1、引 言
在过去相当长的一段时期内,实行的是大锅饭式的供暖包费制。“热”一直无法成为真正的商品。 现在人们对这个问题的解决已经形成共识:必需打破大锅饭式的供暖包费制,采用热量计量收费制,使“热”这一商品实现产销双方直接交易,使“热”成为真正的商品。“谁用热,谁交钱”。 国内目前热量表研制的厂家虽然较多,但成熟的产品还较少,而能大批量生产热量表的厂家还没有。国外热量表的昂贵价格是其在中国推广应用的最大阻力。实现热量表的国产化,是实现热量计量收费的关键。在这种情况下开始研制并进行热量表试制,具有一定意义。
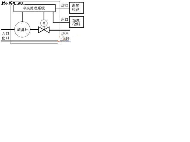
2、系统结构和预实现的功能分析通过市场调研,发现当前市场上的暖气表的一般结构框图如图1所示,其主要存在的缺点有:
(1)温度传感器安装方式不合理,需要安装特定的管接头。
(2)两个温度传感器在暖气表的体外,保密性和安全性不高,暖气表容易被恶意改装。
(3)传输导线较长,干扰和信号衰减严重,需要加入驱动电路和抗干扰电路,从而使成本增加。
(4)暖气表在工作中,用户不能主观启停,不能体现消费自由的原则。
(5)没有温控功能,用户不能调节室内温度。
(6)主体结构为单通道式,无法实现回水(暖气)流量的检测,不能防止用户恶意盗热水行为,从而给供暖公司造成损失。

图1 一般暖气表结构框图
综合以上情况,决定自主开发一种功能更加完善,技术更加先进的一体化双通道暖气表,结构如图2所示,其预实现的功能如下:
加密功能:自动识别智能卡密码,可防伪卡或信道恶意攻击。
显示功能:采用LCD液晶显示,可供用户随时查询购暖总量、剩余量、单价、进出口温度。
告警功能:剩余金额小于临界值时,阀门自动关、开,声光驱动告警,可实现在线监测。
关断功能:设置启停按钮,方便用户操作。可以不另外安装手动阀门。设置电锁开关在不使用暖气的季节,用户可以手动切断控制器的电源,使其处于零功耗状态。剩余热量为零或系统失电时阀门也会自动关闭。
数据设置:通过系统软件可灵活设置用热价格、告警量、透支量
分量计费:灵活实现每月的“定量热量”和"议价热量"的计量收费
数据传输:通过射频卡进行数据传输,对数据进行管理,计算机系统可将购暖情况传入智能表
数据保护:使用Flash技术安全实时现场数据保护,可防止意外原因造成的实时变化的有用数据的丢失。
电源监控:现场监控电源的异常现象并及时进行处理。
防盗功能:进口和出口流量同时检测,可防止用户窃能。
智能温控:用户可根据需求设定室温范围,系统通过动态流量调整来自动调整室温。

图2 双通道暖气表结构图
3、总体设计
3.1系统框图
本系统以单片机核心,主要由流量传感、温度传感、阀门开闭控制、显示模块、射频模块、掉电保存、声光报警、电源监控等几部分组成。硬件框图如图3所示。

图3 硬件框图
3.2模块说明
3.2.1流量传感
安装在管路系统上,用于计量流过供热回路水的体积并发出流量信号。目前,市场上能够买到的数字式流量计非常少,常见的都是一些机械式的,其无法和我们的单片机进行接口。后来发现市场上的一些新式的水表的流量检测系统可以借鉴。故本设计的流量传感拟采用霍尔器件来实现。市场上的霍尔器件比较多,但应用到本系统中综合性能大多都不太好,在网上无意发现了霍尔IC—MLX90248。可谓是为设计量体定做。
3.2.2温度传感
温度传感器安装在管路系统的出和入口,采集系统内介质的温度并发出温度信号。DALLAS最新单线数字温度系统DS18B20是新的“一线器件”,其体积更小、适用电压更宽,更经济。一线总线独特而且经济的特点,使我们可轻松地组建传感器网络。其测量温度的范围为–55 — +125度,在–10 — +85 度范围内,可以程序设定 9—12 位的分辨率精度为正负0.0625度。现场温度直接以“一线总线”的数字方式传输,大大提高了系统的抗干扰能力。适合于恶劣环境的温度测量。从性价比出发,其已经能够胜任设计要求。
3.2.3射频卡读写模块
其是数据传输的中间介质。选择何种存储载体作为本系统的重要数据传输中介,是本设计的关键技术。从安全、可靠、经济等角度考虑,本系统拟采用非接触式射频IC卡。当今世界上非接触式IC智能射频卡(内建MCU,ASIC等)中的主流产品—PHILIPS公司的MIFARE技术,已经被制定为国际标准:ISO/IEC 14443 TYPE A标准 。如果事先不知卡片上的密码,则由于密码的变化可以极其复杂,因此靠猜测密码而想打开卡片上的一个扇区的可能性几乎为零。其充分地说明了Mifare 1 卡片的高度安全性,保密性,及卡片的应用场合多样性,一卡多用(一卡通)。
现在市场上已经有不少成熟的读写模块可供设计选用,通过比较智能卡读写模块选用MCS-RC500 V3.3 非接触式智能卡通用读写器。具体设计的硬件电路如图4所示。由于计算机技术的飞速发展,计算机接口技术也比较成熟,故市场上能够买到的读写模块都是基于计算机通信的读写设备。结合这个设计系统,现在必须做的工作是对该读写模块做二次开发。即利用串行异步通信技术把读写器模块和单片机接口,其中编写单片机接口汇编通信程序是本次开发的关键技术。

图4 射频卡读卡器电气原理图
3.2.4 积算仪
以AT89S51为核心器件,接收来自流量传感器和温度传感器的信号,进行处理、计算并显示管路系统的累积热量、累积流量和进水温度,回水温度等。同时发出控制指令。
3.2.5 显示模块
用来显示和便于客户查询其预付金额、剩余热量、进出口温度等信息。
3.2.6 阀门开闭和报警
开通和禁止用户的使用权限,并有预警功能。
3.2.7 掉电保存
对于实时处理的数据的实时保存。一个相对成熟的系统,应该具备相对可靠的安全保护措施,试想当我们用充值卡给我们的用户机充值成功结束以后,系统一直正常工作(不停机)。但是,当我们的系统因为某种原因(更换电池等)造成系统失电或复位时,89S51内部的RAM区正在运行的实时数据就会丢失。这将会给公司和用户带来无法弥补的麻烦。为此,我们在本系统中增加了掉电数据保存电路。由于我们的数据是实时变化的数据,因此必须采用在线电可檫除,电可编程存储器。设计中采用AT24C02。AT24C02是美国ATMEL公司的低功耗CMOS串行EEPROM,遵循I2C总线标准。它是内含256×8位存储空间,具有工作电压宽(2.5~5.5V)、擦写次数多(大于10000次)、写入速度快(小于10ms)等特点。比较适合嵌入到本系统中。
3.2.8电源监控
现场监控电源的异常现象并及时进行处理。为保证单片机系统稳定可靠的运行的首要因素就是保证整个系统的电源稳定,本设计采用了MAX706芯片作为电源管理的主控单元,它是低功耗CMOS芯片,工作电流只有100微安,内含一个看门狗电路。用MAX706配合简单外围电路可实现电源的开关和看门狗功能。
4、热能计量原理
当热水以一定的温度从进水管流入一个热交换系统(暖气片,管道等),用户在通过热交换系统而获取热量的同时,热水以较低的温度从回水管流出。在一定时间内,用户所获得的热量可以由下式算出:

式中:
Q——释放或吸收的热量 (J或wh);
qm——流经热量表的水的质量流量(kg/h);
qv——流经热量表的水的体积流量(m3 /h);
ρ——流经热量表的水的密度(kg/ m3);
Δh——在热交换系统的入口和出口温度下,水的焓值差(J/kg);
τ——时间(h)。

图5 水的密度和焓值表
其中水的密度和焓值通过查国家标准(如图5所示)可以确定。当温度为非整数时,应进行插值修正;当表的结构确定以后,通过实验就可得出水的体积流量。
5、技术特点
低功耗:采用低功耗和微功耗CMOS 芯片技术。
高抗干扰性:采用数据的数字化处理技术,把传统的易受干扰的模拟采集和传输信号换成高抗干扰的数字信号。
高保密:对数据的加密处理及密码保护。采用PHILIPS公司的MIFARE技术。
高精度:采用多种自动补偿校正方法。
通用性:采用具有一卡多用功能的卡,促进金卡工程的发展进程。
一体化:极大降低了窃能的可能。
双通道检测:对暖气进出口的流量同时进行检测,防止窃能。
智能的温控:用户可根据需求设定室温范围,系统通过动态流量调整来自动调整室温。
6、结束语
本设计到目前为止也仅仅只是做了一个良好的开端,它不仅需要在技术和质量上进一步加强,而且也需要在产品结构和品种上进一步丰富。热表的发展是我国供热制度良好改革的技术保证,为供热制度的改革做出自己的贡献。