中空玻璃(LOW-E玻璃)经过近20年的发展,逐渐被人们认识、接受,随着产能的不断提升,厂商对设备自动化的要求越来越高,机器和设备也越来越复杂、速度也越来越快。因此,厂商对这些机器的安全要求也越来越高。为了要能够保证安全、可靠性,又要保证灵活、易维护性。这就对安全器件的正确和合理的设计和选择提出了一定的要求。
在欧洲有强制的安全标准(CE认证),达不到相应安全等级的设备不能投产,更不能进行出口贸易。通常,我们都是参照欧洲标准进行设备的设计,全部部件如紧急停机装置、防护门装置和双手控制装置与欧洲共同体有效标准具有一致性。这些标准主要有:EN60204-1、EN 418、EN574、EN 292-1、EN 2922、EN954-1。如何去看一台机器的优劣?除了它的自动化程度外,还应该注重其安全保护(对人身和机器的保护)。设备安全包括机械安全和电气安全。

使用安全继电器搭建安全回路,已经越来越多的应用于各种工业设备中。其安全输出通常有继电器触点输出或晶体管输出。无论采用何种形式的输出结构,安全继电器都能够保证至少2个通道进行输出的控制。在一个输出通道出现故障的情况下,另外一个冗余的通道依然能够保证安全继电器的安全功能,并且及时检测出故障通道。此控制方式成本适中,能达到较高的安全等级。应用实例:
在某国际知名中空玻璃机械上,安全等级要求为4 级,外部有两个人工按钮输入信号控制,因同步时间较短,双手控制按钮同步时间要求≤0.5秒,我们则可以使用双手控制继电器来实现这个功能。对于Schleicher公司的 SNZ 4052k双手操作安全继电器,则可以非常方便的实现所有的同步控制功能。
SNZ 4052k如何快速的简易的解决这个同步控制问题。这两个信号的同步时间要求为0.5秒,即这两个信号输入时间间隔在2 秒之内,则有一个安全的输出,机器正常工作。若同步时间超过0.5秒,机器不允许工作,同时输出一个故障信号。按下故障复位按钮,故障信号被消除,机器再次进入准备工作状态。
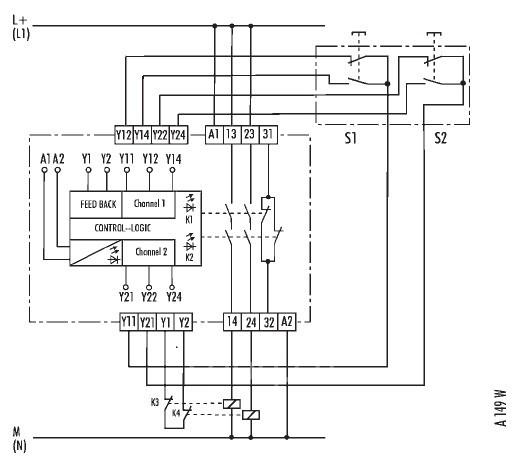
双手按键监控器 SNZ 4052K用于双手按键控制和防护门监控的基本仪器

● EN 60204-1规定的控制范畴0
●应用至EN 954-1规定的控制范畴4
●仪器的控制范畴:EN 954-1规定的4
●交叉闭合识别
● DIN EN 574 III C型、IEC 204-1和EN 954-1规定的处理仪器
●双通道控制,每个通道各1 个常闭开关和1 个常开开关
●同步操作监控
● 2个通行电流路径,1 个指示灯电流路径


应用:
● 保护操作人员不遭受来自运动零件的危险
● 用于直接分断能源供给-停机范畴0
● 监控双手按键
● 监控防护栅
● 保护人身和机器
图为SNZ 4052K接线图

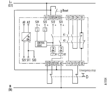
紧急停机监控
在中空玻璃机械紧急停机安全回路中,如应用于单通道或双通道紧急停机、防护门、控制罩板、控制板和光栅监控用途的基本仪器。德国Schleicher公司的,SNO 4062K为中空玻璃机械提供最好的保障。安全控制仪器
紧急停机监控器 / 防护门控制器 SNO 4062K / SNO 4062KM应用于单通道或双通道紧急停机、防护门、控制罩板、控制板和光栅监控用途的基本仪器

● EN 60204-1规定的停机范畴0 和1
● 应用达到EN 954-1规定的控制范畴4
● 仪器的控制范畴:EN 954-1规定的4
● 重新设定键监控
● 单通道或双通道控制
● 交叉闭合识别
● 2个通行电流路径,1 个指示灯电流路径

应用
● 监控分断的防护装置
● 监控卷帘门
● 根据DIN EN 61496-1,处理光栅的输出控制组件(OSSD)的信号
● 根据DIN EN 1760-1,附加连接到控制罩板(SNO4062KM)功能
SNO 4062K
本仪器是一种双通道、在每个开-关循环中自控的、用于紧急停
机装置、配置了强制性继电器的安全控制仪器(EN 60204-1)
SNO 4062K应用于手动启动(自动)和重新设定键监控双通道紧急停机(交叉闭合识别)

如果紧急停机按钮两个触点其中一个没有打开,双通道紧急停机的控制电路也就中断。一当出现错误(如连接到S12的紧急停机触点没有打开),则通过第二个(多余的)触点S22激活安全控制电路。通行电流路径13/13和23/24打开。当通向紧急停机按钮的线路闭合时,施加在S11、S21上的电压就发生短路(交叉闭合识别),继电器K1、K2回到原始输出位置并触发电子保障功能。在激活继电器后通过重新设定键上的线路闭合。这在重新启动过程中通过周期性自测试而识别并防止通行电流路径接通。
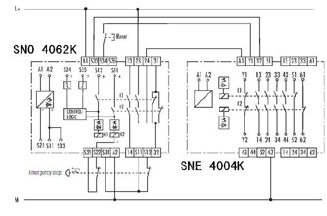
扩展输出模块SNE 4004K
通过重新设定键和触点扩展双通道监控紧急停机(交叉闭合识别)
基本仪器 SNO 4062K以及扩展仪器SNE 4004K

如果紧急停机按钮两个触点其中一个没有打开,通过扩展仪器双通道监控紧急停机的控制电路也就中断。一当出现某个错误(如连接到S12的紧急停机触点没有打开),则通过第二个(冗余的)触点S22激活安全控制电路。通行电流路径13/14和23/24打开。当通向紧急停机按钮的线路闭合时,施加在S11、S21上的电压就发生短路(交叉闭合识别),电子保险器被触发,继电器K1、K2回到原始输出位置。通过一个键仪器进行重新设定。在激活继电器后通过重新设定键上的线路闭合。这在重新启动过程中通过周期性自测试而识别并防止通行电流路径接通。只有当所有继电器重新进入到静态位置时,才可以在紧急停机后进行重新启动。
德国Schleicher安全继电器符合国际标准并经BG和国际认证机构认证。已获得BG,UL,TÜV,CCC,CE,SA,GS等认证。最高可达 EN954-1安全等级 4级、prEN ISO 13849-1性能等级“e”和 IEC 62061安全等级 SIL3。
安全技术产品系列:
德国Schleicher的安全技术产品为人身和机器的保护提供了全面的选择。从监控超作过程直到帮助避免错误,我们都提供全面的解决方案。从单个的安全继电器产品,到模块化系统以及可编程的模块化系统,都可以控制大部分的安全传感器,并满足客户的需求。
(转载)



