生产过程用pH计的维护工作量很大,如pH计电极性能老化等故障需要判断,pH计电极污染需要清洗,pH计零点漂移、量程变化需要校验等等。因而针对pH计电极性能老化等故障需要判断的传感器在线自诊断功能、针对电极污染需要清洗问题开发的pH计自动清洗装置层出不穷,而针对pH计零点漂移、量程变化需要校验的自动校验装置也有一些产品问世,本文将重点介绍pH计的自动校验装置近年来的发展状况。
pH计在使用过程中会随时间“老化”,老化的特征是单位pH值所产生的mV数变小,不对称电位变大控制工程网版权所有,响应速度变慢。通过清洗pH计电极,可以恢复或部分恢复性能,如单位pH值所产生的mV数加大,不对称电位减小,响应速度变快;通过零点和量程的校验,可使电极未恢复的部分性能得到补偿。
校验pH计的方法可以采用标准缓冲溶液校验或采用实际被测溶液化验室分析校验两种,由于采用标准缓冲溶液校验方法的精度更高,所以实际应用得更多。
校验过程有一点校验、两点校验和三点校验方式。一点校验仅检测pH电极的零点,当实际测量值在零点附近且斜率变化不大时采用,校验过程简单方便。两点校验用于以下5种情况:已更换电极;测量pH值变化范围宽;测量pH值与电极零点pH值之间的差值大;pH测量精度要求较高;电极预期使用寿命较长。三点校验用于pH值变化范围宽且pH测量精度要求高的场合,但因校验过程复杂,通常应用较少。
pH计的自动校验装置近年来发展很快,它的发展是建立在pH计自动清洗装置、传感器在线自诊断功能的基础上的,因为要进行自动校验,前提是电极要清洗干净,而传感器自诊断功能不但可以为间断方式电极自动进行清洗提供需要清洗的启动信号(间断方式电极自动进行清洗启动可以有两种方式:定时启动和根据传感器自诊断结果启动),也可以为pH计的自动校验提供基础数据。正因为自动清洗装置、传感器自诊断功能与自动校验的关系如此密切,所以目前各pH计生产厂商所推出的大多数自动校验装置均包括自动清洗装置和传感器在线自诊断功能。
虽然一些厂家所声称的都是自动校验装置,但是根据pH传感器是需要人工插入标准缓冲溶液容器还是标准缓冲溶液可自动喷向pH传感器这两种方式,将校验装置分成半自动校验装置和自动校验装置。
半自动校验装置
日本横河(YOKOGAWA)公司EXA PH202GpH变送器的自动校验功能的操作见图1。图中左方是变送器的操作面板图,用方式切换键可选择“自动校验”方式(如序号1中左下方显示的);回答“YES”后,进入序号2,左下方显示“NEWSNS”(是否新传感器?);回答“NO”(新传感器需重新调出原设定校验数据)后,进入序号3校验(CAL)状态,将pH传感器插入缓冲溶液;回答“YES”后,进入序号4等待读数稳定,读数稳定之前,显示值处于闪动状态;待读数稳定后,进入序号5,显示值处于正常显示状态,左下方显示“”(校验结束),若只进行一点校验,可送入“YES”,校验过程结束,若需进行两点校验,可送入“NO”,回到序号3进行第二点校验。

图1 半自动校验操作示意图
上述过程横河公司称之为“自动校验”,它包括缓冲溶液值自动判断(判断范围限定于NIST、US、DIN等规定使用的标准缓冲溶液)、缓冲溶液值温度自动补偿、显示读数稳定判断和零点及量程自动调整。但正如上面介绍的一样,pH传感器插入缓冲溶液及上述序列的确认操作均须人工介入,所以我们将其定位于“半自动校验”。
自动校验装置
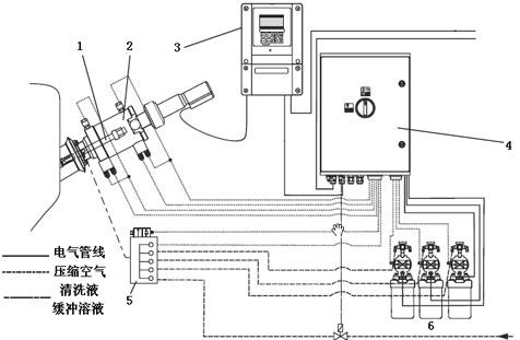
1. 霍尼韦尔公司流通式自动校验装置
霍尼韦尔(Honeywell)公司的9782型pH分析仪提供的流通式两点自动校验装置的工作原理见图2。

图2 9782型pH分析仪流通式两点自动校验工作原理图
图2中共有4个三通电磁阀进行管路切换,S1是过程溶液取样与清洗水切换阀,S2是过程溶液取样(或清洗水)与缓冲溶液切换阀,S3是缓冲溶液1与缓冲溶液2的切换阀,S4是从pH电极流出溶液去过程还是排出的切换阀。校验程序设计如下:当开始进行Auto Cal自动校验程序时,首先是S1三通电磁阀由过程溶液取样换向到清洗水接通,从而对pH电极进行喷水清洗(如清洗系统为喷药液清洗,此处喷药液);清洗结束后,S2三通电磁阀由过程溶液取样(或清洗水)换向到缓冲溶液接通,从而对pH电极进行校验;校验过程开始时是S3三通电磁阀处于接通缓冲溶液1,当完成第一点校验后,S3三通电磁阀切换,接通缓冲溶液2,进行第二点校验;当校验过程全部结束后,又恢复到检测状态,即S1三通电磁阀由清洗水换向到过程溶液取样接通,S2三通电磁阀由缓冲溶液换向到过程溶液取样接通;在校验过程中,如果不允许缓冲溶液或水进入生产过程,那么在用缓冲溶液校验电极或用水清洗pH电极时,可用S4三通电磁阀将通过pH电极的溶液由去过程切换到排出方向。如果pH传感器只采用一种缓冲溶液校验时,S3三通电磁阀取消。
对pH分析仪流通式自动校验来说,为了减少缓冲溶液和清洗水消耗量,缩短校验时间,图中的相互连接管路应尽可能短一些。
2. 沉入式自动校验装置
■ E+H公司自动校验装置
E+H(Endress+Hauser)公司CPM153变送器与CPC310控制单元组合可实现自动校验功能,图3中pH传感器是安装在带可伸缩式电极架中。当开始校验时,pH传感器从被测溶液中提升到电极架的空腔中,先用清洗液清洗;再用第一种缓冲溶液喷向pH传感器;如果是两点校验的话,接着再用第二种缓冲溶液喷向pH传感器;pH传感器从提升位置回到被测溶液中,校验结束。图3中所示3个清洗液、缓冲溶液瓶(数量可增减)自带薄膜泵,他接受指令后可资借。将清洗液或缓冲溶液经清洗模块送往pH传感器,而最下方的管道还可按要求供过热蒸汽、水或清洗液对pH传感器进行清洗。

1-pH传感器;2-可伸缩式电极架;3-pH变送器
4-控制单元;5-清洗模块;6-带薄膜泵的清洗液、缓冲溶液瓶
图3 E+H公司沉入式自动校验装置
如校验时采用通用的几种标准缓冲溶液时,当标准缓冲溶液喷向pH传感器后即可自动判断标准缓冲溶液的pH 值;如果pH传感器是数字式时,校验数据自动从传感器传送到变送器,而且可以存储最新的30组校验数据。
■ 梅特勒-托利多公司自动校验装置
梅特勒-托利多(Mettler Toledo)公司EaseClean 350e清洗单元与pH2100e变送器、InTrac776(或777e)可伸缩式电极架等设备组合构成全自动清洗和校验系统(见图4),其工作原理与图3基本相同,只是薄膜泵安装在清洗系统内控制工程网版权所有,而不是每个储液瓶带一个薄膜泵,而且清洗单元是由两个独立的控制单元和执行单元组成。

图4 梅特勒-托利多公司沉入式自动校验装置
在德国汉堡港地区的Sasol Wax GmbH公司的石蜡精制生产过程加氢工序,有毒的硫化氢须在氧化塔内氧化转变成元素硫,工艺要求在氧化塔前后测量pH值,由于使用条件恶劣,希望pH电极具有尽可能长的寿命(超过6个月),希望维护工作量最小。梅特勒-托利多公司设计了EaseClean 400X(X表示可用于安全防爆区域)清洗和校验装置、可伸缩式电极架及InPro4250(SG)带接地极的pH电极组成的系统。通过在EaseClean 400X上组态,pH电极按工艺要求每两小时插入过程一次,其余时间由可伸缩式电极架提升离开过程并浸入一般液体中;每周对pH电极进行一次两点校验。使用结果,完全达到用户的要求。
在日本Hokkaido岛的日本纸业公司硫化物排放过程须进行pH值测量,原使用的pH电极需每周维护一次,进行清洗和校验,电极寿命多数为6个月控制工程网版权所有,公司希望检测更可靠,维护量更少。采用梅特勒-托利多公司的自动清洗和校验系统后,由于每天工艺仍将pH计的测量值与实验室分析值对照,两者的差值均小于0.2pH,所以每隔4个月才人工维护一次。据厂方反映:应用该系统后,每年可节省50个维修工时(折合1700美元);而且由于测量精度提高、测量过程不中断,使HCL气体的消耗量全年减少2m3;电极的使用寿命已经超过12个月仍能正常工作。
pH传感器预校验功能
梅特勒-托利多公司采用了数字式pH传感器技术,推出ISM(Intelligent Sensor Management,智能传感器管理)系统,在具有ISM功能的pH传感器的上部装有智能芯片,它可存储传感器所有相关参数和传感器诊断功能的算法。采用ISM技术的pH传感器可以简单地通过USB接口与Windows PC机相连,可以将pH传感器的相关信息,如制造厂、传感器类型、型号、系列号、订货号以及校验的历史数据等传送到PC机以便进行直观的分析、校验工作,还可对传感器进行预校验工作。
所谓“预校验”即预先在实验室完成pH传感器校验工作,而当现场使用的pH传感器损坏需要更换时,可用进行过预校验的pH传感器直接替换,而不必在现场再进行烦琐、有时甚至是不精确的校准工作。
(转载)



