随着网络进一步的深入,电信机房大部分基本上都用网络连接在一起。
为了保障通信的正常运行,对电源的管理尤为重要,尤其是涉及到许多无人值守的机房。动力监控,也势在必行。动力监控主要对柴油发电机﹑开关电源﹑市电﹑蓄电池、空调、安防等的电源及环境模块进行监控,了解他们的工作状态和机房的环境温度﹑湿度﹑防盗等,及时解决出现的问题。保障通信的正常运行。是一个地区实现现代通信网可靠运行的有力保障。
嵌入式控制器I-7188EX就是一个很好监控设备。相到于一台迷你型的工控机。
设计结构小巧紧凑,安装简单,合适于各种机房环境。
设计系统结构图如下(绍兴动力监控系统中, 图1):

(注:浙江电信已经建成连通全省的DCN网络,主要用于内部管理。使用DCN网络可以节省电信的网络资源。)
监控局站中的安装一个I-7188EX,把各种要监控的设备接入7188EX,同时设置好7188EX的网络连接参数(IP),通过网络DCN就可以连接到中心的通讯服务器。监控中心通过通讯服务器,就可以了解各机房设备的运行状况。
监控局站通信正常时,历史数据全部通过网络存储在本地网监控中心,数据查询、报表打印全部由监控中心完成。当监控局站通信不正常时,I-7188EX启动数据存储功能;在通信状态恢复正常后,关闭存储功能,并把所存储的数据上传到监控中心。
嵌入式控制器I-7188EX 在系统中的 具体连接(如图2).
7188EX提供了:

E1与DCN网络相连(通过路由器,或者HUB).
COM1可以采集提供RS232接入的设备。多为开关电源,智能空调等。
同时也是导入7188EX内置程序的接口。
COM2可以接入同一速率支持RS-485接入的采集设备 。
如果机房设备多,但通讯的参数又不同。那么就可以用扩展7188EX的接口,使用X504 RS-232扩展板,直接插入7188EX的扩展槽中,他就扩展了COM3,COM4。这样就可以保证机房更多设备的接入。
嵌入式控制器I-7188EX是MiniOS7操作系统,MiniOs7 是 泓格科技(ICP DAS) 针对 7188/I-8000 系列植入式控制器所开发的小型操作系统。提供下列功能:基本的文件下载及执行功能。系统硬件诊断功能。可以更新MiniOS7的版本。执行 DOS 格式的程序等,支持一个程序运行,提供了丰富而方便的库函数,其中包括重要的看门狗功能,相关的数据发送和接收函数,网络的连接,和时钟中断函数等等。
这样通过编程就可以实现监控需要的功能。
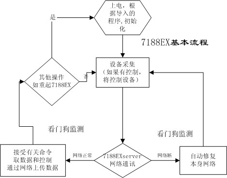
具体设计如下:基本流程

1. 内置的程序对接入的各种动力设备根据有关的协议进行数据采集,不停的遍历端口,分析数据,保存当前的有用数据。
2. I-7188EX做为一个SEVER服务器。
这是通讯连接的核心。7188EX一直等待监控中心的网络连接,随时接受监控中心的命令要求。上传要求的当前设备的数据。同时根据有关的命令,对有关的设备进行操作,如关空调,开空调等。
3. 如果网络中断,将储存有关的数据。网络一旦连接,根据中心的要求将上传保存的数据。这一部分将保存在7188EX本身的FLASHROM中或扩展的存储的设备中。
4. 实现监控中心自动更换I-7188EX中程序和配置。更新程序有两种形式,一个通过COM1口导入程序。另一种就是通过网络下传程序,把原来的程序覆盖。
5. 如果运行的程序出现异常,看门狗将根据需要自动复位。保障系统的正常运行
6. 网络自动修复。
在实际应用中,I-7188EX的内置程序越智能化越好。4,5,6这几个功能就大大加强了他的智能化,使其更加稳定,可靠。
a. 内置的程序发生变化,如增加了新的设备。那么就可以远程通过网络更新程序和相应的配置。这样减轻动力系统维护人员的工作强度。
b. 根据实际的情况,看门狗自动复位I-7188EX。
c. 由于各种原因,网络出现问题。监控中心不能正常连接局端的I-7188EX。那么I-7188EX本身将每隔一段时间重新初始化网络接口,保证下端的网络正常。如果网络正常,能自动根据控制中心的要求发送数据。
d. 可以根据中心的要求,自动复位I-7188EX。
泓格I-7188EX 系统合理的设计,使整个系统更智能化。
泓格I-7188EX系统合理的设计,使整个系统更智能化。
(转载)



