可编程序控制器(简称PLC)自从1969年由美国数字设备公司(DEC)发明问世以来,在这短短的三十几年的时间里,取得了翻天覆地的变化和发展。对于自动化技术的发展,PLC是功不可没的。如今的PLC可以按照要求实现大部分工艺流程的精确和快速的自动化控制。随着由PLC和计算机构成的工厂自动化网络有了质的飞跃后,在大型系统、工艺相当复杂、控制要求高的场合中,原先用DCS系统的,也渐渐被PLC及其网络所取代。在这种情况下,PLC网络在水处理行业被越来越广泛地采纳和使用。
水处理行业主要分为净水处理和污水处理两大部分。净水厂控制系统通常分为水厂调度系统、加药间(加氯间)PLC控制站、滤站PLC控制站、送水泵房PLC控制站等。各个控制站相对独立工作,通过有线网络进行通讯,将所有的数据信息送到水厂调度室进行处理,或将一部分数据通过调度系统以无线(或有线)通讯的方式送到城市的调度中心。对于污水处理来说,要根据污水水源地状况来确定污水处理的工艺流程,由于污水处理工艺的不同而自控系统应用PLC的要求也有所不同。一般讲,整个污水处理厂都有总控室和多个现场控制站,站与站之间通过控制器层网络或信息层网络相连,然后全部连接到总控室,总控室的多台计算机、工作站和图形站都用信息层网络连接,这样和现场控制站构成了集中管理,分散控制,高速数据交换的工厂级自动化网络。PLC自控系统是水处理厂的控制核心部分,对其合理的选型和设计,对污水厂能否高效、自动化的运行非常重要。然而,PLC网络又是其中的重中之重,网络的好坏直接影响到污水厂的正常运行。
在全世界范围内,欧姆龙一直是世界五大PLC生产商之一。欧姆龙PLC在水处理行业中主要使用CS1D/CS1或 CJ1系列。而由这些PLC组成的欧姆龙网络主要有三层:工业以太网,Controller Link网和DeviceNet现场总线。这三层网络已经被广泛地运用在此行业中。下面主要以长沙市第一污水处理厂一期扩建工程项目为例,具体讨论欧姆龙自动化网络在水处理行业中的应用技术。
1. 概述
长沙市第一污水处理厂一期扩建工程占地范围为:东至长捞公路,南临浏阳河,西临马厂管区,北接金霞开发区。用地面积10.61公顷,位于现有第一污水处理厂内及西北侧。一期扩建工程规模为18万吨/日,其中包括:(1) 将现有第一污水处理厂3×104m3/d的二级处理部分完善成带厌氧段的A/O工艺。(2) 在现有3×104m3/d处理的基础上,另扩建15×104m3/d的带厌氧段的氧化沟二级处理能力,使第一污水处理厂的2010年规模达到18×104m3/d。一期扩建工程包括两部分,即污水收集管网及泵站部分和污水处理厂厂区部分。其中厂区部分工程内容包括:对长沙市第一污水处理厂内的污水处理、污泥处理设施及配套的附属设施改建和扩建。经污水处理厂处理后的水排入浏阳河后再汇入湘江。
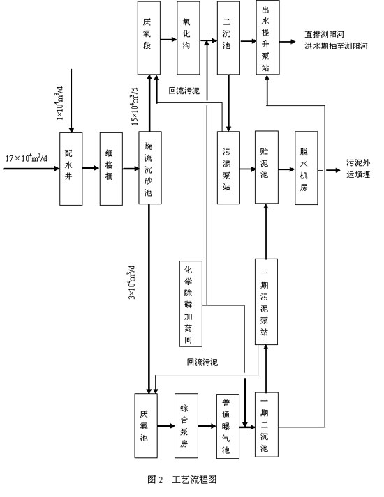
2.工艺流程

长沙市第一污水处理厂一期扩建工程工艺流程图如图2所示。
3. 欧姆龙PLC和触摸屏的选择
现场控制站、分控站和远程现场站的PLC采用目前OMRON公司最新产品CS1机型。OMRON PLC产品货源充足、中文资料丰富、备品备件方便,技术服务方便、国内维修便利等特点。CS1机型有以下特点:
● 高速RISC的CPU(32位)
● 程序容量:60K,数据容量:128K,程序存储器带保护开关,锂电池保护程序,快闪存储保护数据
● 最大IO点数: 5120点(不包括内部继电器位)
● 电源电压范围:85~132VAC或170~264VAC
● 基本指令处理速度:≤0.04?s
● 特殊指令处理速度:≤0.12?s
● CPU带RS-232C(可达115.2Kbps)端口,通过串行通信设备,每套PLC上最多能提供34个(RS232/422/485)通信口,通信速率可达38.4KBPS,用于连接现场仪表、外围通信设备和触摸屏(PT)
● 对于每个串行通信口,具备自定义协议的通讯功能-协议宏功能(Protocol Macro),能与非本公司产品进行数据交换,便于和现场智能仪表相连
● 支持E_mail功能,能以事件触发、定时触发及故障触发方式由PLC向上位机发送电子邮件
● 具有电源出错履历、电源中断时间压栈、电源中断计数等电源维护功能
● 支持以太网(Ethernet)、控制网(Controller Link)、设备网(DeviceNet),并支持多网配置
● 使用最新的编程软件CX-P和仿真软件CX-Simulator可以实现离线模拟仿真调试。
为了便于现场操作,在被控现场配置可编程显示终端,即触摸屏。选用的是NT631C。厂区分控站主站(PLC1、PLC2、PLC3)触摸屏NT631C特性如下:
● 全中文软件界面,硬件自带中文汉字库
● 显示器件:彩色
● 有效显示区域:10.4”
● 显示分辨率: 640*480点
● 画面数量:≥3000
● 通讯接口:RS-422A/RS-485口,RS-232C口,打印机口
● 电源电压范围:DC20.4V~DC26.4V
● 采用32位RISC芯片
● 运行时间: ≥25000小时
4.欧姆龙网络选择
欧姆龙不仅提供品种众多的PLC型号,而且由PLC组成的网络产品也是非常丰富。欧姆龙主要的网络有以下几种:

可将以上的网络从高到低划分为三个层次:信息层、控制层和设备层。第一层信息网,包括工业以太网(Ethernet)和SYSNET,主要负责大量信息的采集和实时监控,对现场的PLC、检测元器件和执行机构实行中央集中控制,最新的工业以太网技术(CIP技术)在商用以太网的基础上增加了工业级的实时性,已成为最通用最高速的一种信息网络。第二层为控制层,包括SYSMAC Link、PC Link和Controller Link,控制层网络的特点是高速、高可靠,适合PLC与计算机、PLC与PLC及其它设备之间的大量数据的高速通讯。最底层网络为设备层,它们有SYSBUS、SYSBUS/2、CompoBus/D(DeviceNet)、CompoBus/S、ProfiBus-DP、Modbus等,这一层用于PLC与现场设备、远程I/O端子及现场仪表或智能设备之间的通讯,设备层网络应是与现场设备连接方便,并能起到省配线的作用,成本低廉。第三层网络习惯上称之为现场总线。Ethernet、Controller Link和DeviceNet代表了欧姆龙以上三个层次网络产品的最新技术。
根据对欧姆龙以上网络系统的分析,结合长沙市第一污水处理厂的工艺控制要求,最终选择的典型的网络系统如图3(以太网结构)所示。
长沙市第一污水处理厂工程控制系统由中央控制室的上位计算机管理控制系统、三个现场控制站(PLC1~PLC3)和两个厂外泵站组成。采用由工业控制计算机及PLC构成的分散集中控制系统。该系统集控制、数据采集功能为一体,完成整个水厂的过程控制、工艺流程显示、设备运行状态的监测及故障报警。
中央控制室设置两台SCADA工作站(工控机)为操作站。以流行的SCADA软件作为系统控制软件,内部集成VBA,并配置高清晰投影仪和大型马赛克模拟屏。厂区内中央控制室和三个现场控制站组成双环光纤冗余以太网络系统,通讯速率主干线及计算机为100Mbps、PLC为10Mbps。中央控制室可调用各现场站的全部运行信息,在中央控制室可控制现场主要设备的启动和停止。
本系统中央控制室与现场站PLC之间采用双环光纤冗余工业以太网(Ethernet),其通讯介质为六芯单模光纤(两用四备、10/125μm,)。
环形光纤以太网采用10/100Mbps的通讯方式,即:主干光环及与计算机连接为100M,与PLC连接为10M。通讯光纤采用直埋式铠装防雷设计的六芯单模光纤(10/125μm),联接头为国际标准SC连接头。
具体做法如下:

图3 长沙一污自控系统图
计算机和PLC采用标准的RJ45接口, 然后分别通过RS2-FX-sm模块将RJ45方式转换为200M/100M兼容的光纤环网方式。RS2-FX-sm提供4个光纤接口(2个输入,2个输出)和4个RJ45接口。中央控制室的两台计算机与RS2-FX-sm的其中2个RJ45相连。每台PLC上的冗余以太网模块与一个RS2-FX-sm相连。
工业以太网特性如下:
˙支持TCP/IP,UDP/IP标准协议,可与其他以太网设备,工作站、个人电脑及其他生产商提供的以太网产品通信。
˙支持FINS通信,可使用FINS GATEWAY功能使以太网与工业控制网络通信,协议为开放型。
˙有Socket服务功能,使用UDP或TCP协议传送数据。
˙自带FTP服务功能,从而使工作站或个人电脑能通过FTP客户功能对PLC进行数据读写,而无需PLC上编程。
˙带有E-mail功能,能向mail server发送用户自定义信息,故障信息,状态信息等,带RAS功能,支持远程数据访问。
˙带有自诊断功能,节点旁路功能,传输路径具有断线冗余功能。
˙远程站点可执行PING指令,可检测网络连接状态。
˙具有历史故障履历。
˙传输率:10/100Mbps
˙传输协议:TCP/IP、UDP/IP、FINS、FTP、SMTP
˙传送距离:30Km
˙传送媒体方式:单模光纤环
˙通过OMRON网关-ONC或PLC,可与其它控制网络、现场总线相连。
PLC上的以太网模块选用的是CS1W-ETN11,它支持10BASE-T的以太网标准,通讯速率为10Mbps。在使用以太网模块前,先要对CS1W-ETN11进行单元号和节点号设定。单元号设定是对PLC上的总线特殊单元进行区分,给每个总线特殊单元分配相应的地址。单元号可以从0~F自由设定,假定单元号设为0,则相应的地址分配为CIO1500~1524,D30000~D30099共占用25个字;节点号是设置以太网区域的节点地址,用来区分整个网络中各台的PLC。节点号可以从01~7E,即十进制的01~126。假定节点号设置为01。
单元号和节点号设置完成之后,就是设定此个以太网单元的IP地址。可以是自动分配IP地址,不过要进行相应的计算。计算过程如下:远程节点IP地址=(本地节点IP地址AND(与运算)子网掩码)OR(或运算)远程FINS节点号。比如:本地节点IP地址为,子网掩码为,远程FINS节点号为5,则远程节点IP地址就是。在单元的背面开关是设定本地节点IP地址,在单元的右侧标牌上显示的是每个以太网单元的唯一的以太网地址。
硬件设定全部结束后,把CS1W-ETN11单元插在底板上,然后根据要求用RJ45屏蔽双绞线连接至HUB或网络中的其他节点上。由于在这个项目中只有一个网络,就是以太网,所以不必设定路由表。最后用PING指令进行测试,看能不能用计算机连通这个节点。如果连不上,重新检查硬件设置和连线。
所有三套PLC都先用RJ45双绞线连接后,用RS2-FX-sm的光纤交换机把电口转换成光口,用单模光缆把这些设备连起来构成了光纤环网,不仅可以实现20KM的远距离通讯和100Mbps的高速数据交换,更重要的是它采用了先进的断线自检测逆向流通算法,使得环网本身实现了冗余,而且光纤网络的抗干扰性能优越。虽然增加了光纤交换机,但是它的协议却是透明的,也就是说光纤交换机只是起到了硬件的转换,而协议并没有改变。原来数据走的FINS协议,或是标准的TCP/IP协议都是无缝地在这个工业以太网光纤环网中进行透明的传输。
5. 与第三方厂商成套设备或数字控制设备之间的串行通讯网络
由于现场的仪器仪表,智能仪表或是第三方的PLC设备众多,而且都是来自不同的厂家,这些设备都带有自己的协议,比如MODBUS或是PROFIBUS,而欧姆龙的通讯协议是HOST LINK和FINS。所以简单的硬件连线是无法和这些设备进行数据交换的。因此,需要相关的设备或程序来做这个翻译转换工作。欧姆龙的协议宏功能就是在这种情况下孕育而生的。欧姆龙的内插通讯板和串行通讯单元都提供了协议宏的功能。协议宏功能用协议宏软件CX-PROTOCOL,把第三方设备的协议(就是串行通讯的帧格式)写入到通讯单元或通讯板中。此软件的特点是:
● 通信协议支持软件的对话式菜单使通信序列易于登记。
● 每个协议最多允许定义1000个通讯序列,每个序列最多允许定义16步。每个协议可定义监视时间、响应的应答方式及链接通道。
● 每一步可设定重复次数、发送/接收的数据格式、下一步处理及出错处理。
● 对于发送和接收数据的地址可任意指定。
● 在发送和接收的数据信息中自带了许多种校验方式(LRC、CRC、CRC-16、SUM),可由用户自己设定,在发送的时候自动添加,在接收的时候自动进行校验计算。
● 在软件内部自带了七种用于与欧姆龙外围设备通信的协议,可方便的随时调用。
● 通过软件可监视串口交换的数据。
● 然后启动相应的协议宏指令(PMCR),就可以实现串行的数据交换。
欧姆龙的CS1提供内插通讯板CS1W-SCB21/SCB41,也提供安装在底板上的通讯单元CS1W-SCU21/SCU41。CS1W-SCB21或CS1W-SCU21提供两个RS232C的端口,用于连接RS23C的第三方设备。然而更多的串行通讯都是通过RS485标准的。因此,欧姆龙的CS1W-SCB41或CS1W-SCU41不光提供一个RS232C端口,还同时提供一个RS422/485口,实现长达1.2KM的串行通讯。CS1的机型一共可以提供34个标准的带协议宏功能的串行端口。而且一个RS422/485可以连接多达32台设备。这样,基本满足了需连接众多第三方设备的要求。
6. 无线电通信网络
中央控制室和厂外两座污水提升泵站(凤嘴泵站和陈家湖泵站)通过无线通讯网的方式,被监控的泵站现场配有一套RTU,欧姆龙的PLC能通过RS-232C口或RS-485口以协议宏的方式(支持Modbus)与RTU进行通讯。
协议宏的使用同上述的方法是一致的,由于是无线电通讯,所以必然会由于干扰等原因而无法正确进行数据交换,所以再做协议宏时特别把重复次数设置成3次左右,当接收数据时校验等出错就让发送方重复发送的模式,这样可以提高数据交换的可靠性。梯形图中也是用PMCR指令来完成数据的发送和接收。
软件设定和编制完成之后,物理接线主要是PLC和RTU之间的RS232C连接。RTU(无线电台)有相应的RS232C端口,PLC这边就是通讯板或通讯单元上的RS232C口。知道双方的管脚定义就可以做电缆了。线缆的连接主要是RTU的TXD(发送)脚和PLC的RXD(接收)脚连,RTU和PLC的GND(接地)相连即可。物理接线完成之后,调整RTU(无线电台)的统一频率就可以进行无线电通信了。这样,整个无线通信网络也就搭建起来了。
7. 结束语
本文以长沙市第一污水处理厂的系统为例,探讨了水处理行业(特别是污水处理厂)的欧姆龙网络系统设计的理念和思路,并对如何设置整个网络的模块和单元进行了深入的分析,希望能为水处理项目提供一点设计选型的参考。
(转载)



