摘要: 随着电力系统的飞速发展,各地区对电网安全经济运行都提出了更新更高的要求,这就需要不断完善和提高电力系统的自动化水平,而为了使该系统中诸如计算机、RTU、VQC和变送器等设备能够安全可靠地运行,就需要有UPS做保障。
电源从它的发源地电厂出来,通过电网、变电站、输电线路、配电,直至各个用电终端,有如人体的血液,发自心脏,通向人体的各个器官、肢体直至各个角落。数字电力,无疑为发电厂的建设、生产、管理和运行提供了现代化的手段,而数字电力的基础仍然是它的动力——电源。
1 UPS发展趋势
1.1 工业UPS发展趋势
工业化生产过程中的用电设备可分为两大类型: 线性负载和非线性负载。对于那些对供电要求较严格的苛性负载来说,通常是由不间断电源UPS系统进行供电,这是因为UPS可提供高精度、高稳定性的电压波形与频率,具有承受电网波动或扰动(浪涌、跌落、谐波)、间断甚至短时停电的能力,无论是线性负载或是非线性负载,UPS都具有低阻抗输出的特性。因此UPS电源系统在工业生产中得到广泛的应用,特别是在智能化仪表方面的应用。
随着电力应用技术的发展,UPS的负载也发生了极大的变化:
1.1.1 负载类型的变化
工业化生产特别是自动化仪器仪表已从早期的“模拟化”仪表发展到当前的“智能化、电子化”仪表,它们的区别在于:
★ 模拟仪表: 高功耗、复杂、数量大、模拟量传送、线性负载;
★ 智能化电子化仪表: 低功耗、简单化、数字化传输、非线性负载。
1.1.2 负载容量的变化
趋于中小型化,从早期的中大功率UPS(60~200KVA)为主发展到现在的中小功率UPS(30~80KVA)为主。
1.1.3 供电需求的变化
趋于高可靠性,从早期的单机型供电发展到 1+1冗余并联型供电,大大提高供电可靠性,平均故障间隔时间MTBF提高了4倍。
1.1.4 供电质量的变化
趋于输入大范围、输出高精度、低失真度。
1.1.5 应用环境的变化
高热量、高噪音、高污染的使用环境正在改造为低功耗、低噪音、洁净的环境。
总之,“又大又笨”已不再是工业型UPS的象征,工业型UPS的发展趋势正在向着小型化、中小容量、低功耗、高效率、高可靠性的方向发展。
1.2 电厂用UPS的发展趋势
电厂专用的UPS电源大多数为三相输入、单相输出的中功率UPS,因为电厂的负载大多数为单相负载,配电线路简单、维护方便。
1.2.1 什么是真正的三进单出UPS
真正的三进单出UPS内部电路为纯单相设计,主要表现在逆变器为单相输出。“假的”或经过改造的三进单出的UPS,多为三进三出UPS加上三进单出的变压器改造而成,它存在如下问题:
★ 在输出端增加了三进单出的变压器,降低了整机效率(3%~5%);
★ 三进单出的变压器仍然具有三分之一的不平衡电流(33.3%),造成UPS可用容量的下降,因此必须使用更高视在功率的UPS主机,通常为额定输出容量的2倍,利用率降低;
★ 增大主机的尺寸和占地面积,提高购置成本。
因此在实际应用中,在复杂的市场选型中,尽可能选择真正的三进单出UPS。
1.2.2 公用220V直流母排
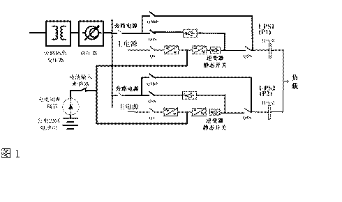
为了提高供电的可靠性,电厂中通常是采用两台UPS组成1+1冗余系统为负载供电,并配之以隔离变压器、交流电压调节器作为旁路电源输入。但是UPS的电池组往往被省略,直接将UPS的直流端接入220V的公共直流母排,如左图1:

这是因为电厂的自动化仪表DCS等往往需要直流220V输入,而每一个电厂都具有大容量的电池组,恰逢其用。但殊不知这是以降低供电可靠性为代价的省略,事实上从可靠性MTBF指标上细算起来并不划算。
假设: 单机UPS的可靠性MTBF=400,000小时
则: 两台1+1冗余并联各带一组电池的UPS,其MTBF=4×400,000=1,600,000小时;
两台1+1冗余并联共用一组电池的UPS,其MTBF=1.1×400,000=440,000小时;
而三台2+1冗余并联共用一组电池时,其MTBF=0.9×400,000=360,000小时。
由此可见,只为节省两组电池而牺牲掉近三倍的MTBF并不划算。
另一方面就是UPS的效率问题。UPS的逆变器是将直流功率转换成交流功率输出的。一般UPS的直流电压在400V~460V左右,而电厂的直流电压为220V,由此带来的问题是:直流电压越低,则逆变器的开关电流就越大,而损耗是与电流的平方成正比的,因此损耗明显增加;同时大电流需要大容量的功率开关器件、大容量的一次侧绕组,较低的直流电压也需要较高变比的变压器,这些无疑是一种潜在的开支,直接影响到设备的投资成本、运行成本、设备的折旧等等。在电力系统走向市场经济的今天乃至以后,这种情况是不容忽视的。
1.3 “数字电力”中UPS的发展趋势
“数字电力”立足于电力系统的信息化建设,无论是电网的信息化建设还是电厂的信息化建设,最终还是会归结到信息技术IT领域中来。
在IT领域中,UPS电源作为所有信息数据和设备的电源保护产品,已经发展成为成熟的技术,这不仅是指UPS电源本身,还包括了以UPS电源为核心的整个电源保护解决方案。UPS电源保护方案中的 几个要素如下:
★ 高可靠性:是指UPS及其配套的产品应具有经过多年市场验证的质量和品质,产品质量可靠;
★ 高可用性:是指UPS系统包括供电、配电等,作为一个整体具有故障容错的能力,采用冗余的配置,含有内置的手动维修旁路,采用热备份或直接并联的冗余形式;
★ 高性能:产品应具有优异的技术指标,面向非线性负载设计,输出失真度小,过载能力强,抗短路、抗冲击;
★ 高效率:节能不仅关系到初期的投资环境投资,还与后期的运行费用有关,是一个长期的经济技术指标;
★ 可管理性强: 用户的操作界面具有模拟图、中文显示、直观的功能键,易于理解和掌握,还具有深度充放电保护、自动放电检测、实时后备时间显示、温度补偿充电等等。
★ 可维护性强:维修时对负载的供电无任何影响,同时维修又是一种安全的无电操作;
★ 良好的专业服务:专业化的电源保护产品的供应商,应具有训练有素的售后服务队伍、能够及时地排除系统故障、网络式的快速服务网点、充足的备品备件储存等。
2 UPS的工作原理
2.1.1 AC-DC变换:将电网来的交流电经自耦变压器降压、全波整流、滤波变为直流电压,供给逆变电路。AC-DC输入有软启动电路,可避免开机时对电网的冲击。
2.2.2 DC-AC逆变电路:采用大功率IGBT模块全桥逆变电路,具有很大的功率富余量,在输出动态范围内输出阻抗特别小,具有快速响应特性。由于采用高频调制限流技术,及快速短路保护技术,使逆变器无论是供电电压瞬变还是负载冲击或短路,均可安全可靠地工作。
2.3.3 控制驱动:控制驱动是完成整机功能控制的核心,它除了提供检测、保护、同步以及各种开关和显示驱动信号外,还完成SPWM正弦脉宽调制的控制,由于采用静态和动态双重电压反馈。极大地改善了逆变器的动态特性和稳定性。不间断电源工作原理框图如图2所示。
图2

3 UPS的使用与维护
3.1 UPS电源系统开、关机
3.1.1 第一次开机
★ 按以下顺序合闸:储能电池开关→自动旁路开关→输出开关依次置于“ON"。
★ 按UPS启动面板“开”键,UPS电源系统将徐徐启动,“逆变”指示灯亮,延时1分钟后,“旁路”灯熄灭,UPS转为逆变供电,完成开机。
经空载运行约10分钟后,按照负载功率由小到大的开机顺序启动负载。
3.1.2 日常开机
只需按UPS面板“开”键,约20分钟后,即可开启电脑或其它仪器使用。通常等UPS启动进入稳定工作后,方可打开负载设备电源开关(注:手动维护开关在UPS正常运行时,呈“OFF"状态)。
3.1.3 关机
先将电脑或其它仪器关闭,让UPS空载运行10分钟,待机内热量排出后,再按面板“关”键。
3.2 UPS电源系统使用注意事项
UPS电源系统因其智能化程度高,储能电池采用了免维护蓄电池,这虽给使用带来了许多便利,但在使用过程中还应在多方面引起注意,才能保证使用安全。
★ UPS电源主机对环境温度要求不高,+5℃~40℃都能正常工作,但要求室内清洁,少尘,否则灰尘加上潮湿会引起主机工作紊乱。储能蓄电池则对温度要求较高,标准使用温度为25℃,平时不能超过+15℃~+30℃。温度太低,会使储电池容量下降,温度每下降1℃,其容量下降1%。其放电容量会随温度升高而增加,但寿命降低。如果在高温下长期使用,温度每高10℃,电池寿命约降低一半。
★ 主机中设置的参数在使用中不能随意改变。特别是对电池组的参数,会直接影响其使用寿命,但随着环境温度的改变,对浮充电压要做相应调整。通常以25℃为标准,环境温度每升高或降低1℃时,浮充电压应增加18mV(相对于12V蓄电池)。
★ 在无外电靠UPS电源系统自行供电时,应避免带负载启动UPS电源,应先关断各负载,等UPS电源系统起动后再开启负载。因负载瞬间供电时会有冲击电池,多负载的冲击电流和加上所需的供电电流会造成UPS电源瞬间过载,严重时将损坏变换器。
★ UPS电源系统按使用要求功率余量不大,在使用中要避免随意增加大功率的额外设备,也不允许在满负载状态下长期运行。但工作性质决定了UPS电源系统几乎是在不间断状态下运行的,增加大功率负载,即使是在基本满载状态下工作,都会造成主机出故障,严重时将损坏变换器。
★ 自备发电机的输出电压,波形、频率、幅度应满UPS电源对输入电压的要求,另久发电机的功率要远大于UPS电源的额定功率,否则任一条件不满,将会造成UPS电源工作异常或损坏。
★ 由于组合电池组电压很高,存在电击危险,因此装卸导电联接条、输出线时应用安全保障,工具应采用绝缘措施,特别是输出接点应有防触摸措施。
★ 不论是在浮充工作状态还是在充电、放电检修测试状态,都要保证电压、电流符合规定要求。过高的电压或电流可能会造成电池的热失控或失水、电压、电流过小会造成 电池亏电,这都会影响电池的使用寿命,前者的影响更大。
★ 在任何情况下,都应防止电池短路或深度放电,因为电池的循环寿命和放电深度有关。放电深度越深、循环寿命越短。在容量试验中或是放电检修中,通常 放电达到容量的30%~50%就可以了。
★ 对电池应避免大电流充放电,虽说在充电时可以接受大电流,但在实际操作中应尽量避免,否则会造成电池极板膨胀变形,使得极板活性物质脱落,电池内阻增大,温升越高,严重时将造成容量下降,寿命提前终止。
3.3 日常维护与检修
1)UPS电源在正常使用情况下,主机的维护工作很少,主要是防尘和定期除尘。特别是气候干燥的地区,空气中的灰粒较多,机内的风机会将灰尘带入机内沉积、当遇空气潮湿时会引起主机控制紊乱造成主机工作失常,并发生不准确告警,大量灰尘也会造成器件散热不好。一般每季度应彻底清洁一次。其次就是在除尘时,检查各连接件和插接件有无松动和接触不牢的情况。
2)虽说储能电池组目前都采用了免维护电池,但这只是免除了以往的测比、配比、定时添加蒸馏水的工作。但外因工作状态对电池的影响并没有改变,不正常工作状态对电池造成的影响没有变,这部分的维护检修工作仍是非常重要的,UPS电源系统的大量维修检修工作主要在电池部分。
★ 储能电池的工作全部是在浮充状态,在这种情况下至少应每年进行一次放电。放电前应先对电池组进行均衡充电,以达全组电池的均衡。要清楚放电前电池组已存在的落后电池。放电过程中如有一只达到放电终止电压时,应停止放电,继续放电先消除落后电池后再放。
★ 核对性放电,不是首先追求放出容量的百分之多少,而是要关注发现和处理落后电池,经对落后电池处理后再作核对性放电实验。这样可防止事故,以免放电中落后电池恶化为反极电池。
★ 平时每组电池至少应有8只电池作标示电池,作为了解全电池组工作情况的参考,对标示电池应定期测量并做好记录。
★ 日常维护中需经常检查的项目有:清洁并检测电池两端电压、温度;连接处有无松动,腐蚀现象、检测连接条压降;电池外观是否完好,有无壳变形和渗漏;极柱、安全阀周围是否有酸雾逸出;主机设备是否正常。
★ 免维护电池要维护,不是什么无稽之谈,应从广义的维护立场出发,做到运行、日常管理的周到、细致和规范性,保证设备(包括主机设备)保持良好的运行状况,从而延长使用年限;保证直流母线经常保持合格的电压和电池的放电容量;保证电池运行和人员的安全可靠。这就是电池维护的目的,也是电池运行规程中包括的内容和进行规则。
3)当UPS电池系统出现故障时,应先查明原因,分清是负载还是UPS电源系统;是主机还是电池组。虽说UPS主机有故障自检功能,但它对面而不对点,对更换配件很方便,但要维修故障点,仍需做大量的分析、检测工作。另外如自检部分发生故障,显示的故障内容则可能有误。
4)对主机出现击穿,断保险或烧毁器件的故障,一定要查明原因并排除故障后才能重新启动,否则会接连发生相同的故障。
5)当电池组中发现电压反极、压降大、压差大和酸雾泄漏现象的电池时,应及时采用相应的方法恢复和修复,对不能恢复和修复的要更换,但不能把不同容量、不同性能、不同厂家的电池联在一起,否则可能会对整组电池带来不利影响。对寿命已过期的电池组要及时更换,以免影响到主机。
4 结束语
在UPS的使用过程中注意,再好的设备也有寿命,也会出现各类故障,不要因为高智能、免维护而忽略了本应进行的维护工作,预防在任何时候都是安全运行的重要保障。
(转载)



