大部份建筑物在一年当中,只有几十天时间,中央空调处于最大负荷。中央空调冷负荷,始终处于动态变化之中,如每天早晚、每季交替、每年轮回、环境及人文等因素都实时影响着中央空调冷负荷。一般,冷负荷在5~60%范围内波动,大多数建筑物每年至少70%的时间是处于这种情况。而大多数中央空调,因系统设计多数以最大冷负荷为最大功率驱动。这样,就往往造成实际需要冷负荷与最大功率输出之间的矛盾,实际造成巨大能源浪费,给使用方造成巨额电费支出,增加经营者的成本,降低经营竞争力。
本文介绍了AB变频器PF400在中央空调系统的水循环、变频风机和冷却塔风机中的设计和应用。
二、PF400在中央空调水循环系统的设计
中央空调系统的水循环系统主要分为冷冻水(或热水)循环系统、冷却水循环系统,智能变频柜主要控制的对象为冷冻水(热水)回路和冷却水回路。如下图所示。

图一 中央空调水循环控制原理
1、冷冻水循环的控制
由冷冻泵及冷冻水管道组成,从冷水机组流出的冷冻水由冷冻泵加压送入冷冻水管道,在个房间内进行热交换,带走房间内热量,从而使房间内的温度下降。冷冻水泵的控制方式为:最高层(或最不利端)压力控制在高层的中央空调系统中,由于各层的空调机想对应于热负载的变动开闭冷水进口阀,以此调节室温。由于冷冻水的流量经常发生变化,引起最高层水压的较大变化,为了解决该问题,需要控制冷水泵的出水阀,以保持最高层水压大致恒定,但大多数应用场合,都是保持出水阀门开度一定,任随压力变化。如果这样,会导致压力损失大,效率低。此时若采用转速控制,以保持最佳压力,可防止压力损失并较大幅度提高效率并取得好的节能效果。
2、冷却水循环的控制
由冷却泵及冷却水管道及冷却塔组成。冷水机组进行热交换,是水温冷却的同时,必将释放大量的热量。该热量被冷却水吸收,是冷却水温度升高。冷却泵将升了温冷却水压入冷却塔,使之在冷却塔中与大气进行热交换,然后再降了温的冷却水,送回到冷水机组。如此不断循环,带走冷水机组释放的热量。冷却水泵的控制方式为:恒温差控制。由于冷却塔的水温是随环境温度而变化的,其单侧水温不能准确地反映冷冻机组产生热量的多少。所以,对于冷却水泵,以进水和回水的温差作为控制依据,实现进水和回水间的恒温差控制是比较合理的。温差大,说明冷冻机组产生的热量大,应提高冷却泵的转速,增大冷却水的循环速度;反之则应该降低转速。
3、变频控制原理
从以上的分析可以知道,对于中央空调水循环系统的变频控制一般都采用恒压力差或恒温差闭环控制,PF400变频器有一个内置的PID控制回路,用来使过程反馈的压力差或温度差与设定值保持一致。具体示意如图二:

图二 水循环变频控制示意
在PF400的PID控制中,比例运算是指输出控制量与偏差的比例关系。积分运算的目的是消除静差,只要偏差存在,积分作用将控制量向使偏差消除的方向移动。比例作用和积分作用是对控制结果的修正动作,响应较慢。微分作用是为了消除其缺点而补充的。微分作用根据偏差产生的速度对输出量进行修正,使控制过程尽快恢复到原来的控制状态,微分时间是表示微分作用强度的单位。
4、节能预估
根据流体力学原理,流量Q与转速n的一次方成正比,管压H与转速n的二次方成正比,轴功率与转速n的三次方成正比。即
H=K2*n2
Ps=K3*n3
当所需流量减少,离心泵转速降低时,其功率按转速的三次方下降。如所需流量的80%,则转速也下降为额定转速的80%,而轴功率降51。2%;当所需流量为而额定流量的50%时,而轴功率降12。5%。当然,转速降低时,效率也会有所下降,同时还应考虑控制装置的附加损耗等影响。即使如此,这种节电效果也非常可观。通过实际证明,水泵类,节能40%-50%。
综合实际运行效果,对冷冻泵拖动系统、冷却泵拖动系统实施变频控制后的基本节能效果为35%~55%左右。
三、PF400在中央空调变频风机控制的设计
目前的中央空调系统中,变频风机正在在被广泛使用,其有如下突出的优点:节能潜力大,控制灵活,可避免冷冻水、冷凝水上顶棚的麻烦等。然而变频风机系统需要精心设计,精心施工,精心调试和精心管理,否则有可能产生诸如新风不足、气流组织不好、房间负压或正压过大、噪声偏大、系统运行不稳定、节能效果不明显等一系列问题。
中央空调中变频风机的控制方式主要有以下几种:
1、变频风机的静压PID控制方式
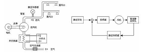
送风机的空气处理装置是采用冷热水来调节空气温度的热交换器,冷、热水是通过冷、热源装置对水进行加温或冷却而得到的。大型商场、人员较集中且面积较大的场所常使用此类装置。图一所示给出了一个空气处理装置中送风机的静压控制系统。
在第一个空气末端装置的75%到100%处设置静压传感器,通过改变送风机入口的导叶或风机转速的办法来控制系统静压。如果送风干管不只一条,则需设置多个静压传感器,通过比较,用静压要求最低的传感器控制风机。风管静压的设定值(主送风管道末端最后一个支管前的静压)一般取250-375Pa之间。若各通风口挡板开启数增加,则静压值比给定值低,控制风机转速增加,加大送风量;若各通风口挡板开启数减少,静压值上升,控制风机转速下降,送风量减少,静压又降低,从而形成了一个静压控制的PID闭环。

图三 中央空调送风机的静压控制
在静压PID控制算法中,通常采用两种方式,即定静压控制法和变静压控制法。定静压控制法是系统控制器根据设于主风道2/3处的静压传感器检测值与设定值的偏差,变频调节送风机转速,以维持风道内静压一定。变静压控制法即利用DDC数据通讯技术,系统控制器综合各末端的阀位信号,来判断系统送风量盈亏,并变频调节送风机转速,满足末端送风量需要。由于变静压控制法在部分负荷下风机输出静压低,末端风阀开度大、噪声低,风机节能效果好,同时又能充分保证每个末端的风量需要。
控制管道静压的好处是有利于系统稳定运行并排除各末端装置在调节过程中的相互影响。此种静压PID控制方式特别适合于上下楼或被隔开的各个房间内用一台空气处理装置和公用管道进行空气调节的场合,如商务大厦的标准办公层都得到了广泛的应用。
2、变频风机的恒温PID控制方式
在室内空调要求有诸如舒适性等要求较高而空间又不是太过于大的空调区域内,可以使用恒温控制。恒温控制中必须注意以下几个方面:
(1)温控系统的热容量比较大,控制指令发出后,不是瞬间响应,响应速度慢;
(2)外界条件如气温、日照等对温控系统的影响很大;
(3)因为控制对象为气体,温度检测传感器的安装位置非常重要。
本控制方式也是利用了变频器PF400内置的PID算法进行温度控制,当通过传感器采集的被测温度偏离所希望的给定值时,PID程序可根据测量信号与给定值的偏差进行比例(P)、积分(I)、微分(D)运算,从而输出某个适当的控制信号给执行机构(即变频器),提高或降低转速,促使测量值室温恢复到给定值,达到自动控制的效果。
恒温控制中必须要注意PID的正作用和反作用,也就是说在夏季(使用冷气)和冬季(使用暖气)是不一样的。在使用冷气中,如果检测到的温度高于设定温度时,变频器就必须加快输出频率;而在使用暖气中,如果检测到温度高于设定温度时,变频器就必须降低输出频率。因此,必须在控制系统增设夏季/冬季切换开关以保证控制的准确性。

图四 变频风机的恒温控制
3、变频风机的多段速变风量控制方式:
在大型的空调大楼中,由于所需要的空气量是随着楼内人数及昼夜大气温度的变化而不同,所以相应地对风量进行调节可以减少输入风扇的电能并调整主机的热负载。人少时,如周末、星期日、节假日,空气需求量少。所以考虑这些具体情况来改变吸气扇转速,控制进风量,可减少吸气扇电机的能耗,同时还可以减轻输入暖气时锅炉的热负载和输入冷气时制冷机的热负载。
下图所示为某大楼在不同的工作时段内(平时、周六、周日或节假日)的风量需求量,该风量必须根据二氧化碳浓度等环境标准来确定最少必需量。由于通常在设计中都留有一定的余量,因此可以按高速时86%、中速时67%、低速时57%的进风量来进行多段速控制。
该控制方式是基于对风量需求进行经验估算的基础上进行的程序控制,在PF400进行控制时可以选择通过端子功能切换多段速来实现。

图五 变频风机的多段速控制
四、PF400在冷却塔风机控制中的应用
在中央空调水冷式机组中,使用循环冷却水是最常用的方法之一。为了使机组中加热了的水再降温冷却,重新循环使用,常使用冷却塔。风机为机械通风冷却塔的关键部件,通常都采用户外立式冷却塔专用电机。水在冷却塔滴下时,冷却风机使之与空气较充分的接触,将热量传递给周围空气,将水温降下来。
由于冷却塔的设备容量是根据在夏天最大热负载的条件下选定的,也就是考虑到最恶劣的条件,然而在实际设备运行中,由于季节、气候、工作负载的等效热负载等诸多因素都决定了机组设备经常是处于在较低热负载的情况下运行,所以机组的耗电常常是不必要的和浪费的。因此,使用变频调速控制冷却风机的转速,在夜间或在气温较低的季节气候条件下,通过调节冷却风机的转速和冷却风机的开启台数,节能效果就非常显著。
冷却水系统能耗是空调系统总能耗的重要组成部分之一。采用截止阀对冷却水流量进行调节将导致能量无谓的浪费,在部分负荷时固定冷却水流量以及不对冷却塔风机电机进行控制也将浪费大量电能。如采用微机控制技术和变频调速技术对冷却水系统进行控制节能效果约为30%,具有显著的节能效益。特别对于宾馆、饭店、商场等工作期较长的集中空调系统以及南方地区空调运行期长的其他建筑物空调系统,采用空调冷却水系统的节能运行系统的投资回收期一般在1—2年,具有非常显著的经济效益。
在典型的冷却塔风机控制系统中,变频器可以利用内置PID功能,可以组成以温度为控制对象的闭环控制。图六所示为典型的冷却塔变频控制原理,冷却塔风机的作用是将出水温度降到一定的值,其降温的效果可以通过变频器的速度调整来进行。被控量(出水温度)与设定值的差值经过变频器内置的PID控制器后,送出速度命令并控制PWM输出,最终调节冷却塔风机的转速。

图六 冷却塔风机变频控制原理
对冷却塔风机采用变频调速控制,还应注意以下几点:
(1)由于冷却塔风机拖动部分的转动惯量GD2一般都较大,所以给定加减速时间要长一些,如30-50S。
(2)在实际运转中经常出现由于外界风力作用下,冷却风机会自转,此时如果起动变频器,电动机会进入再生状态,就会出现故障跳,对于变频器应该将启动方式设为转速跟踪再启动。这样一来,变频器在启动前,通过检测电机的转速和方向,实施对旋转中电机的平滑无冲击启动。
(3)由于采用普通电机,因此应该设置最低运转频率,以保持电机合适的温升,一般为频率下限为20Hz。
(4)为防止冷却风机在较宽的运转频率范围内(一般20Hz~50Hz)出现特定转速下的机械共振现象,应该在试运转中分析这种情况,并采取修改参数的方法件系统的固有频率列为跳跃频率。
五、结束语
综上所述,空调系统的冷负荷是随室外气象条件而变化的,空调系统的设计及设备选型是按最不利工况进行的。根据空调负荷变化对水循环、变频风机和冷却塔风机系统进行变频控制,对于空调节能具有十分重要的意义。
PF400变频器已经在国内多家大型中央空调系统得到应用,如宁波北仑行政中心应用了多达80几台,目前使用效果良好。
(转载)



