随着生活水平的提高,人们已开始关注生活与工作环境的舒适性,大型公共建筑(如商场、宾馆、办公大楼等)均设置有中央空调系统。中央空调一般由压缩机组、循环水系统、末端风机盘管装置三部分组成,其中循环水系统的心脏就是冷却水泵和冷冻水泵。在中央空调系统的设计中,冷冻水泵和冷却水泵的容量是根据建筑物最大设计热负荷选定的,且留有10-20%的设计余量。由于四季自然环境温度的不同,中央空调的热负荷在绝大部分时间里远比设计负荷低。据统计,67%的工程设计热负荷值为94~165W/165m2,而实际上83%的工程热负荷只有58~93W/165m2,满负荷运行时间每年不超过几十个小时,中央空调工作时,水泵一年四季在工频状态下全速运行,造成了能量的极大浪费。
二、节能原理
对于水泵来说,流量Q与转速N成正比,循环水温度△T与转速成反比,扬程H与转速N的二次方成正比,而轴功率与转速N的三次方成正比,见下表:
一般冷冻水设计温差为5~7℃,冷却水的设计温差为4~5℃,在系统工频运行的情况下,全年绝大部分运行时间温差仅为1~3℃,即在低差,大流量下工作,从而增加了管路系统的能量损失,浪费了水泵运行的输送能量。冷却水、冷冻水带走的热量(J)=比热(r)×流量(Q)×温差(△T),其中传输介质水的比热(r)是不变的,在冷却水、冷冻水带走的热量相同的情况下,可适当提高温差(△T),降低流量(Q),也即降低转速即可达到节能的目的。
三、变频调速控制系统方案
考滤到大中型中央空调循环水系统中温度与水压对冷冻水、冷却水带走热量的影响,因此本系统采用温度与水压为变量双闭环控制。
3.1.冷冻水系统
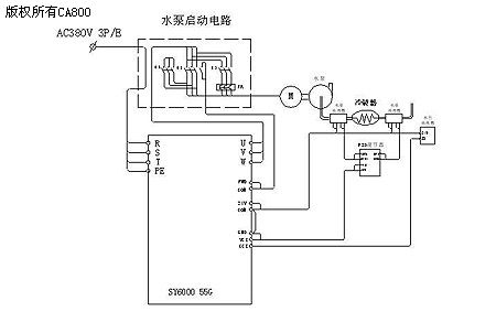
冷冻水出水温度取决于蒸发器的运行参数(一般为7℃),因此控制冷冻水回水温度即可控制冷冻水进出水温差,循环水流量控制通过控制冷冻水出口压力来实现。外环为温度控制环,内环为压力流量控制环。由于楼层的影响,高层冷冻水压力比冷却泵出口水压相差较大,这样高层的制冷效果往往不能满足要求,为解决此问题,我们以最高层冷冻水压力为压力反馈,控制原理图如下:
3.2.冷却水系统
冷却水系中进水温度受外界环境温度的影响,随白昼、四季的不同变化较大,而回水温度受压缩机负荷及进水温度及水压的影响,因此冷却水系统取进出水温差及水压为变量控制效果较好。外环为温差控制环,内环为压力流量控制环。控制原理图如下:
参数设置
用户受益
1、很容易实现首次起动全速运行,反应迅速,控制精度高,调整方便。
2、水泵电机软启,减少了对工厂电网及机械冲击,消除了水泵启动时对管网的水锤效应。
3、能及时检测水泵电机的过载、过流、过热,并给出报警。
4、能适时调整制冷量,保证环境温度的恒定,增加了使用环境的舒适度。
5、节能效果显著,使用证明,只要冷冻水、冷却水进出水温差在设计范围内,系统全年平均节电率在40%左右。
系统调试及注意事项
1、变频器的安装位置应注意不能在管网下方,以免水管滴漏进入变频器,从而损坏变频器。
2、 冷却水的温差设定,可先行设定温差4~5℃,试运行一段时间后可根据运行情况作适当的调整。
3、考虑到压缩机的运行安全,水泵的下限运行频率不能设定太低,且要保证一个最低的运行频率。
(转载)



