| 摘 要:该文简要阐述了工程中常用的变压器低压侧分段断路器备用电源自投的主接线、运行方式。并讨论应遵守的原则,以保证电网安全、可靠、稳定的运行。 关键词:备用电源自投;分段断路器;运行方式 电力系统中,因为故障或其它原因工作电源断开以后,将备用电源、备用设备或其他电源自动地迅速地投入工作,令用户能尽快恢复供电的自动控制装置,简称备自投装置(AAT装置)。采用备自投装置可以提高供电可靠性、简化继电保护配置、限制短路电流并提高母线残压。随着用户对供电可靠性要求的提高,备自投装置得到了广泛应用,是电力部门为保证用户连续可靠供电的重要手段。 备用电源的配置方式很多,形式复杂,一般有明备用和暗备用两种基本方式。系统正常运行时,备用电源不工作,称为明备用;系统正常运行时,备用电源也投入运行的,称为暗备用,暗备用实际上是两个工作电源的互为备用。主要有低压母线分段断路器备自投、内桥断路器备自投和线路备自投三种方案,现对工程中常用的变压器低压侧分段断路器备自投方案和原则进行探讨。 1 变压器低压侧分段断路器备自投的原则 变压器低压侧分段断路器备自投有四种自投方式,在工作时,对它们的基本要求是相同的,均应遵守一定的原则,才能保证备自投装置正常工作,保证电网安全、可靠、稳定运行。 备自投装置必须在失去工作电源、且备用电源正常时投入。当备用电源不满足电压条件时,备自投装置不应动作,应立即放电。同时能发出备用电源线路TV断线信号。备用电源瞬间失压,应能延时一定时间不放电。 工作电源或工作设备,无论任何原因造成电压消失,备自投均应动作,包括由于运行人员的误操作造成的失压。使备用电源自动投入工作,保证不间断供电。 工作电源的母线失压时,必须进行工作电源无电流检查,才能启动备自投,以防止电压互感器二次电压断线造成失压,引起备自投误动。工作电源的母线暂时失压又恢复,备自投装置其充电时间应清零后,再重新计时充电。 工作电源确实断开后,备用电源才允许投入。工作电源失压后,无论其进线断路器是否断开,即使已经测量其进线电流为零,还是要先断开断路器,并确认该断路器位置确已断开后,才能投入备用电源。这是为了防止将备用 电源投入到故障元件上,扩大事故,加重设备损坏程度。如一旦工作电源故障使保护拒动,但其故障被上一级后备保护切除,此时备自投装置动作后备用电源合于故障的工作电源,将会扩大事故。 备用电源自动投入前,切除工作电源的断路器必须延时。经延时切除工作电源进线断路器,是为了躲过工作母线引出线故障造成的母线电压下降。此延时时限应大于最长的外部故障切除时间。同时,备自投装置的动作时间,以负荷的停电时间尽可能短为原则。从工作母线失去电压到备用电源自动投入为止,中间有一段停电时间,这段时间短,对用户电动机自起动是有利的。运行实践证明,备自投装置的动作时间以1~1.5s为宜。 手动断开工作电源时,备自投装置不应该动作。工作电源进线断路器就地手合或远方遥控合闸后,其操作回路输出的接点闭合,作为备自投装置的输入,使装置充电。在保护动作断开断路器时,接点仍闭合,不会变位。在就地手动或远方遥控断开断路器时,接点断开,备自投装置立即放电,从而自动退出。 备自投装置应具有闭锁的功能。每套备用电源自投装置均应设置有闭锁备用电源自投的逻辑回路,以防止备用电源投到故障的元件上,造成事故的扩大。如图1中,1#、2#主变分列运行,I段母线有故障或10kV出线有故障,其保护拒动,则由1#主变后备保护动作断开1DL,造成I段母线失压,这时2#主变供电的II段母线,不应该经3DL合闸投入到故障的I段母线上,应当由1#主变后备保护动作后输出的开关量去闭锁备自投装置动作。 备自投装置只允许动作一次。当工作电源失压,备自投装置动作后,若继电保护装置再次动作,又将备用电源断开,说明可能存在永久故障。因此,不允许再次投入备用电源,以免多次投入到故障元件上,对系统造成不必要的冲击和更严重的事故。 备自投装置只有在充电条件满足后,才可能启动或动作;并完成全部准备工作。备自投装置放电后就不会发生第二次动作。 针对低压侧母线上有10kV小水电并网线路,要求备自投为变压器自投时,应同时断开两段母线上的小水电线路断路器;为分段断路器自投时,应断开各自母线上的小水电线路断路器。 2 变压器低压侧分段断路器备自投应用实例 浙江省淳安县供电局35kV鼓山变电所,变压器低压侧分段断路器备自投方案的主接线如图1所示。
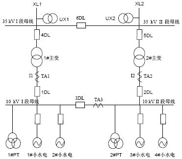
![]() 图1 变压器低压侧分段断路器备自投方案主接线
由图1可以看出,当1#主变、2#主变不同时运行,3DL为合位时,1#主变和2#主变互为明备用电源,此方案称为变压器自投。 当1#主变、2#主变同时运行,3DL断开时,10kV I段母线和II段母线互为暗备用电源,此方案称为分段断路器自投。 2.1 自投方式1(1#主变运行,2#主变备用) 当1#主变故障,其主保护动作1DL跳闸;或者1#主变高压侧失压,引起10kV I段、II段母线均失压,且电流互感器TA1无电流,则断开1DL、4DL和10kV I段、II段母线小水电线路断路器,合上2#主变2DL、5DL,由2#主变供电。2#主变自投启动条件是10kV I段、II段母线均失压、电流互感器TA1无电流、1DL确在断开位置。检查电流互感器TA1无电流,是为了防止10kV I段、II段母线电压互感器二次电压断线引起的误投。 2.2 自投方式2(2#主变运行,1#主变备用) 当2#主变故障,其主保护动作2DL跳闸;或者2#主变高压侧失压,引起10kV I段、II段母线均失压,且电流互感器TA2无电流,则断开2DL、5DL和10kV I段、II段母线上小水电线路断路器,合上1#主变1DL、4DL,由1#主变供电。1#主变自投起动条件是10kV I段、II段母线均失压、电流互感器TA2无电流、2DL确在断开位置。检查电流互感器TA2无电流,是为了防止10kV I段、II段母线电压互感器二次电压断线引起的误投。 2.3 自投方式3(1#主变运行,2#主变运行,10kV分段断路器3DL断开) 当1#主变故障,其主保护动作1DL跳闸;或者1#主变高压侧失压,引起10kV I段母线失压,且电流互感器TA1无电流,而10kV II段母线有电压,则断开1DL、4DL和10kV I段母线小水电线路断路器,合上3DL,保证10kV I段母线的供电。分段断路器自投起动条件是10kV I段母线失压、电流互感器TA1无电流、10kV II段母线有电压、1DL位置确在断开位置。 2.4 自投方式4(1#主变运行,2#主变运行,10kV分段断路器3DL在断开位置) 当2#主变故障,其保护动作2DL跳闸;或者2#主变高压侧失压,引起10kV II段母线失压,电流互感器TA2无电流,而10kV I段母线有电压,则断开2DL、5DL和10kV II段母线小水电线路断路器。合上3DL,保证10kV II段母线的供电。分段断路器自投起动条件是10kV II段母线失压、电流互感器TA2无电流、10kV I段母线有电压、2DL位置确在断开位置。 在实际工程中,当变电所的最高负荷低于其中一台主变的容量时,主变在运行方式上采用一台主变运行、一台主变备用的运行方式,此时应采用变压器自投方案,即工程实例中的方式1和方式2。 针对小水电站多,低压母线上10kV出线有小水电并网的情况,在主变自投动作时,应同时解两段母线上的10kV小水电线路断路器。 来源: 当变电所的负荷高于其中一台主变的容量时,主变在运行方式上采用分列运行方式,即两台主变同时运行,低压侧分段断路器在断开位置,此时应采用分段断路器自投方案,即工程实例中的方式3和方式4。 针对小水电站多,低压母线上10kV出线有小水电并网的情况,在分段断路器自投时,应只断开各自母线上的10kV小水电线路断路器。当分段断路器合上后,还应有过负荷联切功能,断开相应的10kV出线断路器,将负荷限制在此时运行的一台主变的容量以下,避免主变因超载导致损坏。 3 结束语 通过分析变压器低压侧分段断路器备自投原则、方式和动作过程,淳安县供电局2006年在35kV临岐变电所和淡竹变电所使用了变压器自投,2007年在35kV汾口变电所和鼓山变电所使用了分段断路器自投,从近2~3年保护传动带断路器模拟试验情况,和投入运行后的实际动作结果来看,备自投均能正确动作,确实提高了供电可靠性。这些工程实践的结果,证明对变压器低压侧分段断路器备自投原则、方式和动作过程是合理的、正确的。 |
(转载)




