1 引言
近年来,随着我国自动化技术的提高,工厂自动化也上了一个新台阶。PLC作为一个新兴的工业控制器,以其体积小,功能齐全,价格低廉,可靠性高等方面具有独特的优点,在各个领域获得了广泛应用。
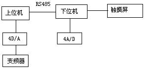
作为国内最大的印刷机生产厂家---北人集团公司,为了使产品性能稳定,易于维护,我们采用了以PLC为主控器的控制方案。由于双色印刷机要求易于操作,精度高,故其输入,输出点较多,因此采用了双机通讯。上位机采用三菱FX2N-80MR+32EX+4D/A,主要负责主传动的控制,各机组离合压的控制,以及气泵,气阀的控制等。下位机采用三菱 FX2N-64MR+4A/D,主要负责水辊电机的控制,主传动的调速输出,调版电机数据采集等。同时选用了一台三菱5.7寸触摸屏,主要负责水辊电机速度显示,调版显示,以及整机故障显示等。本系统运行可靠,维护方便,操作简便直观,大大提高了胶印机的档次,受到用户好评。
2 系统结构
本系统结构图如下:

其中,上位机与下位机采用了RS485通讯,通讯方便,可靠。对多色机而言,安全因素很重要。在设计中,每个机组既要考虑到安全控制,其中包括本位机组的急停,安全按钮;还要考虑方便操作,包括每个机组均应有正点,反点按钮。因此,一方面输入点增加很多;另一方面,走线也很不方便。采用双机通讯,可以很好地解决此问题,各机组的走线可以按照就近原则,进入离它较近的控制柜内,既节省了走线,也方便了控制。
由于印刷机是一个精度较高的机械,印刷品的好坏一方面在于机械加工以及安装的精度,另一方面,也取决于水路,墨路的平衡以及合压的准确性。双色机的每一色组,都有水路和墨路装置。为了便于水辊速度的调节,每根水辊都用一个变频器控制,同时,主电机速度也需要变频器调节。因此,为了实现多路速度调节,我们采用了三菱4D/A数模转换器,它将PLC方给出的数字量,根据相应的算法,转换成0~10V直流电压输出,很好地实现了多路速度调节要求。
在印刷过程中,调版是一个比较繁琐的过程。尤其对多色机来说,各组版对正的精度会对印品产生很大的影响。如果套印不准,印刷品就会出现字面重叠或影像不清。一般来说,印版轴向调节范围为-2mm~+2mm ,周向调节范围为-1mm~+1mm。如果使用手动调版,会浪费很多时间,而且精度不高。为了实现自动打版,我们在版辊上安装了电位器,通过电位器将模拟量传送给4A/D,经过PLC处理,可将版辊的转动精度很好地控制在打版范围内。
触摸屏作为一种新型的人机界面,从一出现就受到关注,它的简单易用,强大的功能及优异的稳定性使它非常适合用于工业环境。用户可以自由地组合文字,按钮,图形,数字等来处理或监控管理随时可能变化的信息。随着机械设备的飞速发展,以往的操作界面需由熟练的操作员才能操作,无法提高效率。但使用人机界面,能明确指示并告知操作员机器设备目前的状况,使操作变得简单生动。使用触摸屏,还可以使机器配线标准化,简单化,同时也能减少PLC控制所需的I/O点数,降低生产成本,也相对提高整套设备的附加价值。三菱触摸屏和三菱PLC有很好的通用性,能在线监视并修改程序,不必很麻烦的重复插拔接口。
3 软件设计
3.1 给纸设计
印刷机整体的电气设计还是比较复杂的,对时间的要求也很严格。在机器的很多地方装有接近开关,用来检测不同的时间点。在印刷过程中,走纸的好坏是影响机器质量的一个重要环节。所谓纸走的好坏,指的是无歪张,双张等现象,如果有歪张,双张现象,在高速情况下,就会将走坏的纸,卷入机器内,从而破坏胶皮,给用户带来很大损失。此过程流程如下:

在实验中,我们发现,按照上述流程编制的程序,在低速没有问题,但速度增高至7000r/h后,就会出现歪张锁不住现象。究其原因,主要是因为光头反应时间和磁铁动作时间滞后造成。程序在执行过程中,采用循环扫描方式,为了让电磁铁输出提前,在设计中,我采用了中断和三菱编程指令的输入输出刷新指令,使电磁铁输出立即执行,提前了电磁铁动作时间,即使在12000r/h的速度下,也能很好的锁住有故障的纸张,解决了给纸的一大难题。
3.2离合压设计
离压,合压在印刷中具有很重要的作用。离合压的准确性,对印品质量的好坏有着直接的影响。合压过早,会弄脏压印辊筒,给操作带来很多不便;离压过早,会使最后一张纸印不上完整的图案,造成纸张浪费。
在设计中,离压,合压的程序流程如图所示:

印刷时,版辊筒与胶皮辊筒先合压,胶皮辊筒与压印辊筒后合压。在我们的机器中,合压全部采用了气动装置,每个气缸都有一个动作时间。由于印刷速度是多段速,在3000~12000r/h之间,根据用户需要可选择不同的速度。但是,气缸动作时间是一定的,齿轮转过角度是一定的,因此,机器速度不同时,合压时间也不同。为了解决此问题,我们根据理论计算值,找出对于不同机器速度时,机器的延时时间。采用比较指令,当机器段速与理论值相等时,延时相应的时间,使压印辊筒与胶皮辊筒准确合压。经过多次试验,离压,合压都没有问题。
3.3 人机界面设计
在人机界面中,设计了7幅画面,包括整体图形,故障显示,机器速度和计数显示,水辊速度显示,调版监控等。故障显示使用指示器,给出位元件即可实现闪动效果,让操作者很方便的知道故障部位,整体感很好。在水辊速度显示中,设计了一个柱状图,可以显示水量增加大小,只需按下柱状图,就可增加水量,同时也可方便监控。如图所示:

4. 结束语
印刷机的一套电气设计属于系统设计,包括硬件,软件设计,涵盖范围较广。这里,我只简单介绍了其中比较重要的几部分,其它细节还有很多,这里不再一一列举。使用三菱的一套控制系统,感觉可靠,方便,在机器批量生产过程中,没有发现大问题。其PLC功能齐全,可靠耐用,指令简洁,与其他产品相比,感觉三菱整体软件系统界面都比较友好,给用户编程,维修都带来极大方便。其触摸屏与PLC有很好的通用性,可通过触摸屏]监视并修改程序,这是其它产品所不能匹及的。总之,三菱的工控元件给设计人员和用户都带来了很多方便。
(转载)



