摘要:运用Labview和PLC相结合技术,对变频器的调试、检测、老化过程中所需数据实时观察、监控等。其系统具有实时性好,可靠性高,低成本和高功能等特点。
关键词: 虚拟仪器、 PLC、 在线监控、 在线控制
1.引言
变频调速器越来越被国人所关注,国内呈现百花齐放的局面。在变频器出厂前应该进行调试、检测及老化试验等。如用万用表,示波器等显得多而乱。山东新风光电子科技发展有限公司基于NI公司虚拟仪器的优越性,改造了试验站调试检测系统,这样一来,使其对变频器的调试,检测简便而易于控制,在同行业变频器调试检测技术遥遥领先,并进一步保证了公司的质量方针“保持产品出厂合格率100%”。
2.系统构成及原理
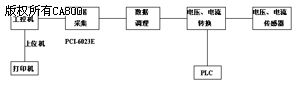
针对山东新风光电子科技发展有限公司的产品电压等级多,有380V、660V、1140V、2300V及6000V、10000V等,变频器功率跨度大,从几个千瓦到几千个千瓦,这样一来,输入电流的跨度也非常大,从几十安培到几百安培,系统必须运用PLC进行相应的电压、电流档位转换,系统构成主要由以下几个部分构成,如图(1)所示:

图(1)系统构成结构图
(1)工控机:人机接口,实时显示检测所需要的波形数据,并可进行故障报警,提示等,并将各种曲线的实时行状显示在屏幕上。
(2) 数据采集:采用NI公司的PCI-6023E数据采集卡,运用模拟输入通道和DIO通道向上位机传送数据。
(3) 数据调理:由于NI公司所需输入数据具有一定的范围限制,所以必须对所显示控制信号进行相应的处理,针对公司的电压等级多,电流跨度大的特点。对数据调理分为两部分:一部分为隔离滤波板,另一部分是电压电流适当的采集调理。
(4) 电压电流转换:运用西门子公司生产的S7-200型PLC简单易于编程,容易控制等特点,来实时控制不同电压等级的主电路切换,这部分电路较复杂且必须保证互锁。
3.基于Labview的实现
按照上述的系统结构及其控制规律,可以用Labview和PLC相结合来实现。以下就系统实现过程中的关键环节进行说明并绘出实现的图形语言。
3.1 Labview技术简介
Labview是基于G语言的图形仪开发平台,其可视性好,直观,编程简单易于控制。
(1)流程图式的开发环境:Labview程序由用户界面+图标代码组成。用户界面以工程技术人员所熟悉的仪器、仪表面板元素如按钮、表头、图表等作为基本组件,用户还可以定制控制对象,构建自己的面向具体领域的图库,图标代码,这样程序简洁直观且易于修改。
(2)丰富的分析工具:Labview提供大量的数据分析包,包括概率统计分析、滤波分析、FFT分析、频谱分析、波形修整、超限检测、波形操作等等。
(3)开放的系统互连及广泛的硬件与通信支撑,具有DDL和CIN接口,可以与多种DAQ卡直接连接等。Labview完全采用图形仪的编程方式,它通过虚拟仪器(VI)来进行分层和模块化,其整个系统是一台虚拟仪器。
3.2 数据采集和分析设计流程
本系统基于Labview数据采集和设计分析的基本流程图如图(2)所示。

图(2)系统基本流程图
可以按照以下几个步骤完成测试数据的采集和分析:
(1)信号采集和实时显示
(2)采集数据保存
(3)测试信号谱分析
3.3 数据采集和分析处理各个环节剖析
下面介绍上面3个步骤在Labview中的实现,前两个步骤的前面板如图3所示。

图3 前面板显示
(1)信号采集和实时显示
这部分的程序后面板如图4所示

图4 采集和显示后面板程序
首先通过模拟输入VI,采用传统的VI模块,设定Device Number,通道号,采样频率等,供采样的数据实时显示在示波器中
(2)采集数据保存
这部分的程序后面板如图(5)所示。首先根据客户选择的存储路径,将其存为一个电子表的文件—。这样可以用Microsoft Excel打开,并可以选择部分数据进行打印保存等。

图5 采集数据后面板程序
(3)测试信号谱分析
此系统具有多种测试信号,如输入电流,输出电流,输入电压,输出电压,输入输出功率等参数,可进行相应的测试信号的谱分析,对于这部分,根据不同的测试要求可现场实时编程。
4.结束语
系统改造完成后,经过一段时间运行使用。结果表明,程序能很好的进行实时测量,显示,计算,存储等功能,达到预期的目标,给现场工作人员以直观容易操作提供了方便,使公司的实验技术更合理,更先进了。
参考文献:
1.邓炎,王磊编,Labview7.1测试技术与仪器应用
北京:机械工业出版社 ,2004
2.成永红,电力设备测量—传感与测控技术
北京:中国电力出版社 ,2002
3.SIEMENS S7—200可编程控制器,SIEMENS公司
(转载)



