摘 要:本文结合电炉生产的实际工况,介绍了山东新风光电子科技发展有限公司研制生产的单元串联多电平高压大功率变频器在湖北新冶钢铁厂4#电炉除尘风机中的应用。通过改造,实现了电炉除尘风机的高效运行,达到了节能降耗的目的。
关键词:高压大功率变频器 单元串联多电平 节能
Abstract: The paper introduces the application of the cell cascaded high voltage inverter produced by Shandong Xin Fengguang Electronic Technology Develops Co.,Ltd, and in the No 4 electric cooker fan of Hubei Xinye Steel Factory. The reconstruction realizes high effect of the electric cooker fans, achieves the purpose retrenching energy.
Key words: High voltage high power inverter Multi-level inverter cell cascaded Energy-saving
1.引言:
随着世贸组织的加入和市场经济的不断加剧,节能降耗、提高生产效率成为企业提高产品市场占有率、竞争力的有效手段之一。而高压大功率变频调速技术的日益成熟,使得该项技术广泛应用于冶金、石油、化工、电力、水泥、给排水、制药、造纸、污水处理等各个行业。湖北新冶钢铁有限公司二炼钢厂正是在这种形势下,对电炉除尘系统进行高压变频技术研究改造的。
电炉主要是通过用废钢、铁合金和部分渣料进行配料冶炼,根据不同的钢种要求,可以接受高炭铬铁水,然后熔制出碳钢或不锈钢钢水供炼铸用。电炉在生产过程中,产生大量烟尘,污染环境,根据国家法规,需除尘处理。电炉冶炼一般分熔化期、氧化期和还原期,其中氧化期强化脱炭,在上述三个冶炼期中,氧化期产生的烟气量最大,含尘浓度和烟气温度最高。因此,电炉除尘系统按照氧化期的最大烟尘排量进行设计,吹氧时期占整个炼钢周期的40%左右。此时风机处于满载运行,而其它时间风机处于轻载工况。改造前,不论电炉处于哪一个冶炼周期中,除尘风机均全速运行,风量调节采用入口挡板开度调节,效率低,功耗大,大量的电能白白浪费在挡板上,急需对原电炉除尘风机进行节能改造。
2.原系统工艺简介
湖北新冶钢铁有限公司二炼钢厂4#电炉为10t偏芯交流电炉,除尘器系统采用TFMC布袋式除尘器。4#电炉的炼钢周期为2小时20分钟,其中装料5~10分钟,送电熔化40~60分钟,吹氧50~80分钟,出钢3~5分钟,在电炉不同的生产阶段,电炉产生的烟气量和烟气温度不同,且差异较大。加料过程中,主要是装料时废钢及渣料产生的扬尘,需要的除尘风量不大,要求粉尘不扩散,不污染环境为标准。送电过程中是原料送电拉弧加热,引发可燃废弃物燃烧产生废气。此时,电炉需要将炉料加热至熔化状态,要求烟尘能够及时排出,又不能过多的带出炉体热量,以保证炼钢周期。而在吹氧周期,不仅要求除尘系统能够及时将烟尘排出,又必须保证炉体有合适的吹炼温度,在冲渣出钢时,主要排放物是冲渣产生的水蒸气和少量废气。
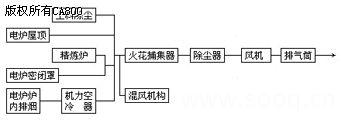
该电炉除尘系统工艺流程如下图1示:

图1 电炉除尘系统工艺流程
通过对4#电炉冶炼工艺分析:电炉在炼钢不同的阶段对除尘风量的大小有明显的不同,以吹氧冶炼最大,加料除尘为最小,鉴于电炉除尘系统中除尘风机的运行方式和设备特点,对除尘风机的控制制定了改造方案。原系统设备参数如下:
2.1原系统设备参数
除尘风机参数:
型号 CTY20-246-12
流量 380000m3/h
风压 37000Pa
轴转速 730r/min
轴功率 630KW
电动机参数
型号 YKS500-8-8
额定功率 630KW
额定电压 6000V
额定电流 76.5A
额定转速 740r/min
额定功率因数 0.82
额定频率 50Hz
热变电阻柜参数
型号 HTR3-100/6
额定电压 6000V
额定电流 90A
额定频率 50Hz
额定功率 700KW
3.高压变频调速系统
湖北新冶钢铁有限公司经多方考察,比较性价比,最终选定我公司生产的风光牌JD-BP37-800F功率单元串联多电平高压大功率变频器,对4#电炉除尘风机进行调速改造。
3.1 风光牌JD-BP37-800F高压变频器主要性能指标:
变频器功率 800KW
额定输出电流 100A
输入频率 50Hz±5Hz
额定输入电压 6KV
允许电压波动 ±20%
输入功率因数 ≥0.98
输出频率范围 0~50Hz
输出电压范围 0~6KV
频率分辨率 0.01Hz
加速时间 可由用户生产工艺设定
减速时间 可由用户生产工艺设定
变频器效率 ≥96%
过载能力 100%连续 160%连续1min 220%允许1.5S
防护等级 IP20
3.2 JD-BP37型高压变频调速器主要技术性能
3.2.1 高——高电压源型变频器,直接6KV输入,直接6KV输出,无须任何输出变压器或滤波器,适配于普通高压电动机,对电机、电缆绝缘无损害。
3.2.2 输入功率因数高,电流谐波小,无须功率因数补偿、谐波抑制装置。
3.2.3 单元电路模块化设计,维护简单,互换性好。
3.2.4 输出阶梯正弦PWM波形。
3.2.5 高压主回路与控制器之间为光纤连接,强弱电隔离,安全可靠。
3.2.6 完善的故障检测,精确的故障保护及准确的定位显示和报警。
3.2.7 内置PLC,易于改变控制逻辑关系,可灵活选择现场控制/远程控制,适应现场多变需求。
3.2.8 采用载波移相控制技术,大大抑制了输出电压的谐波成分,保证输出波形是完美正弦波。
3.2.9 控制电源与高压电相互独立,无高压可以检测变频器输出,便于现场调试以及培训操作人员,便于维护。
3.2.10 采用准优化SPWM调制技术,电压利用率高。
3.2.11 功率单元经24小时高温老化、150%负载试验,可靠性高。
3.2.12 中文Windows 操作界面,彩色液晶触摸屏操作。用户操作监控系统界面十分友好和完善,系统包括上位机(商用PC机)、下位机(工控机)、单片机。其中单片机给用户提供一个4位LED数码显示屏和一个12键的小键盘操作平台,可对变频器进行全部操作,包括参数设置和各种运行指令。工控机用触摸屏和通用键盘给用户提供操作平台,其功能更齐全,包括参数设定、功能设定、运行操作、运行数据打印、故障查询等等。上位机(商用PC机)放在总控室,可对多台变频器进行遥测、遥控。若只有一台变频器,上位机可省,或让客户自定。
3.2.13 可接收和输出多路工业标准信号。
3.2.14 可打印输出运行报表。
3.3 高压变频调速系统
风光牌JD-BP37型高压变频调速系统采用直接“高-高”变换方式,属电压源型,采用功率单元多电平串联方式,以最新型西门子IGBT为主控器件,全数字化控制,彩色液晶触摸屏控制,以高可靠性、易操作、高性能为设计目标的优质变频调速器。它对电网谐波污染小,输入电流谐波畸变小于1%,直接满足IEEE519-1992的谐波抑制标准,输入功率因数高,不必采用输入谐波滤波器和功率因数补偿装置;输出波形质量好,不存在谐波引起的电机附加发热和转矩脉动、噪音、输出dv/dt、共模电压等问题,不必加输出滤波器,就可以使用普通的异步电机。
其系统由移相变压器,功率单元和控制器组成。其结构如图2示。其工作原理如下:

图2高压变频调速系统的结构图
(1)电网电压经过副边多重化的隔离变压器降压后给功率单元供电,功率单元为三相输入,单相输出的交直交PWM电压源型逆变结构,相邻功率单元的输出端串接起来,形成Y接结构,实现变压变频的高压直接输出,供给高压电动机。高压变频调速系统每相由6个功率单元串联而成,每个功率单元承受全部的电机电流、提供1/6相电压和1/18的输出功率。
(2)每个功率单元分别由输入变压器的一组副边供电,功率单元之间及变压器二次绕组之间相互绝缘,二次绕组采用延边三角形接法,实现多重化,以达到降低输入谐波电流的目的。给功率单元供电的二次绕组每3个一组,分为6个不同的相位组。输入电流波形非常接近于正弦波,总的谐波电流失真小于1%,输入的综合功率因数可达0.98以上。
(3)逆变器输出采用多电平移相式PWM技术,同一相的功率单元输出相同幅值和相位的基波电压,但串联各单元的载波之间互相错开一定的电角度,实现多电平PWM,输出电压非常接近于正弦波,每个电平台阶只有单元直流母线电压大小,所以dv/dt很小,功率单元采用较低的开关频率,以降低开关损耗,提高效率,由于采用移相式PWM,电机电压的等效开关频率大大提高,且输出电平数增加。风光牌JD-BP37-800F高压变频器,输出相电压均为13电平,线电压均为25电平,输出等效开关频率为6kHz,电平数和等效开关频率的增加有利于改善输出波形,降低输出谐波,由谐波引起的电机发热、噪音和转矩脉动都大大降低,因此对电机没有特殊要求,可直接用于普通异步电机。
4.系统控制方案
湖北新冶钢铁有限公司二炼钢厂4#炼钢电炉,配套除尘风机一台(功率为630KW)。除尘风机为满足电炉不同运行工况下的风量调节,对除尘风量的控制采用分段调速的方式,分六段进行控制。变频器运行频率分别设定为20Hz、30Hz、35Hz、40Hz、45Hz、50Hz。
除尘风机电气系统主回路接线图如图3示,为一拖一控制,设置工/变频切换柜,以保证除尘风机安全可靠运行。

图3 电气系统主回路接线图
DL 高压断路器
K11、K12、K21、K22 隔离开关
BPQ JD-BP37-800F高压变频器
RZ 高压热变电阻起动柜
M 高压电动机
当系统变频运行时,断开隔离开关K21、K22,合隔离开关K11、K12,由变频器起停风机,进行变频变风量调节;当变频线路检修时,系统切换到工频运行方式,断开隔离开关K11、K12,合隔离开关K21、K22,由原系统高压热变电阻起动柜启动风机,入口挡板控制风量。
变频器实现就地/远程调速控制。当选择远程操作时,控制权交给电炉现场操作室;当选择就地时,控制权交给变频器,可实现多段速调节,各种参数均可在触摸屏上显示,操作简单明了。
5.现场运行情况
2004年2月,湖北新冶钢铁有限公司和我公司签定高压变频器购货合同,型号为JD-BP37-800F。2004年3月13日,开始安装就位;2004年3月18日,调试完毕;2004年3月23日,正式投入运行,整个变频器安装调试周期都很短,为4#电炉正常生产提供了有利的保证。
高压变频器控制除尘风机,与原电炉除尘风机比较,主要有以下优点:
(1)提高了电炉除尘风机系统运行效率,实现了除尘系统的最佳工况运行。
(2)提高了产品质量,根据电炉生产工艺的要求,可适时改变除尘风量,有助于改善炉内吹炼工况,提高出钢品质。
(3)缩短炼钢时间,提高了出钢产量。据实测,每炼钢周期平均比以前减少了10分钟左右,提高了生产效率。
(4)减少了维护工作量和维护费用,延长了设备的使用寿命。
原旧电炉除尘风机在运行过程中,风机和电机始终满负荷运行,维护工作量大,检修费用高。采用变频技术调速后,除尘设备随生产工艺变负荷运行,大大降低了除尘设备负荷率,延长了除尘风机、电机、除尘器等设备的使用寿命。
(5)变频器具有多项保护功能,十分完善。
与原来旧系统相比较,变频器具有过流、短路、过压、欠压、缺相、温升保护等多项保护功能,更精确地保护了电机。
(6)调速范围宽,调速精度高。
除尘风机的风量经常需要根据工艺的需要变化,与过去挡板调节风量相比较,采用变频拖动风机可以在2~50Hz范围内任意调节,调节精度高,调节频率波动可保持在0.1~0.01Hz范围内,便于实现除尘系统自动化控制。
(7) 节能效果显著,大大降低了吨钢电耗。
为了对除尘系统变频改造后的效果进行评价,在系统投入正常运行一年后对设备实际使用和节电情况进行了测定和数据分析。随机抽取一个正常工作日,将系统切换工频运行采用入口挡板调节风量,网侧计量耗电量,然后将系统切换变频运行,,计量耗电量,具体数据如下表:
|
参 数 状 态 |
累计电量 ( KW·h ) |
产钢量 ( t ) |
吨钢除尘电耗 ( KW·h/t ) |
|
工 频 |
16088.92 |
200.66 |
80.18 |
|
变 频 |
8783.66 |
210.69 |
41.69 |
通过上表可以得出通过上表可以得出以下结论:除尘系统在变频改造后较改造前,吨钢除尘电耗降低了38.49 KW·h,节电率高达48%,节能效果显著。
6.结束语
总之,山东新风光电子科技发展有限公司生产的JD-BP37-800F高压大功率变频器在湖北新冶钢铁有限公司二炼钢厂4#号电炉除尘风机上的改造是成功的,它不仅满足了电炉除尘系统生产工艺的要求,改善了电炉炊炼工艺,节能效果显著,而且性能稳定,运行可靠。鉴于风光牌JD-BP37型高压大功率变频器在冶金行业的出色表现,同时改造的1#电炉、3#电炉、6#电炉除尘风机系统,湖北新冶钢铁公司也采用我公司生产的高压大功率变频器。
参考文献
[1]山东新风光电子 高压变频器用户使用手册[Z]. 山东新风光电子科技发展有限公司。
[2]山东新风光电子科技发展有限公司新冶钢高压变频器调试大纲。
[3]山东新风光电子科技发展有限公司新冶钢高压变频器验收报告。
[4]沈才芳等编著,电弧炉炼钢工艺与设备(第2版).北京:冶金工业出版社,2001。
刘海鹏(1975-) 男 工程师 山东新风光电子科技发展有限公司技术支持部部长
(转载)



