运用SCR(晶闸管)软启动方式,是目前交流鼠笼异步电动机降压启动中比较先进和合理的一种启动方式。它仅适用交流鼠笼异步电动机,对绕线异步电动机无所作为,且高压产品的价格尚太高。在我厂的控制系统改造过程中,部分风机和破碎机应用了施耐德SCR软启动器,成功实现了降低能耗、提高设备的寿命和运转率以及减少维护的目的。
1 工作原理与运行特点
1.1 工作原理
SCR软启动器实际上是1个晶闸管交流调压器。它通过控制串接于电源与被控电动机之间的3个晶闸管桥的导通角,逐步将电动机的端子电压从预先设定的值上升到额定电压并保持频率不变。每个晶闸管桥由l对晶闸管反并联而成。输出电压可通过加速积分或电流极限参数,或两者共同进行控制。软启动器的启动方式主要有电压双斜坡启动、限流启动和突跳启动3种方式。其工作原理见图1。

1.2 运行特点
1)能使电动机启动电压以恒定的斜率平稳上升,启动电流小,对电网无冲击电流,减小负载的机械冲击;
2)启动电压上升斜率可调,保证了启动电压的平滑性,启动电压可依据不同的负载在30%~70%Ue(额定电压)范围内连续可调;
3)可以根据不同的负载设定启动的时间和电流;
4)具有可控硅短路保护、缺相保护、过热保护、欠压保护等诸多功能。
2 软启动器的选型
在我厂的控制系统改造过程中,除价格外,我们充分考虑了以下因素:负载的类型、启动(完成)时间、软启动过程中的电动机最大电流、软启动过程中的最大电网电压降、软启动过程中电动机有否机电共振等异常现象、软启动装置占用的空间大小、软启动装置所具备的对于装置本身以及电动机综合保护功能的完备性(包括过流、过载、欠相、启动超时、接地故障提示和显示、诊断、记忆等)、软启动装置在启动过程中的噪声大小等。经考察比较,我们选用了施耐德电气公司的Ahistart系列产品。该系列产品采用施耐德转矩控制专利技术,不需用测速发电机,而是通过软启动器的微处理器对异步电动机及功率单元的监测,从而估算出电动机转矩。估算出的转矩与计算出的转矩给定相比较,最终来控制实际电动机的转矩。可允许恒定加减速,即使当电动机负载变化时也是如此,在瞬间变化期间优化电动机的损耗。它在我厂的具体应用情况如表1.

3 控制方案
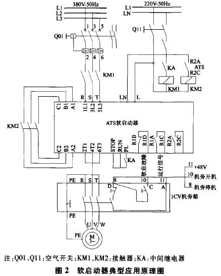
我们通过施耐德的QUANTUM系列PLC,DI采用140DD185300(10~60VDC)模块,DO采用140DRA84000继电器模块,AI采用140AC103000模块,实现对软启动器的信号采集、控制及保护动作。其典型控制原理(旁路控制)如图2所示。

带软启动器的电动机共有8个信号与PLC相连接,其中DI信号6个:备妥、运行、短接、软启故障、机旁停机及机旁开机信号;DO信号1个:开机驱动信号;AI信号1个:电流信号。整个控制方案如下:电动机备妥后,当PLC发出开机驱动命令后,KA吸合,KM1吸合,电动机开始以软启方式启动。在软启动器规定启动时间后,由软启动器驱动KM2吸合,SCR软启动器工作在旁路状态,并向PLC送出短接信号(KM2的辅助触点),PLC完成对该设备的启动。对于电动机没有备妥信号、机旁停机、软启故障(该信号正常时为常闭点)、驱动后没有运行信号以及超过规定启动时间没有收到短接信号等,在操作站中的模拟图中将以颜色和报警消息方式报告操作员。
4 应用情况
在软启动器的调试过程中,软启动器内的参数设定是非常重要的。一般在水泥厂中,有2个参数的大小设定应特别关注,一个是启动电流(或叫限制电流),设定范围在300%~500%比较合适;另一个是启动时间(或叫加速斜坡时间),设定范围在20~60s较合适。在我厂的实际生产控制中,没有发生由于启动器故障引起的设备停机现象。这也说明了使用此启动器的可靠性是非常高的。即使在运行或启动过程中,如果出现可控硅短路、电源缺相、过热、过流或欠压而引起软启动器故障停机的情况,故障的处理也是非常简单的:根据操作员站计算机的报警提示,我们能很快判断出故障是由于启动器的故障信号引起的,那么在启动器的显示屏上我们调出故障显示代码,然后根据随机用户手册一查,就能知道故障的原因及处理方法。例如显示屏上显示故障代码为“OLC”,它代表电流过载,我们就应该去检查电动机的机械部分(磨损情况、机械间隙、润滑、阻塞等方面),故障排除后,对故障进行复位后就能重新启动了。
(转载)



