智能首页
深度观察
精彩视界
机器人
工业互联网
智能零碳
更多
大数据
3D打印
能效管理
资产管理
流程优化
工业安全
智能物流
智能传感
智能交通
智能家居
智能电网
智能汽车
智能穿戴
工业4.0
智能医疗
智能水务
技术前沿
现场应用
在线会议
展会
云计算
物联网
经理人
创客营
热点资讯
专题报道
市场研究
人工智能
智能微网
扫描二维码,关注微信
网站导航
工业PC
新闻
产品
企业
视频
高速公路收费站监视系统改造方案
ainet.cn 2009年06月19日
专案描述
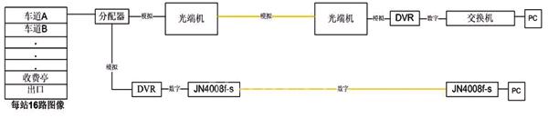
高速公路全长90公里,共有8个收费站,每站DVR有16路监视图像,为彩色图像,每路流量为500KB~2M,要将各站监视图像在本地存储后,再送到管理中心统一监看。各站16路图像通过光纤环网送到远程管理中心,通过Korenix JetNet 4008f-s工业乙太网交换机将8个站点和1个管理中心组成备援环网,自愈时间小于20毫秒,并启动IGMP组播协议,提高视讯传输的质量,在管理中心远程监看。
架构说明
煤炭是国民经济不可获缺的能源,由其是井下开采具有非常高的风险。为了强化安全性,有效地实现对井下人员的实时定位、跟踪、杜绝人为误差以及各种危险情况的发生,保证、原始数据采集的准确性,提高管理水平、减少经济损失。
架构图
选用原因
Super Ring技术,环网自愈时间小于20ms
特制版单模光纤网络,支援传输距离30km~60km
操作温度:-10℃ ~70 ℃,适用于严苛现场
支持高级管理功能: IGMP snooping v1/v2,VLAN,QoS,Rate control 等,有效加强网络传输效能
冗余DC电源输入
工业保护IP31
5 年保固
(转载)
标签:高速公路收费站监视系统改造方案
我要反馈
信息反馈
关于“
高速公路收费站监视系统改造方案
”,填写反馈
反馈:
验证码:
看不清
相关链接
Korenix 产品及行业解决方案研讨会12月举办
议程及内容时间/地点在线报名科洛理思(Korenix)为工业网络与通讯计算器最佳选项领导品牌,将于12月22日上海建国宾馆举行『Korenix产品及行业解决方案研讨会』(链接地址:http://www....
[详情]
2009年06月19日 Korenix
分享
Korenix 荣获“AISS-Automation”最佳产品奖
科洛理思(Korenix)智能以太网I/O服务器-JetI/O6500系列荣获乌克兰自动化专业展AISS-AutomaticA2009所举办关于产品选拔奖项。以其产品的设计及创新,荣获评选青睐,获选产品项目:输入/...
[详情]
2009年06月19日 Korenix
分享
资讯热点
五十平米巧变安心“三室一厅”:施耐德电气携手林琮然交出《梦想改造家》极限改造答卷
DEKRA德凯携手NIDA为西安交通大学颁发校园网络评估证书,助力智慧校园建设
硬核技术、大咖演讲、趣味科普……中车时代电气带你沉浸式体验2025轨博会!
以网络技术塑造可持续发展路径
GE医疗与阿里达摩院签约,共同探索推动“一扫多查”医疗AI
认准唯一!扫码添加库卡官方销售,原厂直达→
英威腾网能获批组建广东省工程技术研究中心
进博展台上的全球好物,藏着同一个智慧伙伴
李强出席第八届中国国际进口博览会开幕式并发表主旨演讲
专题报道
视频
一座智能的钢铁热轧成品库是如何炼成的?
【WAIC】神经网络之父辛顿演讲及炉边对话
极智嘉全球首发无人拣选工作站,打造“全流程无人仓”新高地
从产线到人才全面“智变”,助力液气密行业高质量发展
PTC ASIA 2025秀“硬核”实力,零部件产业迈向“绿智”新高地
从物流大国到物流强国,需要破解哪些挑战?
物流技术迈向规模化应用,海柔创新“闪攀”有助降低部署门槛