摘 要:本文结合青钢高炉炼铁生产的实际工况,介绍了西门子单元串联多电平高压大功率变频器在该厂750m高炉除尘风机中的应用,给出了变频器的工作原理等。运行表明,该变频器的投入节约了能源,提高了工作效率。
关键词:高压变频器;单元串联多电平逆变器;远程监控系统;节能
Application of Robicon High-voltage Frequency Converter in the Blast Furnace Production of Qingdao Iron an d Steel Group
YANG Qing ZHANG Wen-wu GAO De-xin WANG Yi—long
(1.Department of Computer Engineering,Qingdao Technological University Qindao College,Qingdao 266106;
2.College of Information Science and Engineering,Ocean University of China,Qingdao 266071;
3.College of Automation and Electronic Engineering,Qingdao University of Science&Technology,Qingdao 266042)
Abstract:According to the actual situation of iron making in blast furnace in Qingdao Steel,the authors introduce the application of Siemens—Robicon series unit& multilevel high-voltage frequency converter in dust blower of 750 m3 blast furnace.with theworking principle of this frequency converter provided.The results of operation show that the application of the frequency converterhas improved the production efficiency and saved energy .
Keywords:High-vohage Frequency Converteg Scries-unit&Multi-level Inverter,Remote Monitor and Control System;Energy saving
1引言
青钢炼铁厂445m3的3#高炉于2000年建成,现已运行8年。鉴于高炉工作时间较长,且出铁过程中炉口会排放大量红棕色烟气,一方面对环境造成污染,另一方面原运行方式为电机工频运行,通过调节风门的出口挡板开度来调节风量以满足炼铁工艺,大量电能在阀门上白白浪费。为解决这个突出问题,降低能源消耗,厂方决定对新高炉的除尘风机实施调速改造。
2 对高压变频器的技术要求及改造方案
除尘风机是除尘净化系统的动力中枢,一旦除尘风机不能正常运行,不但影响生产,造成巨大的经济损失,还有可能威胁到现场生产人员的人身安全;另外,调速系统工作的环境比较恶劣,同时高炉又周期性地出铁。所以,和除尘风机配套的高压变频调速系统,要求具有极高的可靠性。基于以上工作特点,对变频调速系统的主要技术要求如下:
1)中文操作界面。
2)具有高可靠性,长期运行无故障。
3)具有旁路功能,一旦出现故障,可使电机切换到工频运行。
4)调速范围大,效率高。
5)具有逻辑控制能力,可以自动按照吹氧周期升降速。
6)具有共振点跳转设置,能使电机避开共振点运行,让风机不喘振。
7)具有远程上位机监控功能。
经过多方调研,比较,最后炼铁厂采用了西门子的罗宾康无谐波高压变频器,制订改造方案如下:
2.1 设备配置
系统旁路开关柜为一拖一手动旁路系统f用于变频,工频切换)原理是由3个高压隔离开关QS1,QS2和QS3组成,见图1。要求QS2和QS3不能同时闭合,在机械上实现互锁。变频运行时,QS1和QS2闭合,QS3断开;工频运行时,QS3闭合,QS1和QS2断开。为了实现变频器故障的保护,变频器对用户开关QF进行连锁,一旦变频器故障,变频器跳开Qr",要求用户对QF的合分闸电路进行适当改造。工频旁路时,变频器应允许QF合闸,撤消对QF的跳闸信号,使电机能正常通过QF合闸工频启动。QF:厂方高压真空断路器f为变频器提供6KV高压电)QS1,QS2,QS3:手动隔离刀闸BPQ:HARSVERT—A06/085变频器M:630KW/6KV异步电动机。

2-2 电机及风机参数
电机参数 风机参数
型号:YKK560—10额定流量:410000m3/h
额定功率:630KW 主轴转速:595rpm
额定电压:6KV轴功率:630KW
额定频率:50Hz
额定电流:82.9A
额定转速:595rpm
2.3 除尘风机工艺要求
1)出铁工艺周期除尘风机在不出铁时,只需要很低的转速(甚至为零),根本不需要满负荷运转。利用高压变频器根据实际需要对除尘风机进行变频运行,既保证和改善了工艺,又达到节能降耗的目的和效果。整个出铁工艺高速时间约45分钟,高速定为50Hz(可以调节);低速定为0Hz(可以调节)。
2)监控和操作采用高压变频调速系统对除尘风机进行高压变频改造具体实现过程如下:变频器操作可以在本机控制,也可以远程操作。变频器包括一台内置的PLC,用于柜体内开关信号的逻辑处理,以及与现场各种操作信号和状态信号(如RS48S)的协调,并且可以根据用户的需要扩展控制开关量,增强了系统的灵活性。变频器也可由控制室的上位机或操作台进行操作,出铁时,变频器高速运行,不出铁时,变频器低速运行(甚至不运行)。可以根据工况需要自由设定,完全可以满足工艺要求。
上位机:可以通过上位机进行远程监控,一方面便于用户随时了解设备运行情况,另一方面,也利于设备的远程诊断和维护,故障问题可以及时得到解决。
3 罗宾康无谐波高压变频器原理
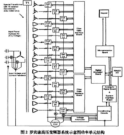
无谐波高压变频采用若干个低压PWM变频功率单元串联的方式实现直接高压输出。该变频器具有对电网谐波污染极小,输入功率因数高,输出波形质量好,不存在谐波引起的电机附加发热、转矩脉动、噪音、dr/dr及共模电压等问题的特性,不必加输出滤波器,就可以使用普通的异步电机,包括国产电机。高压变频器的系统图如下:


6KV电网电压经过副边多重化的隔离变压器降压后给功率单元供电,功率单元为三相输入、单相输出的交直交PWM电压源型逆变器结构,实现变压变频的高压直接输出,供给高压电动机。以6KV输出电压等级为例,每相由6个额定电压为630V的功率单元串联而成,输出相电压达3780V,线电压达6.6KV,每个功率单元分别由输入变压器的一组副边供电,功率单元之间及变压器二次绕组之间相互绝缘。二次绕组采用延边三角形接法,实现多重化,以达到降低输入谐波电流的目的。对于6KV电压等级变频而言,就是36脉冲的整流电路结构,输入电流波形接近正弦波。由于输入电流谐波失真很低,变频器输入的综合因数可达到0.95以上。下图为该变频器的输入电压、电流。

逆变器输出采用多电平移相式PWM技术,6KV输出相当于l3电平,输出电压非常接近正弦波,dv/dt很小。电平数的增加有利于改善输出波形,由谐波引起的电机发热,噪音和转矩脉动都大大降低,所以这种变频器对电机没有特殊要求,可直接用于普通异步电机,不需要输出滤波器。下图为变频器输出电压电流波形。

与采用高压器件直接串联的变频器相比,由于不是采用传统的器件串联的方式来实现高压输出,而是采用整个功率单元串联,器件承受的最高电压为单元内直流母线的电压,可直接使用低压功率器件,器件不必串联,不存在器件串联引起的均压问题。功率单元中采用的低压IGBT功率模块,驱动电路简单,技术成熟可靠。功率单元采用模块化结构,同一变频器内的所有功率单元可以互换,维修也非常方便。这一系列变频器目前正在全世界得到广泛应用。
4 设备运行情况
同原来老高炉除尘风机比较,引进西门子生产的高压变频器有以下优点:
1、运行稳定,安全可靠。
2、节能效果显著,大大降低了电耗。
3、电动机实现了真正的软启动,软停运,变频器提供给电机的无谐波干扰的正弦波电流,降低了电机的故障次数。同时,变频器设置共振点跳转频率,避免了风机长期在共振点运行,使风机工作平稳,风机轴承磨损减少,延长了电机,风机的使用寿命和维修周期,提高了风机的利用时率。
4、变频器自身保护功能完善,同原来继电保护比较,保护功能更多,更灵敏,大大加强了对电机的保护。
5、变频器同现场信号无缝接口,满足生产的需要。变频器内置PLC,现场信号接入灵活。变频器自带转速和电流测定,可以为现场直接提供电机转速及电流指示。
6、适应电网电压波动能力强,有时电网电压高达6.6KV,变频器仍能正常运行。
5 结束语
该高压变频器在炼铁厂高炉除尘风机的调速改造中应用是相当成功的,取得了相当显著的节能效果。由于该系列变频器的先进性、可靠性已得到许多工业应用的证实,所以在许多高压大功率的辅机设备中具有推广价值。
参考文献
[1]张文武,高德欣,张以刚.基于以太网的压铸机生产线管控一体化系统设计【J】.制造业自动化,2007,29(4):52—55.
[2]高德欣,张文武,杨清.基于力控与PLC的电机定子浸漆监控系统设计【J】.微计算机信息,2005,21(9一1):31-33.
[3]高德欣,张文武,杨清.双速电机高精度测速与参数测试SCADA系统开发【J】.电气应用,2007,26(2):105—108.
[4]张文武,高德欣,端木德波.多波段电机温度开关测试SCADA系统设计【J】泊动化仪表,2007,28(11):46_48.
[5]高德欣,张文武,杨清.基于力控与ADAM模块的电机温升计算机监控系统【J】.微计算机信息,2006,22(2—1):125一27.
[6]高德欣,路永华.PLC在城市污水处理系统中的应用【J】泊动化与仪器仪表,2003,106(2):l8—2O.
(转载)



