一、前言
性能优良的塑料制品生产,不但要正确使用原料,加工设备及工艺参数的选用也非常关键。挤出机料筒及机头各段温度的精确控制对提高挤出机产量的稳定性及保证性能有积极的意义。目前,国内大多数经济型塑料挤出机的温度控制系统普遍采用分离仪表控制方案和PLC集中控制方案两种。对于分离仪表控制方案,虽然具有价格低的优势,但在控制功能上受到很多限制,主要体现在对各分离单元单独进行控制,整个系统无法实施综合控制,多只温控表的使用,一方面使温控电路结构复杂,故障率增加,另一方面由于温控表多为断续控温方式,因此造成各加热区温度波动较大,影响了塑料制品的加工质量。对于PLC集中控制方案,虽然能对整个系统实施综合控制,但是要编写多回路的PID控温算法实现难度大,占用CPU的资源多,一旦温区超过8个则难以实现高精度的温度控制。如果采用高级别的CPU构建系统,则价格昂贵,性价比低。针对以上情况,我们采用了一种多回路PID温度控制智能模块为控制核心构建挤出机的温度控制系统。该温控系统硬件简单、控温精度高、性能稳定,具有较高的实用价值。该系统可以匹配多类型低级别的PLC,具有控温精度高、硬件简单、价格低、稳定可靠的优点。
二、系统配置及功能介绍
由上所述,传统的控制方式有分离仪表控制和PLC集中控制两种,第一种方式不具备集中控制的意义,故不作分析。以西门子S7-300的PLC构成16个温区的集中控制系统硬件配置如图1所示:

图1. PLC集中控制温控系统硬件配置
图中SM331是八路热电偶输入模块,SM322是16路开关量的输出模块,CPU314是西门子的中档CPU,它作为多回路PID的控制核心。由于考虑到每个温区有可能存在加热和冷却的需要,所以系统配置两个SM331,两个SM322,构成16路温度输入、32路开关量输出的控制系统(其他的开关量输入输出忽略)。该系统的控制精度取决于CPU314的运算速度和PID算法,如果采用STEP7的PID标准功能块,则对于纯滞后大惯性的控制对象,难以达到理想的效果;如果自己编写专用的PID控制算法则难度较大。该系统还存在随着温区数量的增多(较多机型的温区在30个左右)存在价格升高、控制精度下降的缺点。
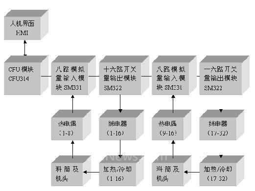
以多回路PID温度控制智能模块为核心,匹配低级别PLC构建塑料挤出机温度控制系统是一个多温区控制的理想方案。系统硬件配置图如图2所示:

图2. 多回路PID温控模块的温控系统硬件配置
图中M_PID4R_K是佛山市皓科控制技术有限公司研发生产的具有自主知识产权的四回路PID温度控制智能模块,由于模块每回路均带有独立的加热、冷却开关量输出,因此只需要配置4个模块。各模块可独立的控制对应回路的温度值,CPU只需通过现场总线就可以轻松的控制各回路的启闭及获取各回路的当前温度、设定温度值。因此CPU可采用西门子的低档系列S7-200的CPU-226,系统硬件和软件大大简化,系统的价格大幅下降(仅为原系统价格的三分之一),系统的控制精度、可靠性、稳定性大幅提高。
四回路PID温度控制智能模块具有1500V电气隔离的24VDC输入接口、四路独立隔离的热电偶输入、四组独立隔离的晶体管或继电器开关量输出、支持MODBUS/RTU协议的RS485隔离通讯口等优秀的电气性能。通过与支持MODBUS现场总线协议的上位机连接最大可扩展从机128个,即实现512个温区的控制。值得一提的是该控制模块的PID算法是针对纯滞后、大惯性对象而开发的模糊自适应PID控制算法,非常适合塑料螺杆挤出机、吸塑机、注塑机等机械的多温区精确控制。
三、四回路PID温度控制智能模块的工作原理
四回路的PID温度控制智能模块可以看做是四个独立的闭环反馈控制系统,在一个采样周期内, 温度传感器(热电偶)将检测到的料筒与机头温度信号PV,与设定值SV 进行比较,得到偏差e = SV—PV。结合所给的P、I、D 参数和温度控制策略进行PID运算得出控制输出值,经过脉宽调制,最后得到继电器在一个采样周期中的导通时间。通过控制继电器在一个采样周期中的导通时间即可控制加热器的加热时间,或者冷却风机的工作时间,从而达到精确控制温度的目的。四个回路独立工作,互不干扰,具有极高的稳定性和可靠性。
四、温度控制策略
在进行PID 调节时,比例调节反映系统偏差的大小,只要有偏差存在,比例调节就会产生控制作用,以减少偏差。微分调节根据偏差的变化趋势来产生控制作用,它可以改善系统的动态响应速度。积分调节根据偏差积分的变化来产生控制作用,对系统的控制有滞后的作用,可以消除静态误差。增大积分时间常数可提高静态精度,但积分作用太强,特别是在系统偏差较大时会产生积分饱和使系统超调量较大,甚至引起振荡。四回路的PID温度控制智能模块的温度控制策略如图3所示:

图3 温度偏差采用不同的温控策略
1) 实际温度低于T1 时,为加快响应速度,全功率加热。
2) 实际温度位于[ T1~T2 ]范围内时,为避免积分饱和,分离积分项,采用PD 控制。
3) 实际温度位于[ T2~T3 ]范围内时,采用PID 控制。
4) 实际温度位于[ T3~ T4 ]范围内时,采用模糊自适应PID 控制。
5) 实测温度大于T4 时,接通风扇电源,强制制冷。
其中T1、T2、T3、T4可以通过组合参数的设定配置给模块,也可以由模块来自动的整定,这种控制策略不仅考虑了实测温度和设定温度的偏差,而且考虑了实测温度的变化趋势,可减少超调和波动,具有很灵活的自适应效果。实际的温度曲线如图4示。
图4.实测的控温曲线
五、结束语
本文提出了一种性价比很高的塑料挤出机温度控制系统的解决方案,该方案不仅降低系统的配置成本,而且大大提高了系统的控制精度、稳定性、可扩展性。非常适合各种多温区控制的设备使用。由所配套的多间公司的塑料挤出机的使用效果看出,在新的温控系统控
制下,挤出机工作平稳,取得良好的控制效果,控温速度快,温度超调量小于3℃,静态误差小于±1℃。该控制器不仅应用与塑料挤出机,还可以应用于注塑机、吸塑机、吹瓶机等机械的温度控制,具有广阔的应用前景。
(转载)



