摘要:研究了适用于变电站直流系统的新型高频开关充电电源,阐述了针对变电站直流系统的充电电源主电路和控制系统的设计原则,并给出了设计方案。最后,对逆变控制电路进行了详细的讨论。
1引言
充电电源是直流电源系统的一个重要组成部分。目前,在国内市场上应用的充电电源主要有磁饱和充电机、晶闸管整流器和高频开关充电电源等三类,其中前二者技术成熟,推广应用的时间已久,使用面也很广。但由于受控制技术和元器件特性的限制,仍存在许多不足之处,如体积庞大、笨重、效率低、可靠性差、系统纹波电压大、不便于计算机监控等。
高频开关技术是采用高频功率半导体器件和脉宽调制(PWM)技术的新型功率变换技术。开关电源的逆变单元工作在高频开关状态。由于工作频率高,电路中滤波电感及电容的体积可大大缩小;同时,高频变压器取代了工频变压器,则变压器的体积减小、重量降低;另外,由于开关管高频工作,功率损耗小,因而开关电源效率高。开关管一般采用PWM控制方式,稳压稳流特性较佳。将高频开关技术应用于充电电源,不但有利于充电电源的小型化和高效化,而且易于产生极性相反的高频脉冲电流,从而实现蓄电池脉冲快速充电。本文运用高频开关技术,设计了针对变电站直流系统的新型高频开关充电电源。 2高频开关充电电源主电路设计
高频开关充电电源的主电路主要由输入整流、输入滤波、高频逆变、输出整流、输出滤波等环节构成。按照高频交流信号与输出直流信号间的耦合方式不同,可将主电路中的直流变换器(DC/DC)分为隔离型和非隔离型两大类。其中非隔离型DC/DC变换器又分为降压式(Buck)、升压式(Boost)、升降压式(Buckboost、Cuk)等几种电路结构,隔离型DC/DC变换器又可分为单端正激式(Forward)、单端反激式(Flyback)、推挽式(Pushpull)、半桥式(HalfBridge)、全桥式(Bridge)等电路形式[1]。
2.1主电路选取原则
首先设定充电设备的运行方式为设备与蓄电池组并联连接于直流母线上,正常运行时,充电设备承担经常性负荷,同时向蓄电池浮充电以补充其自放电的损失。
根据开关电源的结构特征,结合蓄电池的使用性能及其充放电特性,并考虑到直流系统运行电压的要求,确立了以下高频开关充电电源主电路的选取原则:
1)充电电源额定输出电压应为蓄电池组标称电压的1.5倍以上,额定输出电流应大于蓄电池组的额定充放电容量,同时还要满足直流系统正常运行时控制母线和合闸母线所需功率容量;

图1半桥式高频开关充电电源主电路
(a)充电电路(b)放电电路

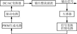
图2高频开关充电电源控制系统框图
2)输出电流、电压在一定范围内连续可调,并具有较好的稳流、稳压特性;
3)使用高频变压器以隔离电网;
4)变压器线圈和磁芯利用率高、效率高;
5)输入、输出电流连续,以减轻输入、输出滤波任务,缩小装置体积和降低对电网的损害;
6)具有较强的抗不平衡能力。
2.2主电路选型
依据上述选取原则,经过对各类型开关电源主电路的分析比较,作者选取由双端半桥式DC/DC变换器构成的功率变换电路作为高频开关充电电源的主电路形式,如图1所示。
此电路中,EMI滤波器主要用于抑制交流电网与直流变换电路之间的高频噪声干扰。D1~D6构成三相桥式不可控整流电路,将380V交流电转换为直流电,C0作滤波用,C1、C2、S1、S2、D01、D02构成半桥式DC/AC变换器,将直流电压逆变为高频交流方波电压,并经高频变压器T送出。D7、D8、L、C3构成变压器次级整流滤波环节。GB为蓄电池,S3为控制蓄电池放电的开关管,R为放电电阻。充电电压V0与开关管S1、S2工作的占空比及变压器次初级线圈匝数比成正比,即[2]V0=·VC0(1)
式中:tON为开关管在一周期内的导通时间;
T为开关周期。
因此,通过改变开关管的占空比就可调节输出电压。
充电时,S1、S2交替导通相等时段,以便产生等宽方波脉冲。放电时,关断S1、S2,触发S3导通,则蓄电池可通过电阻R放电,放电时间由S3导通时间决定。
半桥式高频开关充电电源主电路的主要特点是:
1)输出功率可达几kW,可满足蓄电池充电的要求。
2)只有两只开关管进行功率变换,简化了驱动电路设计(相对全桥式电路而言)。
3)高频变压器原边绕组在方波脉冲的正负半周都工作,故绕组利用率高。 4)开关管截止期间承受电压低,仅为输入直流电压值。
5)抗不平衡能力强。当开关管特性不一致或导通时间不一致时,不会引起“单向偏磁”现象,这是推挽式和桥式变换器都不具备的一个突出优点。
3高频开关充电电源控制系统设计
3.1直流系统供电及蓄电池充电对控制系统的要求
1)在电网正常运行时,高频开关充电电源向直流系统供电并给蓄电池浮充电,此时要求输出电压有良好的稳压特性。
2)当蓄电池容量欠亏时,需进行补充充电,为提高充电速度,需采取恒流充电方式,此时则要求电源有良好的稳流特性。
3)能在一定范围内实现对电流、电压的连续调节。 4)各种充电方式能自动转换。
5)蓄电池充满时能自动停充。
6)能对电流、电压、温度等各种参数进行检测以及作出判断,并采取相应保护措施。
7)具有四遥功能,即要求在远方设定参考值、测量充电电流和充电电压,并且对系统运行方式进行远方控制,还能实现对工作状态和故障信号等的远方采集。
3.2控制系统组成
如图2所示,高频开关充电电源的控制系统主要由取样电路、信号变换电路、检测保护电路、PWM信号生成电路和驱动电路等组成。取样电路从主电路的输出采集电流、电压等信号,采样信号与给定值进行比较后得到的差值信号经过误差放大器进行放大,以便调整PWM信号生成电路的输出信号脉宽。检测保护电路通过检测蓄电池的温度、端电压变化、出气率以及输入、输出电路的过压、过流等情况,使PWM生

图3逆变控制信号的形成原理
成电路改变输出脉宽或终止脉冲输出。驱动电路用于对PWM信号生成电路的输出PWM信号进行功率放大,以满足高频开关管门(栅)极驱动要求,同时实现控制电路与主电路的隔离。
3.3逆变控制电路
逆变控制电路包括PWM脉冲形成电路及IGBT驱动电路。为了实现对直流系统的遥信、遥测、遥控和遥调,并且满足高频开关充电电源高频变换控制的要求,本方案采用INTEL公司生产的87C196KC型单片机作为主控芯片。87C196KC软硬件资源丰富,内含8路A/D转换输入通道和3路PWM信号输出口,速度快、效率高、功能齐全[3]。它不仅能完全取代模拟控制器,方便地实现PID调节,而且可以通过改变软件实现诸如自适应控制、智能控制等各种新型控制策略。此外,还可利用其通信接口与其他微机进行通信,便于实现远方监控。
采用87C196KC型单片机,有两种方法可以实现PWM控制信号的输出:其一是通过PWM信号输出口。此时,信号的最高开关频率为31.25kHz(16M晶振),这样开关电源实际能达到的开关频率为15.625kHz。然而,高频开关充电电源的开关频率在20kHz以上,所以这种方法虽然软件开销小,却不能满足高频开关电源对开关频率的要求。另一种方法是采用高速输出口HSO实现。HSO输出的PWM信号频率可调,但控制精度较低,而且软件开销很大。由上可知,87C196KC输出的PWM信号都不适宜直接作为高频开关充电电源的逆变控制信号,因此,本方案采用专用的集成PWM控制器SG3525产生PWM脉冲。其实现原理如图3所示。
在图3中,87C196KC的PWM0口作为模拟输出接口(D/A转换)。经CPU运算后得到的占空比控制信号由PWM0口输出,并被转换电路变换为直流电压信号,然后再被加到集成PWM控制器(SG3525)的输入端口上。集成控制器产生两路相位相反的PWM信号,信号经驱动电路隔离放大后便可控制高频开关管(IGBT)的通断。
SG3525带有软启动电路、基准电压源、误差放大器、PWM比较器、欠压锁定电路、输出限流和关断电路、输出驱动电路等,驱动能力达到100mA。在本文的控制方案中,误差放大器接为电压跟随器方式,闭环控制功能由单片机完成。
驱动电路采用EXB841集成芯片[4]。它采用单电源工作,内装有高隔离电压(2500V)的光电耦合器、过流检测和过流保护低速切断电路以及驱动电路,其信号延迟最大1.5μs,适用于在40kHz以下频段工作。其额定工作电压为25V,光耦合器输入电流额定值10mA,显然,SG3525的输出信号可与之配合。光耦合器的输出电流为4A,输出电压为0~20V,完全能满足IGBT对栅极驱动信号的要求。
4结语
本文针对应用于变电站直流系统的新型高频开关充电电源展开讨论,主要介绍了其主电路和逆变控制电路。研究表明,半桥式高频开关充电电源主电路抗不平衡能力强、变压器利用率高、输出功率较大、相应的驱动电路不太复杂,是高频开关充电电源较为理想的主电路形式。以87C196KC型单片机和SG3525型集成PWM控制器为主构成的逆变控制电路响应速度快、控制精度高,具有比较优势。由于采用87C196KC作为主控芯片,充电电源控制系统的各种监控功能齐备,完全能满足变电站综合自动化技术对直流系统性能的要求。
(转载)



