食品的冷冻、冷藏要使用冷冻机,因而在食品行业,制冷机的使用非常普及,其制冷机机的控制正越来越多地采用变频器。
一.变频器使用的目的:
对制冷机内的压缩机采用变频控制(压缩机能力可变控制),可以使制冷机对于冷冻负载的变动始终以接近设计条件的高效率进行运行。这就是将变频器应用于冷冻压缩机的主要目的。变频器控制制冷机的主要优点如下
1) 节能 相应于冷却负载的变化改变压缩机转速,使其始终运行在最佳点。从而减少所需动力。
2) 恒温 采用连续的容量控制可使冷藏品温度变化很小。另外,即使对于临时的冷却负载增加,也可以依靠迦 速来减小冷藏品的温度变化。
3) 冷冻能力的改善 密闭式电机直接连接的压缩机在50hz地区的能力只有60hz地区的80%,而变频器控制则可以 做到与频率无关,始终保持一定的能力。
二.设备组成 
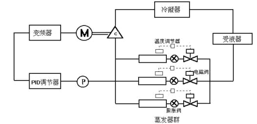
图1是变频器控制黄河啤酒厂1号制冷机的例子。在该例中,变频器选用艾默生型号为TD2000-4T2000G的00KW变频器,制冷机为大连冷冻机厂生产,电机功率为190KW。调节是由变频器自带的内置调节器完成的。在根据负载变化控制制冷机转速的方法中,我们的目的是想控制制冷机吸入口的温度,由于现场温度的采样比较困难,而吸入口的温度与压力又有着一定的对应关系,且在现场管道上安装压力更容些,因而在本系统中,我们采用检测压缩机的吸入压,只要变频器控制该压力维持恒定不变,则吸入口的温度也维持恒定不变。同时考虑到制冷机工作时的安全要求,我们将该制冷机原有的温度保护、油压保护等通过中继接入变频器,保证有温度保护或油压保护动作时,变频器能立即自动停机,防止机械设备的损坏。另外该制冷机原为两地控制,采用变频后我们仍保持原有的两地控制,这样,对操作人员来说,更易于操作。
三.运行模式
制冷机基本上是恒转矩特性,所以只要使变频器输出电压与频率成比例就行了。但是制冷机结合实际机的使用范围广,一般都与电机的设计条件不完全一致。在运行条件上电压也需要改变,最终仍需要实验确定最佳/F模式。另外,为了改善加速时的效率虽然可以改用变频器专用电机,但作为变频器故障时的备用,变频专用电机很难直接用工频进行运行。而且改用变频电机的费用会大幅增加,因此我们仍采用原有的电机及机械设备,只是将原有的自耦降压启动改为由变频器控制的压力闭环系统。
在闭环系统的构成中,艾默生变频器可定义两种典型的输入输出特性,即正作用和反作用,这两种特性可灵活应用在不同反馈特性的中。在本系统中,采用反作用特性,反馈增益极性为负极性。也即当吸入口压力增大时,变频器的输出频率也随之增大,当吸入口压力减小时,输出频率也随之减小。
为了防止变频器输出频率低时,制冷机散热差及总体效率的降低,在变频器上设定最低运行频率为30Hz。
四.节能效果
压缩机负载基本上是恒转矩负载,对恒转矩负载,电机的输出功率P的一般表达式为
P∝T*N
表达式中,T:负载转矩 N:电机转速
这就是说,即使是恒转矩负载,采用变频器等使电机速度下降,电机的输出功率将减小。变频器输入功率
PIN可用下式表示:
PIN=P/(ηINV*η m)
表达式中,PIN:变频器输入功率 ηINV:变频器效率 η m :电机的效率
由上式,假设总效率(ηINV*η m)对于电机的转速为一定。则显然电机转速下降将引起电机输出功率P减小,与其成比例的变频器输入功率PIN也减小,即消耗电能降低。但是如图2所示,为使电机转速下降而使变频器输出频率降低,则总效率也降低。但因频率降低的幅度大于总效率降低的幅度,因此,与原先的控制方式相比,仍有显著的节能效果。另外,电磁调速电机、鼠笼电机的定子电压控制等从前的调速电机,转速下降时,总效率将大幅度降低,因而基本上得不到低速时的节能效果。因此采用变频器取代这些从前的调速方式,可以充分的节能。

变频器方式由于除电力变换损耗外还有约5%的损耗,这个损耗基本与变频器功率无关,因而电机功率越大,这个损耗所点的比例也越小,节能效果越显著。同时变频器方式具有耐夏季短时高峰负载(依靠增速)和精细温度控制等优点。
五.注意事项
以下叙述采用变频器控制冷冻机时主要应注意的问题。
1) 往复式压缩机在额定转速以下减速时,活塞环等的油膜厚度减小,可能造成汽缸等部件的异常磨损。特别是对于离心供油、溅喷式供油方式,减速会引起供油量极端减少,更应注意润滑。
2) 在5-10HP级的半密闭型压缩机的场合,由于上述润滑问题以及低负载时的电机效率、绕组温度上升、防震装置的谐振频率等问题,限制了其最低频率约为30HZ。
3) 在往复式的场合,考虑到振动、噪音、耐久性等问题,最高频率的实际上限为额定频率的100%。
4) 使用氟利昂系列制冷闪电战的冷冻装置在容量控制运行时,将面临蒸发器的油回归问题。一般在容量控制运行中,有必要定期进行回油运行。
(转载)



