关键词:风机 节能 变频器 远程控制 应用
ABSTRACT: This article on the fan equipment using frequency converter to realize the scene / remote control mode control theory, inverter parameter settings for the operation。
Key word: Fans Energy Saving Inverters Remote Control application
前 言
在矿山、冶金、石油和轻纺工业中,使用着大量的风机,这些机械设备一般都用交流电动机驱动,且功率都比较大,消耗的电能非常可观。仔细观察这些设备的运行状况,可以发现它们大多都不是常年工作在额定功率之上,而是经常只有50—70%,甚至更低的输出量。传统的依靠挡板、阀门或空放回流调节方法致使电动机长期处于低效率、低功率因数状态运行,白白损失掉大量的电能,越是大功率的风机,情况越是严重。
采用变频器来控制风机负载其效果就大不一样了。
一. 变频器概述
变频调速是目前国际上最先进的调速技术,变频调速器是一种变频变压的调速,也可称〝交-直-交〞变频器。由于变频器的主回路采用了大功率的晶体管模块,控制回路采用了大规模的集成电路,再加上多种保护功能和自诊断显示功能。因此,具有很高的可靠性,而且维修方便。另外变频器内置有丰富的软件功能,外设有多个控制端子和外部计算机通讯接口,很容易实现自动控制和过程控制。此外,由于变频器采用了先进的变频变压的控制方法,因此可以很好的实现软启动、软停止和无极变速。变频器对电机速度的控制准确, 启动力矩大、电流小,而且功率因数很高,在很好满足工厂现场要求的同时,改善了供电电网,大大缓解了工厂电源容量紧张,而且节约了大量的电能。
使用变频器,不但节能效果显著,而且在安装使用维护人工等均有明显的优势。变频器体积小,塑料或金属外壳封装,安装简便,改造工作量小,工程周期短,无须太大的安装费用。其次,采用变频器可根据负载量适时调节,以满足工艺要求的风量或水量。再者,变频器投入使用后电机的启动电流成倍减小,既保护了电网又降低了电源设备量的要求,节省了电源的投资。而且变频器投用后,变频器可以在任何压力下随意启动,启动电流大大降低,降低噪音,减少震动,保证设备的长期稳定运行,从而减少设备维护,延长设备使用寿命。故障率降低,几乎无须维修,节约了大量的人力、物力,大大降低了系统的维修费用,同时生产工效的提高,也将会带来可观的效益。
虽然目前变频器较其它类调速设备的一次性投资大,但变频器是交流电机最理想的调速方式,并且在目前已经成为交流电机调速的主导潮流,再加上工厂自动化水平的不断发展,变频调速的优越性会得到更充分的体现。由采用变频器的风机类设备的运行参数及节电数据统计可以看出,仅节约电费一项,预计在两年之内可收回全部投资,以后的运行情况,就是每年节电的费用了。
二、风机远程控制的应用
某铅冶炼车间通风风机采用Y5-47锅炉引风机,Y280M-4-90KW三相异步鼠笼式电动机,ABB的ACS800-01-0100-3变频器,整个车间采用英国欧陆公司的NETWORK6000 DCS集散控制系统。
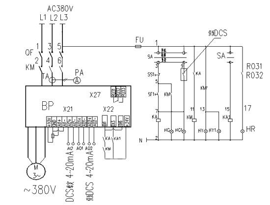
风机电机控制方式为手动/自动两种操作方式,手动方式时,可以在设备现场控制箱上启、停风机,使用电位器调节风机转速,自动方式时,在控制室DCS控制系统计算机上启、停风机,调节风机转速。控制原理图一所示。
图 一
变频器投运前技术参数的设置,常规参数有额定电流,电压,转速、频率,加速时间、减速时间等,远程模拟量(4~20mA)调节频率功能的实现关键点在于99.02参数要设置成HAND/AUTO(手动/自动)宏,具有两个控制地EXT1(手动)和EXT2(自动),通过一个数字输入DI3进行切换,同一时刻只有一个有效。13.06参数设置成4 mA,为DCS给定最小值。
变频器控制原理的考虑上关键点在于端子DI3的处理,DI3的状态决定手动/自动两个控制地的有效与否,DI1是手动控制启动端子, DI6是自动控制启动端子。
从图中可以看出,现场手动控制时,转换开关SA的1、2触点接通,按下启动按钮,中间继电器KA和接触器KM依次得电,变频器的DI1和DI6端子接通,变频器启动工作,如果生产工艺需要改变风量的大小,可旋转电位器,改变电机转速,达到要求既可。在DCS上远程控制时,转换开关旋转到自动位置(SA 开关接点闭合情况见图二),变频器的DI1、 DI3和DI6端子接通,变频器启动工作,如果生产工艺需要改变风量的大小,可在计算机设备控制画面上调出频率设置一项,直接输入HZ数,就可以改变电机转速。
图 二
三、结束语
该风机使用至今,运行良好,在节电的基础上,远程控制更是减少了现场人员,自动化程度提高了。为了更好的服务生产,在此基础上可以在风管上安装流量检测装置,风量信号远传到DCS上,与变频器构成PID调节,实现闭环控制,自动跟踪风量,满足生产需要。
变频器的功能很丰富,在实际使用中只是用了一部分,只要充分掌握其工作原理及功能,结合生产工作经验,灵活地运用各种功能,在生产中会有不少的应用空间。
(转载)



