0 引言
开关电源基于自身的体积小巧和转换效率高的特点已在电子产品中得到了广泛的应用,特别是美国PI公司开发的TOPSwitch系列高频开关电源集成芯片的出现,使电路设计更为标准成熟、简洁便捷。但该TOPSwitch系列的集成芯片其典型输入电压设计为不高于275V的情况下工作,在工业现场,电网的电压往往受用电负载的变化而变动,特别是负载较大时情况尤其严重,另外现场环境的干扰尖峰也会叠加在输入电压上一起进入电源电路,致使在恶劣环境下正常供电的电源芯片或其它的元件极其容易损坏。超宽范围输入的电源可在输入80~400V的范围内正常工作,同时也为现场任意采用220V相电压或380V线电压,还是一次高压互感器出来的100V电压,均可直接使用提供了方便。
1、基于TOP242N的多路实用开关电源的设计
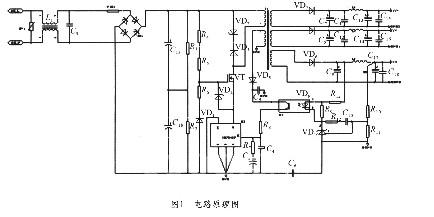
本文利用了TOP242N设计了一个实用的三路输出的开关电源,其输出分别为5 V/0.6A、5V/0.1 A、15V/0.15A,电路原理图如图1所示。要求输入电压范围为交流80~400V,输出总功率约为6W左右。

1)前端电路设计
当输入电压要求为AC400V时,考虑输入时电源的波动变化为±15%,则最高输入电压将达到460V左右,此输入电压经整流滤波后,其电压可达650V左右,再考虑加上输出反馈的电压Uor和漏感形成的尖峰电压叠加后其最高电压将超过800V,而该芯片的最高电压为700V,为了保证TOP242能正常安全工作,在设计前端电路时增加了一个MOS管,让MOS管与TOP242串接,并实现与TOP管同步开关来提高整体耐压。本设计采用的MOS管是IR公司的IRFBC20,其耐压为600V,导通关断时间为几十个ns,这可以大大减少开关损耗。MOS管的通断由TOP242N控制,这样可以使MOS管和TOP242N内部的开关管时序保持一致,见图1。
2)外围控制电路设计
该电路将TOP242N的极限电流设置为内部最大值,将TOP242N设为全频工作方式,开关频率为1 32kHz,把多功能脚M与S短接。
3)稳压反馈电路设计
反馈回路的形式由输出电压的精度决定,本设计采用“光耦加TL431”的反馈方式,见图1。它可以将输出电压的变动控制在±1%以内,反馈电压由5V输出端取样。电压反馈信号通过电阻分压器R10、 R11获得取样电压后,将与TL431中的2.5V基准电压进行比较并输出误差电压,然后通过光耦改变TOP242N的控制端电流Lc,再通过改变占空比来调节输出电压使其保持不变。光耦的另一作用是对冷地和热地进行隔离。尖峰电压经R8、C4滤波后,可使偏置电压即使在负载较重时,也能保持稳定,调节电阻R10、R11可改变输出电压的大小。
4)高频变压器设计
一般应选用能够满足高频开关的锰锌铁氧体磁心,为便于绕制,磁心形状可选用EI或EE型,变压器的初、次级绕组应相间绕制。高频变压器的设计由于要考虑大量的相互关联变量,因此计算较为复杂,为减轻设计者的工作量,PI公司为TOPSwitch开关电源的高频变压器设计制作了专用的设计软件,设计者可以方便地应用该软件设计高频变压器。
5)次级输出电路设计
输出整流滤波电路由整流二极管和滤波电容构成。整流二极管选用肖特基二极管可降低损耗并消除输出电压的纹波,但肖特基二极管应加上功率较大的散热器;电容器一般应选择低ESR等效串联阻抗的电容。为提高输出电压的滤波效果,滤除高频开关过程所产生的电压噪声和电压尖峰,在整流滤波环节的后面通常应再加一级LC滤波环节。
6)保护电路设计
为了保护电源在瞬间高压下能正常工作,在电源的输入端还设计了附加的过电压保护措施,见图1,即在输入端并接了较大功率的压敏电阻,并且在后级加上共模电感和负温度系数的热敏电阻,可有效的抑制开机瞬间的电压浪涌冲击。为防止在开关周期内,TOP242N关断时漏感产生的尖峰电压使TOP242N损坏,电路中设计了由钳位齐纳管VD5、阻断二极管VD6组成的保护网络。该网络在正常工作时,VD5上的损耗很小;而在启动或过载时,VD5即会限制漏极电压。
2 电源性能测试及结果分析
根据以上设计方法,对采用TOP242N设计的多路输出开关电源的性能进行了测试。实测结果表明,该电源在交流输入60~500V时,且在60°高温条件下,电源都能可靠稳定工作,电源的效率约为85%以上,纹波电压、输出电压稳定精度都在规定的范围内。在EMC测试中,浪涌±4000V,快速脉冲群土4000V也能正常工作,各项性能指标经测试均较满意。
3 结束语
如本文所述,由于在前端设计时增加了串接的场效应管同步开关,使集成芯片TOP242的工作电压范围大大扩展,有效地提高了开关电源在工业现场各种环境下工作的可靠性和便利性,实用性能强。本文的设计原理可应用在TOPSwitch系列或其它系列的电源集成芯片的耐压扩展,有较好的应用效果。
(转载)



