一 概 述
1、电厂目前存在的问题
随着电力电子技术的发展,变频器以其调速精确、使用简单、保护功能齐全等优点逐步代替传统的调速控制装置而在电厂给粉机上得到广泛应用,但由于国内某些工厂的电网电压不稳定,导致变频器在使用中产生了新的问题—变频器低压保护跳闸。这种跳闸会因为变频器的保护设置不同而表现为过流保护或低压保护。但其原因都是因为电网低电压引起的。低电压通常都是短时的,主要是因为电网晃电或备自投切换时间过长。引起电网晃电的原因很多,如主电网侧的电网波动、负荷不平衡、雷击、电力切换等原因,负载侧的大型设备启动和应用、线路过载等原因。大多数自备电厂,它所生产的电能和热能绝大多数是供它内部使用的,电厂给粉机变频器在遇到厂用电压瞬时低于变频器的低电压保护值(根据变频器的型号不同该值也不同)时变频器停机,导致给粉机停机,同时会给FSSS(锅炉安全监控系统)发出给粉机停止信号,这样会导致FSSS的MFT动作。因为给粉机变频器低压保护跳闸而引起的非计划停炉,给电厂带来很大的经济损失,也是目前电厂面临的比较大的问题,只有很好的解决该问题才能保证电厂安全、可靠、高效的正常运行。
2、主要应对措施
从根源上杜绝和制止晃电基本上是无法实现的,解决这一问题目前主要的应对措施有:
(1).FSSS的给粉机全停逻辑延时(2~5S),给粉机变频器设置快速重启动,等待电网恢复后给粉机变频器重启动,这既违反了电厂管理规程,又不能从根本上消除炉膛在晃电时的安全隐患。延时短,不可避免停炉;延时长,有更严重的事故隐患,延时签字人员还要为事故埋单。
(2).换给粉机变频器。如ABpowerflex70s系列最大失电工作时间可以做140ms,但也躲不过备自投切换的1.8S。
(3).接交流在线UPS。因为UPS容量大、转换效率低、保护级别高、投资成本高等原因,极少数电厂使用这种方式。
3、直流支撑技术
变频器是由整流器和逆变器两部分组成。通过对变频器的研究,变频器低电压指其中间直流回路低电压(即逆变器输入电压过低)。一般的变频器都具有过压、失压和瞬间停电的保护功能。变频器的逆变器件为GTR时,一旦失压或停电,控制电路将停止向驱动电路输出信号,使驱动电路和GTR全部停止工作,电动机将处于自由制动状态。逆变器件为IGBT时,在失压或停电后,将允许变频器继续工作一个短时间td,若失压或停电时间to<td,变频器将平稳过度运行;若失压或停电时间to>td ,变频器自我保护停止运行。一般td都在15~25ms,只要电源“晃电”较为强烈,to都在几秒钟以上,变频器自我保护停止运行,使电动机停止运行。
结合变频器的原理和工作方式,采用抗晃电系统,是解决变频器低压跳闸的最好办法。
变频器的雏形是直流变频器,交流变频器只是在直流变频器的前端加上了整流器。变频器的控制电源和作功电源都来自于变频器内部的直流母线。新型变频器都有直流母线端子。
直流电源技术已经非常成熟,都配备了完善的自检系统。国内目前有100多家知名的直流电源厂商,很多直流电源厂商就是用变频器逆变做为交流电源输出端的。直流电源做为变频器的备用电源,解决变频器的低压跳闸,已在其他安全级别要求不高的行业有成熟的应用。如:江苏的美国醋纤(南通)公司,在 1996年就使用了直流电源做为变频器的备用电源。
4、使用瓶颈
火电厂要使用这种技术的瓶颈在哪儿?
(1).安全级别高。火电厂锅炉控制系统属于SIL3级,相当于AK5级。
(2).火电厂使用直流电源的关键是既要适时供电,又要紧要关头断电,且断的可靠性要求更高。
(3).抗晃电系统要和FSSS联动,要进行FSSS的逻辑运算,厂商要熟悉电厂控制系统,要有电厂的现场经验,这是直流电源厂家不能做到的。
从系统安全级别入手,从断的可靠性入手我们专为热电厂提供的电厂给粉机变频器抗晃电系统彻底解决您的后顾之忧。
二 设计依据
[SHB-206-1999] 石油化工紧急停车及安全联锁系统设计导则
[DLGJ116-93]火力发电厂锅炉炉膛安全监视系统设计技术规定
GB/T 13337.1-1991 固定型防酸隔爆式铅酸蓄电池订货技术条件
DL/T 5044—1995 火力发电厂、变电所直流系统设计技术规定
DL/T 637—1997 阀控式密封铅酸蓄电池订货技术条件
DL/T 459—2000 电力系统直流电源柜订货技术条件
DL/T 724—2000 电力系统蓄电池直流电源装置运行与维护技术规程
DL/T 5120—2000 小型电力工程直流系统设计规程
DL/T 781—2001 电力用高频开关整流模块
GB17478-1998 低压直流电源设备的输出性能特性和安全要求
JB/T8948-1999 电控设备用低压直流电源
B4208-1993 外壳保护等级(IP代码)
GB4026-1992 设备接线端子和规定电线端鉴别标志以及、文字和数字系统一般应用原则
GB50150-91 电气装置安装工程电气设备交接试验
GB50168-92 电气装置安装工程电气电缆线路施工及验收
GB50172-92 电气装置安装工程蓄电池施工及验收规范
GB50254-92 电气装置安装工程低压电器施工及验收
GB50171-92 电气装置安装工程盘、柜及二次回路结线施工及验收规范
[DividePage:NextPage]
三 抗晃电系统组成
1、抗晃电系统组成
(1).直流电源子系统
(2).炉膛安全联锁子系统 (Safety Interlocking System )
(3).主站监控软件
2、直流电源子系统的原理
(1)、单台电机工作原理图:

系统由电池组、充电器、监测单元和SIS执行单元等组成
M: 电动机
针对电厂的实际情况,我们决定采用多台电机工作模式
(2)、下图是多台电机的工作模式图

多台电机工作模式:
M1,M2,M3同时设计于同一控制系统中为低压电机群的工作模式;
3、直流电源子系统主要设备
蓄电池组
蓄电池采用免维护阀控式全密封铅酸电池。
充电器
充电器的功率逆变管采用进口快速IGBT,其余元件采用进口工业等级器件,生产工艺严格完整,保证机器的可靠性和稳定性。输出电压和电流均可连续调节。具有强大的保护功能(输入过流、过压、欠压保护;输出短路,过流,过压保护;整机过热保护)。模块内取消了所有电位器,基准校正和控制全部采用12 位D/A转换,精度高,参数性能稳定,调节方便。
充电模块采用可带点插拔技术,输出采用隔离设计。模块工作频率高,近300KHZ,体积小,抗干扰能力强。内置E2ROM,通过人机界面设置的参数自动保存到充电模块,掉电不丢数据。
SIS执行单元
执行单元由断路器和接触器冗余组成,控制关系为断路器锁定接触器,能准确地执行直流电源子系统的投入撤出转换。
监测单元
用监测单元和人机操作界面组成监控系统,具有充电模块输出电压设定,充电电流限值设定,运行参数显示,故障报警存储,SOE事件记录以及蓄电池状态监测和直流回路状态监测,并可通过485总线和主站通讯。
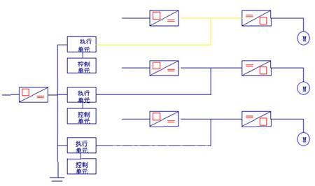
4、炉膛安全联锁子系统(SIS)
SIS是抗晃电系统的主控系统,是FSSS的联锁控制部分。负责监测各种交直流电源信号、保护动作信号,控制抗晃电系统的备份、投运和退出过程。每一回路都由检测、控制和执行单元三部分组成。采用工业级三相异步电机保护模块MDS-1做检测单元,保证系统的可用度。采用通过美国SIL3认证的 AB LOGIX顺序控制器做为每台炉的主控制单元。
采用ABB S2断路器和直流接触器做单一直流回路的冗余执行单元保证系统的可靠性。
4.1 MDS工业级三相异步电机保护单元
4.1.1功能特点
三表法测量准确测量三相交流电压、电流、有功、无功、频率、功率因数、零序电流等电参量,可以测量变频器输出。
具有3路独立的开关量输出,可以作为遥控、跳闸或者告警
6路开关量输入,同时可以作为脉冲量输入
2路直流采样,可以接各种变送器
两路通信接口,支持MODBUS规约
FFT算法,可计算1-8次谐波
三相异步电动机的反时限过负荷(热过载)保护、不平衡(负序过流)保护、启动时间过长保护、堵转保护、接地(零序过流)保护、欠电压保护、过电压保护
4.1.2 交流输入
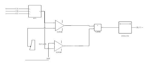
交流输入包括A、B、C三相电压和电流。电流是直接把线穿入小型电流互感器的圆孔。电压则采用6个各端子。分别为UA,UA1;UB,UB1;UC,UC1;其中UA,UA1为A相输入;UB,UB1为B相输入;UC,UC1为C相输入。每相间相互独立。
这样设计的目的是为了用户可以选择不同的安装方式和测量方法。如果用户选择角型接法则 UA——-UC1 接A相 UB——-UA1 接 B 相 UC——-UB1 接C相。如果用户选择星型接法则UA1——-UB1—UC1接N线。每路可以进行单独测量,用户还可以根据需要选择。
输入的交流电压信号通过小型的PT(电压互感器),变换为交流0.5V的信号,经过滤波处理,滤除干扰信号,然后进行电平平移,使得原来的交流信号,叠加1/2的VREF,直接送到A/D转换,进行采样。
输入的电流信号,通过导线穿入小CT(电流互感器),CT的输出接一个精密电阻,变换成电压信号,经过滤波处理,滤除干扰信号,然后进行电平平移,使得原来的交流信号,叠加1/2的VREF,直接送到A/D转换,进行采样。
采样好的信号存入单片机的RAM中供软件处理。在软件中,我们每个周波采样16个点,根据采样定理,可以计算出输入信号的8次谐波。但是在应用中对奇次谐波更为关心。在数字信号处理中,由于电网的频率是在变化的,如果采样频率不是电网频率的整数倍,就会有所谓的频谱泄漏问题,详细内容请参考有关书籍。在该问题上我们采用了我们的提出软件跟踪算法,效果非常优异。
对于6路输入信号,进行FFT变换,得出各次谐波的幅值和相角,并且计算零序电流和负序电流。计算的方法和FFT变换请参考有关数字信号处理的书籍。
计算的结果存入RAM中,供通信程序、保护程序等其他程序使用。
[DividePage:NextPage]
4.1.3欠电压或过电压保护
系统电压太低会引起电动机过电流甚至堵转,烧毁电机。有时为了保证重要电动机的自启动,有时也使用欠电压保护。
系统过电压一般对电动机没有太多的影响,但是如果过压范围过大,会导致电动机的励磁电流急剧增加,而且有大量的三次谐波。在一些特殊的场合,会使用过电压保护。
定值包括3项内容:动作的继电器、过电压或欠电压定值、过电压或欠电压的整定时间。整定时间的单位为0.1S,电压的单位为V,最小分辨率为0.1V。
欠电压保护原理

过电压保护原理

本系统的设计为保护动作信号在整定时间到达时,送给SIS的中央控制单元处理,操作执行单元,控制各直流回路的备份、投运和退出。

AB LOGIX顺序控制器

执行单元-ABB直流断路器和直流接触器
根据各回路容量配置不同型号,冗余执行单元保障线路分断能力。

SOMAX S的基本的用途和特点
ISOMAX S系列塑壳断路器性能优异,外形结构紧凑、通用性强、使用方法简便,设计简单、合理、而且质量可靠。此新型断路器更配有一个改进的分断系统,获多项工业专利。
特别值得注意的是用于制造ISOMAX S系列塑壳断路器的材料,是按现代环保要求可回用的,ISOMAX S系列塑壳断路器更以其优异质量及引入注目的设计获得了欧洲最佳工业设计奖。
采用ISOMAX S系列塑壳断路器是电力生产和配电系统的理想方案,它能确保所有电力用户的安全性和可靠性,它特别适用于需保护和配合自动化控制的设备,ISOMAX S系列产品能最大范围地满足额定电流和故障电流的要求,并能达到与下级壳断路器的极限分断容量选择保护的要求。
由于本系列产品的通用性和匹配性强,它能配置在任何配电设备中:
一次配电(功力中心)
电动机控制(MCC)
二次配电(配电盘)
用户(DIN安装导轨的配电柜)
ISOMAX S系列塑壳断路器包括七种基本规格的产品(S1-S7),从10A到1600A额定不间断电流和高达100KA 额定极限短路断容量,各种规格均具有下列额定分断容量等级:
B-基本分断容量
N-正常分断容量
S-标准分断容量
H-高分断容量
L-限流型
5、主站及人机界面监控软件



四 系统工作模式
本系统有三种工作模式:
(1).正常工作模式:

(2).电网晃电或备自投切换时的工作模式

(3)、检修工作模式:

五 系统的控制逻辑
逻辑控制说明
1. 变频器启动、停止控制逻辑
根据变频器的原理,变频器在交流供电或直流供电正常情况下在接受到启动接点指令后,即可投入运行。在变频器正常运行后有一反映变频器运行状态的接点信号闭合。变频器运行调速指令由DCS 或PLC 送来的4-20mA 模拟信号实现。抗晃电系统只需变频器或FSSS提供变频器运行状态信号,对变频器控制方式和性能无任何改变。
2.抗晃电系统的逻辑图
抗晃电系统的逻辑判断由SIS的中央控制单元完成,并控制直流电源子系统的执行单元来完成抗晃电系统的备份、投运和退出过程。
六 系统安全性

IEC安全要求等级分为4级,安全性能由低到高为SIL1、SIL2、SIL3、SIL4。
美国对SIL4只承认其存在,标准中不包括在SIL4要求下如何实施安全系统的内容。
德国DIN V 19250及DIN V VDE0804对安全要求等级(Safety Requirement Classes)分为8级,安全要求从低到高为AK1~AK8,对应各标准的安全等级对比如表所示。
大多数使用安全系统的工业应用场合属于AK4~AK6级,其中一般锅炉、加热炉为AK4级,石化、化工为AK5级。

由图1可知,安全系统应分如下几类:
满足安全要求等级AK1~AK4的Z-1、
满足安全要求等级AK1~AK5的Z-2、
满足安全要求等级AK1~AK6的Z-3、
安全要求等级AK7~AK8的需要特殊考虑的共5类。
如监视设备的功能由一般控制系统(如DCS)实现,则安全控制系统分为4类。
Z-1类的安全系统可用性“一般”,一个中央CPU模块通过单总线与I/O模块相连,它与普通PLC不同之处为通过中央CPU的自我测试以及采用可测试I/O模块、失效时输出保证安全状态等满足系统安全要求。
Z-2类的安全系统可用性“较高”,中央CPU模块冗余,其他与Z-1相同,这样允许一个CPU模块出故障,另一个CPU模块维持正常工作,这样可以在AK5级安全要求等级以下的场合,维持72h之内。
Z-3类的安全系统可用性“很高”,结构为全冗余,即CPU模块、总线、I/O模块均双重化,在AK6级安全要求等级的场合,允许单通道操作时间不超过1h,即在此期间内将出故障的模块更换掉,即可保证生产不中断。
只有能满足上述要求的经过安全论证的PLC系统,才能作为安全系统使用。
本系统的安全行保障:
直流电源子系统一次线路有完善的保护元件,二次线路有完善的整流控制器、电池检测器和分路检测器。
SIS子系统采用工业级三相异步电机保护模块MDS-104做检测单元,保证系统的可用度;采用通过美国SIL3认证的 控制器做为控制单元,采用ABB断路器和直流接触器做单一直流回路的冗余执行单元,保证系统的可靠性。
[DividePage:NextPage]
七 系统特点
直流电源做为变频器的后备电源,充分利用了变频器的结构特点,与交流UPS供电相比,减少了交直流变换环节和蓄电池容量,提高效率,减少电气保护环节,减少投资,且有很多其他行业的应用案例。
取消了原方案中的静态开关导通模块(易损器件),简化控制电路和一次线路,使导通成为真正的零切换,又杜绝了因为导通模块故障引起的给粉不平衡,避免了因为导通模块阀值电压过高引起的计时不准,增加了系统的可用度。
通过软件设置母线欠压保护阀值和计时(0.1S),使系统工作时间精确可控。
通过SIS子系统中央控制单元的软件,区分电网晃电和变频器故障,杜绝电网晃电引起的停炉,又在变频器故障或收到相关保护信号时快速撤出直流电源。
控制、监测单元故障以及输入、输出端子悬空断线等,执行单元都会回到安全状态--断开,提高系统的可靠性。
系统的切换条件除欠压保护外,还可扩充过流保护、超载保护、过压保护、零序电流保护、负序电流保护、欠载保护、零序电压保护等,只需软件设置阀值即可。


两种计时方式比较:
电厂给粉机变频器抗晃电系统专为火电厂媒粉炉和循环硫化床(CFB)锅炉设计,附合电力行业设计标准。
其核心部分为SIS系统,结合技术成熟的直流电源,为电厂提供安全有效的给粉机变频器抗晃电解决方案。
该系统既解决了电网晃电时给粉机变频器跳闸引起的不必要停炉,又保障电网晃电和备自投切换时,炉膛给粉平稳。
实施后的效果:
1、取消大多数电厂现在对FSSS的给粉机全停逻辑2~5秒延时(这个延时期,炉膛给粉严重不稳)。

2、理论上可以将FSSS的1、2组电源丧失信号延时做到抗晃电系统最大工作时间,因为这个时期给粉机变频器还是正常工作的。实际使用中根据电厂其他系统的抗晃电能力和备自投切换时间来设置这个延时和抗晃电系统的工作时间,一般为2~3S。
八 系统配置
1、 电厂提供的现场条件
炉九台,1~8号炉每台炉有2.2KW给煤粉机 8台,九号炉12台给粉机
总计:
电动机总数:76台;
电动机总功率167.2KW;
电厂提供的现有接线条件:
一路380V/60A 3P+N+PE电源.
被保护变频器母线电源信号。
被保护变频器二次接线图。
有关的工程设计条件,包括被保护变频器盘内布置图。
2、抗晃电系统的主要配置
(1)、设备组成
1、设备基本参数:
—蓄电池的输出功率167.2KW。
—直流输出回路76路,支持76台变频器。
2、设备基本组成及柜体安排
直流控制柜 九台 前后开门
蓄电池柜,
柜体具体安排:
—充电器柜;
—直流控制柜1
直流控制柜2~直流控制柜8同上,
直流控制柜9
各柜之间与HMI采用MODBUS485通讯方式传递数据。
2、方案的最终确定实施时,我们会提供:
系统就位的平面布置图。
设备基础安装图。
电气条件图、SIS逻辑图、柜内接线图。设备荷重图各一份,可用电子版发送。
3、系统的环境要求:
使用场所:户内
环境温度:-10℃ — +50℃;电池室5℃——30℃
相对湿度:90%未结露
海拔高度:1000米以下
4、系统指标:
(1)、输入电压:380 + 10%VAC,3P+N+PE 频率:50HZ + 1%。
1.每组直流电源柜为落地安装式,防护等级:IP20
2.进出线方式:下进下出线或按现场要求。
3.800
(转载)



