中央空调的温湿度检测系统是空调系统的最基本最重要的控制系统,它的发展必将影响到中央空调性能的发展。文中主要分析并设计了温湿度数据采集电路,单总线接口电路以及液晶显示电路,采用MAX232与现场PC机通信。整个系统的控制器选用单片机AT89S52,温度传感器选用DS2438,湿度传感器选用HIH-4000。在软件设计部分,采用C51编写程序来实现系统各个功能模块的设计。整个系统具有实时性,快速性,稳定性、精确性等优点。
随着人民生活水平的提高,人们对居住环境的要求不断提高,办公楼、商住楼、商场、酒店等建筑已必须配备舒适的中央空调系统。舒适的中央空调系统需要对房间内的温度、湿度、洁净度、空气质量等实行实时监视及准确控制。计算机和自动化技术的发展,新的高科技技术不断应用到各个方面中,使得智能化已成为一种发展的必然趋势。数字传感器的普及,及其直接输出的数字信号可适配于各种微处理器,使中央空调温湿度检测系统应该在系统稳定性、抗干扰性、实时性和经济性等方面有很高的要求。
1 系统的总体设计方案
1.1 系统的组成
因为本系统是以嵌入式微控制器为核心,它控制本系统的各模块功能,因此选择性能可靠、发展技术成熟的AT89S52单片机为本系统的控制器。本系统主要完成中央空调温湿度信号的采集,信号的处理,以及液晶实时显示等主要任务。下位机由微控制器、温湿度传感器、LCD显示器、键盘输入等组成,其中,温湿度检测模块采用单总线实际方案,仅需1根线实现电源及双向数据传输。其任务是完成中央空调送风口的温湿度信息的采集。上位机主要实现对下位机进行控制,根据温湿度传感器提供的参考数据实现对送风口温湿度的有效的、合理的控制。中央空调温湿度检测系统框图如图1所示。

1.2 系统的工作过程
本系统主要是以温湿度检测模块为核心,湿度传感器采用热固聚酯电容式传感头,同时在内部集成了信号处理功能电路,因此该传感器可完成将相对湿度值变换成电容值,再将电容值转换成线性电压输送到含有2个ADC和一个温度传感器的DS2438温度传感器内。由DS2438将模拟湿度电压信号数字化后,连同温度的数字信号一同通过单总线送入微控制器,完成温湿度信号的采集。微控制器将温湿度信号通过特定的算法换算成温湿度值通过LCD12864直观的显示出来,给中央空调的温湿度调节提供了可靠的依据。
1.3 温湿度检测模块的设计
本设计中温湿度传感器分别选用的是美国DALLAS公司生产的智能单总线温度传感器DS2438和Honeywell公司生产的集成线性湿度传感器HIH-4000组合而成符合单总线协议的温湿度检测模块。DS2438器件的工作方式采用单总线技术的工作方式,即仅用1根口线实现电源及双向数据传输。其内置13位温度传感器(最小分辨率为0.031 25℃)、二通道10位电压A/D转换寄存器、10位电流A/D转换寄存器、40字节非易失性用户存储器。湿度传感器HIH-4000具有精度高、响应快速、高稳定性、低温漂、抗化学腐蚀性能强及互换性好等优点。HIH-4000输出电压与湿度的关系曲线如图2所示。

由特性指标及输出电压与相对湿度关系曲线可得出如下结论:HIH-4000在供电电压为5 V时,其消耗电流仅为200μA,故完全可满足一线总线对器件低功耗的要求。湿度传感器HIH-4000的输出电压与湿度的关系式为:
VRHout=VRHoc[0.006 2(Sensor%RH)+0.16] (1)
式中:VRHout为HIH-4000的输出电压;VRHoc为HIH-4000的电源电压(由图2可知VRHoc等于DS2438的VDD);sensor%RH为相对湿度。VRH out和VRHoc的值,利用DS2438内置的两个电压A/D转换寄存器测出,则相对湿度sensor%RH的表达式为:

值得一提的是电压VRHoc并非恒等于5 V,事实上受到技术上和电网等干扰的影响,其电压是在5 V附近有微小的波动。公式(2)是在25℃时传感器输出和湿度的关系,当环境温度改变时应进行温度补偿,补偿公式为:
New%RH=(Sensor%RH)/(1.054 6-0.002 16T) (3)
式中:功环境摄氏温度值,New%RH为湿度的修正值,即环境的实际湿度值。式中温度补偿值利用DS2438内部的温度传感器提供。本系统利用DS2438内部的温度传感器实现环境温度的测量,此温度一方面由于温度值输出,另一方面用于湿度测量时温度值的补偿。然后利用DS24 38内部的电压ADC,通过多路开关切换分别得到湿度测量值和湿度测量时单线的电压值。这样,通过DS2438可获得温湿度测量值及温度补偿值。
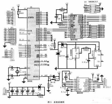
2 系统的硬件设计
中央空调温湿度检测系统的硬件原理图如图3所示。

温湿度检测模块与AT89S52的P1.0口相连接,同时在P1.0 口上接一个4.7 kΩ的上拉电阻。它主要包括温湿度检测与单片机处理、键盘输入与显示输出。其中温湿度传感器是本系统的测域单元。设计一个控制系统,硬件部分尤其重要,它是整个系统的骨架,缺少硬件支撑的系统将会瘫痪。另外硬件是软件实现其功能的基础,软件只有通过与硬件相互联系才能更好的实现其功能。
3 系统的软件设计
软件是系统功能实现中最为关键的部分,它的完成与实现也决定了整个设计系统的正常运行的成功与否本系统的软件设计主要包括温湿度检测、LCD显示、键盘等程序设计。因为DS2438单总线期间对时序的要求非常严格,对温湿度检测采取汇编语言进行编写,而LCD和键盘驱动则采用C语言进行编写,整体采用目前流行的C语言与汇编嵌套的编程思路。这样做的目的是既能达到DS2438的时序要求高的要求,义能以最少的工作量完成整体的程序设计。系统的主程序框图与温湿度检测模块框图如图4所示。
4 结论
本次设计论述了基于单总线设计的中央空调温湿度检测表系统,采用AT89S52作为系统的核心,采用MAX232数据传输完成与上位机的通信,通过12864液晶显示器将采集到的温湿度显示出来。
按本系统搭接成的实物放在某室内已成功运行数月,测试结果基本正常,但是,由于一些客观因素存在的关系,致使湿度传感器测得的结果波动范同较大,但总体还算稳定。本人分析原因可能是由于板子是自己搭接而成,不是正规印制电路板,加之室内有较大的电磁干扰源而造成的误差。而这些误差的存在是不能避免的。
整个电路本着简单可靠,选用低价格通用元器件的原则完成了本设计的任务,而抗干扰技术是单片机应用系统设计过程中的重要环节,合理地使用硬件和软件抗干扰技术,可使系统最大限度的避免干扰的产生和受干扰后能使系统恢复正常运行,保证系统长期稳定可靠地工作。本次设计中选用的器件都是价格低廉、性能稳,性价比高元器件,经过进一步改造定能投入使用。
(转载)



