一、概述
密闭式炼胶机简称密炼机,主要用于橡胶的塑炼和混炼。

密炼机是一种设有一对特定形状并相对回转的转子、在可调温度和压力的密闭状态下间隙性地对聚合物材料进行塑炼和混炼的机械,主要由密炼室、转子密封装置、加料装置、卸料装置、传动装置及机座等部分组成。
密炼机是在开炼机的基础上发展起来的一种高强度间隙性的混炼设备。它在橡胶混炼过程中显示出来比开炼机优异的一系列特征,如:混炼容量大、时间短、生产效率高;较好的克服粉尘飞扬,减少配合剂的损失,改善产品质量与工作环境;操作安全便利,减轻劳动强度;有益于实现机械与自动化操作等。因此,密炼机的出现是橡胶机械的一项重要成果,至今仍然是塑炼和混炼中的典型的重要设备,仍在不断的发展和完善。
二、工作原理
密炼机工作时,两转子相对回转,将来自加料口的物料夹住带入辊缝受到转子的挤压和剪切,穿过辊缝后碰到下顶拴尖棱被分成两部分,分别沿前后室壁与转子之间缝隙再回到辊隙上方。在绕转子流动的一周中,物料处处受到剪切和摩擦作用,使胶料的温度急剧上升,粘度降低,增加了橡胶在配合剂表面的湿润性,使橡胶与配合剂表面充分接触。配合剂团块随胶料一起通过转子与转子间隙、转子与上、下顶拴、密炼室内壁的间隙,受到剪切而破碎,被拉伸变形的橡胶包围,稳定在破碎状态。同时,转子上的凸棱使胶料沿转子的轴向运动,起到搅拌混合作用,使配合剂在胶料中混合均匀。配合剂如此反复剪切破碎,胶料反复产生变形和恢复变形,转子凸棱的不断搅拌,使配合剂在胶料中分散均匀,并达到一定的分散度。由于密炼机混炼时胶料受到的剪切作用比开炼机大得多,炼胶温度高,使得密炼机炼胶的效率大大高于开炼机。
密炼机工作过程简介:
目前在密炼机的生产过程中,电机一直处于额定转速下运行(工频50HZ)。而实际生产工艺中,其工作特性可分为:加料—>生料—>熟料—>卸(待)料等过程。
以目前电机功率较大的(315KW), 该设备采用软启动控制且工作周期较短的密炼机电机举例说明:(现场实测)
一、加料50秒
二、加工(生料期)60秒
三、熟料期60秒
四、卸料期(待料期)30秒
整个生产周期为200S,电机始终工作在50HZ,处于高耗能状态下。
三、系统配置
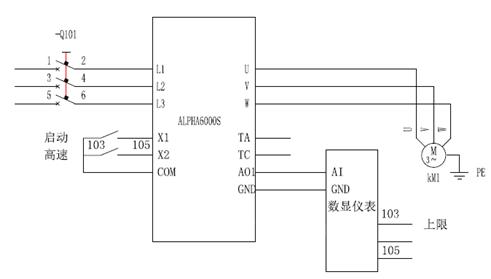
某用户,辊筒电机为315kW三相380V普通异步感应电机,, 通过变频器控制电机,在加工时电机50HZ全速运转,在不加工时降低变频器频率,让变频器工作在35HZ(运行频率可自定义),降低电机的转速,从而达到节能的目的。控制简图如下:

四、系统优点
使用变频调速后,节电率在10%左右。起动电流在电机额定范围内,电机平滑启动,消除了起动时的冲击,延长了机轴、齿轮,减速机,润滑系统,冷却部件等机械件的使用寿命,减少了维修费用,且操作方便、安全。
(转载)



