一、引言
空压机是一种压缩空气以提高气压的发生装置,是仅次于电力的第二动力源,广泛的用于驱动各种风动机械、风动工具,在冶金、机械制造、矿山、电力、纺织、石化、轻纺等行业有广泛的应用,是许多工艺流程中的关键设备。
传统的螺杆式空压机存在一些明显的技术弱点:如供气量无法连续调节,气压容易产生大幅的波动;卸载时严重浪费能源;频繁的启停,影响电机的使用寿命,设备维护量大等等。
近年来,通过变频调速技术改变空压机电机的转速,而且空压机的供气流量随着用气流量的改变自行调节,达到真正的供需平衡,在节能的同时,也可使整个系统达到最佳工作效率,将老式Y-△螺杆式空压机改造成变频螺杆式空压机成为市场上的发展趋势。本方案主要介绍了使用工频运行采用Y-△降压启动的控制系统的变频改造。
二、变频螺杆空压机的优势分析
螺杆空压机的工作原理:由一对相互平行啮合的阴阳转子在气缸内转动,使转子齿槽之间的空气不断地产生周期性的容积变化,空气则沿着转子轴线由吸入侧输送至输出侧,从而实现空压机的吸气、压缩和排气的全过程。阴转子的槽及阳转子齿被主电机驱动而旋转。
但是,传统的螺杆式空压机存在一些明显的技术弱点:
(1)启动电流冲击大
传统的空压机主电机采用Y-△减压起动,起动电流约为额定电流3倍,仍然很大,对电网冲击大,易造成电网不稳以及威胁其它用电设备的运行安全。
变频器可使电机起动、加载时的电流平缓上升,没有任何冲击;电机实现软启停,避免冲击电流造成的危害,有利于延长设备的使用寿命;
(2)加、卸载调节供气的控制方式严重浪费能源
传统的控制方式,空压机在加载时:从设定压力到卸载压力的加压过程中,电能白白浪费掉,而经过减压阀减压的过程,也是在浪费能量;空压机卸载时:关闭电磁阀使电机一直在空转,这种调整方法同样是极大的能力浪费,卸载时的功耗约占满载的20%~40%。
在变频控制方式下,变频驱动系统通过控制电机转速来控制气压,使输出压力始终维持在设定压力,输出压力保持恒定,避免频繁加卸载导致的电能浪费。
空压机属于恒转矩负载,单就输出功率而言,采用变频调速节能效果远不如风机泵类二次方负载显著。但空压机大多处于长时间连续运行状态,由于设计时都是按最大需求来选择排气量的,而实际工作中,空压机经常会运行在非满载状态,非满载运行过程有着巨大的节能空间。
(3)供气压力稳定性差,生产工艺难保证
在产品生产环节,气压的稳定性对产品质量的影响是很大的,用户对供气压力精度都有一定要求,传统的空压机为避免气压不足,供气压力较要求值要偏高一些,但这样会使成本高、能耗大,同时频繁的加卸载也很难保证气压精度;
变频器可以闭环实时监测供气管路中气体的压力,PID调节器比较当前压力与设定压力差值比较,保证输出压力始终维持在设定压力,输出压力保持恒定,提高生产效率和产品工艺质量。
三、螺杆空压机工--变频改造方案介绍
以某160kw工频螺杆机进行变频改造为案例。
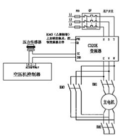
改造时,保留客户原有空压机控制器(普乐特普通型或者其他品牌的控制器),与四方C320(J)空压机专用型变频器组成的变频控制系统,保留原有工频星-△转换的接线,并做部分改动,其他辅助电气元件和电控柜也保留不动。
因控制器与变频器无法通信(除非控制器带简易编程功能),控制器只负责变频器的启停控制,气压控制部分由变频器内部PID控制器来调节,压力传感器需作为PID反馈信号接到变频器模拟量输入端子,并设置变频器的PID调节功能。
1、方案基本配置:
新添加:C320K空压机专用型矢量变频器、接触器辅助触点(常开型用于Y-△切换完成后启停变频器)、部分线材
保留器件:原有空压机控制器、原有工频星-△转换系统,、其他辅助电气元件和电控柜等;
2、工-变频改造前的电气原理图:

原有电气接线注意事项:
① 压力传感器的两根压力信号线接入系统控制器的模拟信号输入端,用于系统控制及当前压力的计算;
② 主电机启动采用Y-△降压启动,KM1为主接触器,KM2为Y接法的控制接触器,KM3为△接法的控制接触器,启动时先KM1,KM2吸合,电机以Y型接法运行一段时间后,时间继电器动作KM2断开,KM3吸合,电机最终以△接法工作运行。
改造后的电气原理图:

改造时注意事项:
① 由改造前后图中可以看出,压力传感器信号不仅接入控制器,还串接入变频器的CC和GND端(变频器的电流模拟量信号输入端),这样可使压力信号不影响原有控制器的显示,也将压力信号反馈给变频器,作为变频器PID控制的反馈信号;
② 由于原有控制器还是按Y-△降压启动过程来启动,因此需要等Y-△切换完成,电机输入线接成△型接法后,再接到变频器的输出线上。因此采用△接法接触器的辅助触点来控制变频器的启停。(电机在Y型接法时先不启动变频器)
③ KM1、KM2、KM3控制回路需接入主回路L1、L2之间,不能接在变频器输出UVW侧,因为变频器启动时频率较低,输出电压也很低,会导致正常进行Y-△转换。
④ 压力传感器串接改造时,要注意首先用万用表测量压力传感器两端的电压,“+ ”端接法不变,把 “- ”端的信号先接入变频器的CC端,然后再将变频器的GND端接入控制器信号输入端,如果接反的压力信号无法反馈给变频器;
3、变频器调试指导:
变频器需要设定的参数:

若采用无感矢量模式时,变频器需要对电机进行参数测定,可将变频器启动方式F0.04改为0(面板启动),通过空压机控制器进行Y-△启动,在电机为△型接法,用面板启动变频器,测定完成后再将启动方式F0.01改为1(端子启动)。
四、变频空压机节能分析(参考数据)
(1)节约能源试运行成本降低
空压机的运行成本由三项组成:初始采购成本、维护成本和能源成本。其中能源成本大约占空压机运行成本的80%。
假设实际用气压力为7Bar,工频机组设定“工作压力上限”和“工作压力下限”分别为6bar和8bar。压力就在8bar和6bar之间浮动,而电磁阀在8bar时卸载,6bar时加载,2bar压差就带来了高负荷电流损耗。以160KW的普通机组算,平均产气只占额定排气量的30%,一年运行3000小时,电费1.1元/度,与变频机组相比,普通机组将产生两个损耗: A、空载损耗 B、压差损耗,
其中:
A、空载损耗:
70%卸载时间×卸载时所产生的空载电流损耗(25%×160KW/小时)×3000小时/年×1.1元/度=92400元/年。
B、压差损耗:
30%加载时间×高出2bar压差所带来的损耗(14%×160KW/小时)×3000小时/年×1.1元/度=22176元/年。
综上所述,变频机组比工频机组节能92400+22176=114576元/年。
(2)压力控制精度高,提高生产效率和质量
变频控制系统具有精确的压力控制能力,能使空压机的空气压力输出与用户空气系统所需的气量相匹配,有效地提高了产品的质量。
(3)全面改善空压机的运行性能,设备故障率下降,设备维护费用降低。
变频器的软起动特性,减少起动时对空压机的电器部件和机械部件所造成的冲击,增强系统的可靠性,使空压机的使用寿命延长。此外,变频控制能够减少机组起动时的电流波动(这一波动电流会影响电网和其他设备的用电,变频器能够有效地将起动电流的峰值减少到最低程度)。
五、小结
变频螺杆空压机市场正在不断扩大,到2015年,我国的空压机市场容量将超过300亿元,国内的变频螺杆机正在经历普及的过程。随着政府的节能减排力度的加大,客户节能意识的提高,越来越多的客户选择将原有工频螺杆机改造成变频螺杆机,经过变频改造,空压机系统运行更稳定、更节能,成为空压机行业发展新趋势。
(转载)



