摘要:本文主要介绍了四方电气TS1000系列施工升降机驱动一体机,在SC200/200施工升降机上的应用。TS1000系列一体机集成了变频器、制动单元、重量限制器、楼层呼叫、远程监控、人机界面及器件于一体,具有手/自动平层运行、楼层呼叫、远程监控等功能。
一、引言
施工升降机是一种用吊笼载人、载物沿导轨做上下运输的施工机械,是现代高层施工中必不可少的重要垂直运输设备,在高层建筑施中扮演了极其重要的角色,对于保证施工期与安全,降低施工成本,减轻劳动强度起着不可替代的作用。
二、施工升降机的发展
国内目前最常见的施工升降机机型是SC齿轮齿条式、人货两用的施工升降机,其中90%以上是1~2吨级的。
普通升降机一般采用的是接触器-继电器控制方式,直接启动和机械抱闸强制制动,启制动冲击大,对机械结构和机构的损坏大,电气元件也易损坏,同时容易造成升降机里的物料跌落,既影响了施工速度也影响了施工企业的效益,特别是在人货两用施工升降机上,存在着极大的安全隐患。
随着我国建筑业的不断发展,建筑施工机械化水平的不断提高,对施工升降机的制造质量和整机技术水平的要求也越来越高。采用变频调速技术,可实现施工升降机的启动加减速、制动过程的无级调速,减小了起停机时电机对机械系统的冲击,提高了施工升降机运行过程中的平稳性和舒适感,延长了施工升降机的使用寿命,极大地提高了工作效率。变频器在施工升降机上的应用将成为建机行业的发展趋势。
三、TS1000系列施工升降机驱动一体机方案介绍

TS1000系列是四方电气针对施工升降机研制的一款行业专机,集高性能矢量变频器、制动单元、起重量限制器、施工升降机逻辑控制板、平层扩展卡和专用操作台机器件于一体,能为厂商提供完整的一站式解决方案。
产品重点解决了施工升降机的松抱闸时序、平层功能等难点问题,在新楼层学习、起动加速控制、平层速度曲线、交互界面等方面进行了优化设计,行业专用的逻辑保证时序控制,提高了系统安全和舒适性,独特的平层控制算法,实现升降机的精确自动平层。
四、TS1000施工升降机驱动系统特色优势
(1)模块化设计,一站式解决方案,集成都高
驱动器和低压电器柜一体化设计,驱动器集成了专用变频器、制动单元、起重量限制器、施工升降机专用逻辑控制板、平层扩展卡和GPS/GPRS监控系统等;低压电器柜中的(主断路器、主接触器、隔离变压器、松闸接触器、照明空开)元器件客户可自行选配,便于施工升降机集成商集成,系统安装接线简便,方便运输,节省了安装材料、人工等成本。
(2)智能操作平台,操作简单直观
TS1000专用操作台集成了人机界面、楼层呼叫、楼层按键、电铃、插座、操作按键及控制手柄,具有楼层呼叫功能,呼叫信息和升降机所有的运行状态及信号均清晰显示在LCD大屏幕上。人机界面直观,降低劳动强度减少事故隐患。
(3)内置制动单元、起重量限制器,客户无需另行配置
驱动器内置1:1功率的IGBT制动单元,直接连接制动电阻即可实现快速停机。
人机界面显示当前载重量KG,称重信号直接控制驱动器实现限重保护功能,使用简单、精度高、可靠耐用。
(4)内置GPS/GPRS通讯端口
内置GPS/GPRS通讯端口、用于卫星定位和远程监控,远程锁机与解锁功能,便于分期付款客户的管理(需配专用 GPS 模块)。
(5)起重专用抱闸时序,安全可靠
起重专用的抱闸时序控制,监控变频器输出频率和输出力矩,采用双逻辑抱闸信号,使升降机在上升或下降启动时电机输出足够的扭矩防止“溜钩“,同时也防止在上升启动时电机冲击机械系统而产生振动。
(6)启停舒适度极佳
专用的S曲线加减速设计,大大提高起停的舒适性。停机时,变频器真正实现“零速”状态下制动,平层平稳、冲击小、减小了齿轮的磨损,盘式制动器耐用性大大提高。

图(2)S曲线运行图
(7)独特的自动平层控制
自动平层控制采用一段速平层,平层速度快,平层精度≤1cm;楼层学习管理界面具有用户密码,学习高度可微调,操作简单,可靠。
(8)安装灵活
笼内嵌入式安装,节省吊笼内部空间。
(9)接线灵活
灵活的控制线路接线,控制卡采用插拔式接线端子,操作台可选择端子接线或航空插座方式接线。
(10)防水设计IP54
整机防水设计、经过防雨水实验、IP54 防水等级。
(11)安装、调试、维护方便
施工升降机专用逻辑控制板集成了升降机硬件保护逻辑,输入输出均有LED状态指示及丝印标识,控制端子采用排线或插拔式端子,系统安装接线方便;驱动器采用模块式设计,减少了安装工时,提高生产效率,降低装配故障率;系统内置专用控制程序,变频器参数出厂设置就可运行,系统安装简单、调试便捷,维护和维修简洁直观。
五、安装调试简述
1、系统接线示意图
图(3)系统接线示意图
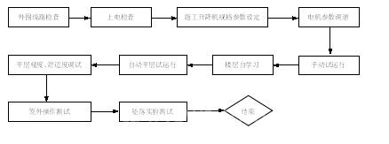
在确保主电路及控制电路接线正确的情况下,系统开始上电调试。调试流程如下:

图(4)TS1000调试流程
2、设置参数
TS1000施工升降机驱动一体机固化了升降机专用参数,不同型号的升降机只需设置部分规格参数,其它参数出厂值即可运行。通过变频器操作面板可以方便的设置升降机的规格参数、编码器规格参数、电机规格参数等。
3、手动模式试运行
外围检查完毕,上电检测限位、极限开关、操作台按键及LCD显示是否正常,按要求设置好施工升降机规格参数后,推动操作杆点动运行,判定电机方向和三电机相序是否一致,待检测正常后,手动模式试运行。
4、平层模式楼层学习及试运行
手动调试正常,通过TS1000专用操作台进行楼层自学模式,通过操作杆手动控制施工升降机运行,至楼层的平层位置,按“已学楼层+1”的方式依次学习新楼层,已学习的楼层高度存入在楼层信息里。楼层学习好后,控制台运行模式选择平层运行,即可平层试运行。
5、按照国标实验性调试
安全是施工升降机最重要的标准,在系统调试时必须按照国标进行安全测试,将进行空载调试、额定负载调试及超负载调试。笼外操作测试,在操作台设置中选择笼外操作模式,插好笼外操作盒即可测试;坠落实验测试,同样方式设置为坠落实验模式,插好坠落实验盒即可测试。
六、现场应用情况
安徽地区某施工升降机制造企业使用TS1000系列施工升降机驱动一体机,具有很好的运行性能,达到了客户对性能、功能和质量的要求,客户非常满意:
1)上升启动无“过冲”现象,下降启动无“失重感”,运行非常平稳;
2)上升和下降停止,缓启缓停,无冲击,舒适度极佳;
3)一段速平层,平层平稳准确,平层精度≤1cm;
4)LCD操作台,具有人机交互界面,操作极为简便直观;
5)安装、接线及调试简便,一般在半天之内就能完成。
下表为该企业使用TS1000应用在SC200/200施工升降机上的使用报告中部分数据:
表(1)某建机公司使用TS1000应用在SC200/200施工升降机上的运行数据

七、结语
经现场全面测试验证,四方TS1000施工升降机驱动一体机安全保护功能齐全,安装、调试及维护方便,升降机软启软停,无冲击、下滑及抖动等现象,运行平稳舒适,减少了机械设备的冲击,友好的交互界面和自动平层功能大大减轻了操作员的工作量,提高了工作效率,得到客户的一致好评,在施工升降机上具有良好的推广应用价值。
(转载)



