1项目简介
中国铝业兰州分公司自备电厂位于甘肃省兰州市红古区河湾村。该厂共计3套300MW火电机组,总装机容量900MW。每套机组配备3台给水泵,采用2用1备模式运行。由于给水泵电机采用工频运行造成一定程度的电能浪费,为降低年用电量,决定为#1机组A、B给水泵增设两台水冷型高压变频器,并对液力耦合器进行改造,实现由变频器调节水泵转速,以达到节能的目的。
此水冷高压变频器改造系统中,各机电单元、传感器、PLC控制器自动监控运行,并通过操作友好界面进行简便的、就地操作。系统运行参数和报警信息条,通过总线通讯及时地传输至主机控制器以及终端设备,进行远程监视,并实现远程控制。

2现场信息
现场环境
最高温度39.1℃; 最低温度-23℃;
年平均温度5.1℃ 最热月(7月)平均气温27.3℃;
海拔高度:1650m
前置泵参数

液力耦合器参数

电动机参数

给水泵参数

电源参数
高压变频装置的进线电源来自对应机组的6kV工作段,参数如下:

3项目改造方案
3.1方案概述
本次对自备电厂1号机组的两台常用(A泵、B泵)给水泵进行变频改造,变频调节采用一拖一手动旁路方式,C泵仍保持原有状态不进行改造,工频备用。
给水泵电动机增加水冷型高压变频器,保留给水泵液力耦合器,将液耦改造为增速齿轮箱;给水泵由水冷型高压变频器调速。
前置泵与给水泵电动机分离,另外增装一台1490rpm、功率匹配的定速电机以确保给水泵的长期运行安全。

根据电机容量,选用了我公司自主研发生产的水冷型高压变频器HIVERT-Y 06/750,额定输出电流为750A,适配 5600kW及以下高压异步电动机,并且0~50Hz加速时间不高于原液力耦合器勺管加速时间30秒。
3.2水冷型高压变频器
主要优点
l 由于单元水冷板代替原来散热器,使得单元外形尺寸减小,变频器整机外形尺寸减小,节省空间;
l 解决原来强制风冷散热受风机风压的限制,不能远距离放置变频器风道;水管道可以不受传输距离限制且体积小。
l 水冷变频器能将系统温度降至室温以下,不受室温的限制,并满足功率元件对散热的要求;
l 水冷变频器不受环境限制,可在粉尘及飘浮物的环境中正常运行。

中国铝业兰州分公司自备电厂现场图
变频器主回路控制原理
变频器采用一拖一手动旁路方式,手动旁路柜中有三个隔离开关QS1、QS21和QS22,其中QS21和QS22为一个双刀双投的隔离开关。
当高压变频器出现故障或需要检修时,直接将电泵切换至备用泵,主泵停运检修。但是仍然需要配置手动旁路柜,方便调试时或者电机检修时,将电机工频运行(电机与电泵联轴器脱开),查看电机的磁场中心。
3.3电泵机务改造方案
机务改造分为两个部分:前置泵部分和液耦部分。
前置泵改造
采用变频驱动后,前置泵由定速电动机驱动,保证满足在最小流量工况下及系统甩负荷工况共同作用下的主给水泵汽蚀余量要求。按照电厂提供的给定运行区间参数及主泵、前置泵特性曲线,对前置泵进行机务改造:
l 更换前置泵主轴,使自由端与驱动端调换,相当于前置泵旋转180°,但是原泵壳保留,达到保留现有前置泵进、出水管路布置方式的目的。
l 保证给水泵在50Hz时,机组100%负荷下,给水泵不发生汽蚀。
l 每台给水泵的前置泵增设一台前置泵电机(需进行相关土建施工),功率为250kW电压6kV、频率50Hz, 4极。
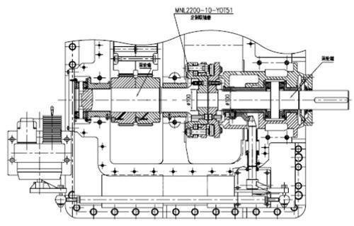
液耦改造
l 对液力耦合器原有的泵涡轮系统进行改造,即将耦合器的泵轮轴与涡轮轴直连,使得耦合器改造结束后,泵轮轴与涡轮轴之间不再有滑差损失。
l 对耦合器的油回路重新进行设计,增加油稳压系统,使耦合器满足变频运行时的要求,确保改造后的润滑油的运行参数与改造前现有的运行参数一致。
l 改造后的液力耦合器的效率设计值由原来的94%增加到97%。
l 液耦改造前后对比

改造前示意图

改造后示意图
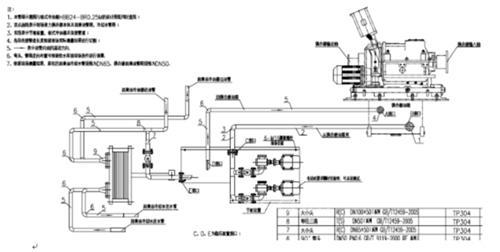
润滑油稳压系统原理图

润滑油稳压系统管道连接示意图


现场稳压系统实物图
3.4 DCS软件改造方案
l 增设前置泵电机及对应高压柜的各信号与原系统的兼容等软件功能(包括画面、操作及联锁保护等)
l 增设给水泵变频器各信号与原给水泵系统的兼容等软件功能(包括画面、操作及联锁保护等等)。
l 增设液耦外部稳压系统各信号与原系统的兼容等软件功能(包括画面、操作及联锁保护等等)。
l 电动给水泵AB两泵改变频运行后,无法工频运行。当其中一台变频运行出问题后(假定A泵),联启C泵(工频运行),增设此时B泵变频运行和C泵工频运行时的情况及联锁动作。
l 增设前置泵单独电机驱动后的启动控制、停机控制、变频故障状态下的联锁控制
l 增设的液耦外置稳压系统的启停控制、与变频器的联动控制、变频器故障或停机状态下的联锁控制等。
l 给水泵系统变频改造后的总体联锁控制的改造。
l 增设给水泵C泵工频运行时不受变频器任何报警影响。
l 设备运行时要求可以通过调整变频器运行频率自动跟踪母管压力。

4、改造前后对比
4.1改造前后对比示意图

4.2节能分析
2013年1B给水泵工频运行数据统计

1#机组年平均发电量=机组发电量/1#机组运行小时=249883度,约等于250MW的发电量
低压配电柜运行的设备(B泵单泵变频运行)
低压柜现运行电流约40A,功率约为20kW。
l 水冷柜内循环水泵:7.5kW;
l 变压器循环油泵:5.5kW;
l 变频器柜顶风机两台,一台为大风机,另一台为小风机:大风机1.5kW,小风机1kW;
l 液耦稳压系统稳压油泵:5.5kW;
l 照明灯:12个24W共288W;
l 空调三台:每台5P;制冷时每台电流约1.5A左右,制热时每台电流为10A左右。
B电泵变频运行与A电泵工频运行参数
该变频于2015年1月1日凌晨五点正式投运,投运后的运行数据如下:


4.3节能计算
我们通过两种方式来阐述变频改造后的节能效果,一是横向比较,A泵工频运行与B泵变频运行下的比较;二是纵向比较,B泵2013年工频运行与改造后变频运行下的比较。
节能计算之横向比较
电泵节电量计算:A泵(工频)与B泵(变频)在同负荷下运行数据的比较
l B电泵节能量=(250MW负荷下)A泵消耗总电量-B泵变频消耗总电量-B前置泵消耗总电量-低压柜消耗总电量;
l A泵消耗总电量=(250MW负荷下)A泵电流439A*额定电压6 kV *1.732*功率因数0.84*13年B泵运行时间7603h=29135866度
l B泵变频消耗总电量=(250MW负荷下)B泵变频器输入侧电流245A*额定电压6 kV *1.732*功率因数0.98*13年B泵运行时间7603h=18970391度;
l B前置泵消耗总电量=(250MW负荷下)B泵前置泵运行电流20.9A*额定电压6kV*1.732*功率因数0.84*13年B泵运行时间7603h=1387106度;
l 低压柜消耗总电量=20kW*13年B泵运行时间7603h=152060度;
l 节能量= A泵消耗总电量- B泵变频消耗总电量- B前置泵消耗总电量-低压柜消耗总电量=8626309度
l 节能效率=节能量/ A泵消耗总电量*100%=29.6%。
l 节能效益=节能量*0.22元(合同电价)=189.7787万元
节能计算之纵向比较
电泵节电量计算:即B泵(变频)与B泵(13年工频运行数据)在同负荷下运行数据的比较
l B电泵节能量=(250MW负荷下)B泵13年消耗总电量-B泵变频(预计)消耗总电量-B前置泵消耗总电量(预计)-低压柜消耗总电量(预计);
l B泵13年消耗总电量=(250MW负荷下)26987715度
l B泵变频消耗总电量=(250MW负荷下)B泵变频器输入侧电流245A*额定电压6 kV *1.732*功率因数0.98*13年B泵运行时间7603h=18970391度;
l B前置泵消耗总电量=(250MW负荷下)B泵前置泵运行电流20.9A*额定电压6kV*1.732*功率因数0.84*13年B泵运行时间7603h=1387106度;
l 低压柜消耗总电量=20kW*13年B泵运行时间7603h=152060度;
l 节能量= B泵13年消耗总电量- B泵变频消耗总电量- B前置泵消耗总电量-低压柜消耗总电量=6478158度
l 节能效率=节能量/ A泵消耗总电量*100%=24%。
l 节能效益=节能量*0.22元(合同电价)=142.5194万元
(转载)



