内容摘要:近年来,节能降耗在各行各业中得到了共识,炼钢厂是整个炼钢系统的重要分厂,所需能耗占总成本较大比例。随着电力电子技术的飞速发展,变频技术已经日趋成熟,由于其良好的节能效果,高压变频装置已经广泛的应用于冶炼行业的各个场合。本文重点介绍了我厂使用的HIVERT-Y06/173高压变频调速系统在转炉二次除尘风机上的应用情况。分享对变频装置可靠性、节能效果、使用的一些经验。
关键词:转炉 除尘风机 变频器 节能
一、引言
建设资源节约型、环境友好型企业,是我国和谐社会建设进程中必须坚持的一项基本国策。特别是近期国家提出的负能炼钢技术,这就要求企业千方面计把能耗降低,高压变频器技术全面推广对钢铁行业清洁生产意义重大。除尘风机作为转炉的主要辅助设备之一,未加装变频器时采用定速运行,风量只能由出口调节风门来控制,节流损失大、管损严重、系统效率低,造成了能源浪费。
二、项目简介
某钢铁公司决定对两座60吨转炉安装二次除尘设施,配套650000m3除尘系统,原系统在设计时设计了传统的液力偶合器调速系统方案,应以节能降耗作为目标,最终采用高压变频调速系统替换了液力偶合器调速系统,加装了北京合康亿盛变频科技股份有限公司生产的高压变频调速系统。以下对加装高压变频调速系统实际使用、调试中的一些情况进行分析。
三、设备简介
北京合康亿盛变频科技股份有限公司生产的HIVERT-Y06/173高压变频调速系统有如下特点:
1. 采用单元串联技术,谐波含量输入、输出谐波含量低,优于国家标准,输入功率因数达0.96。无需安装滤波器和功率因数补偿装置,可直接驱动普通电机;
2. 功率单元与控制系统光纤通讯,强弱电之间完全隔离,提高了系统抗干扰能力;
3.系统控制电源采用220VAC和高压主电源降压隔离后双路供电,供电系统与直接在线热备份,系统运行更可靠、操作更简便。
4. 内置I/O接口板与用户信号连接,无需PLC和工控机,避免了由于温度过高导致工控机硬盘损坏而使系统瘫痪,特别适合炼钢厂高温、灰尘大等恶劣条件;
5. 采用一体化设计,现场接线简单;
四、主要技术性能指标

[DividePage:NextPage]
五、系统实施方案

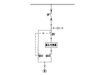
图1 一次回路图
系统配备手动旁路柜中,共有3个高压隔离开关,为了确保不向变频器输出端反送电,QS21与QS22采用一个双刀双掷隔离开关,实现自然机械互锁。当QS1、QS22闭合,QS21断开时,电机变频运行;当QS1、QS22断开,QS21闭合时,电机工频运行,此时变频器从高压中隔离出来,便于检修、维护和调试。
旁路柜必须与上级高压断路器QF连锁,旁路柜隔离开关未合到位时,不允许QF合闸,QF合闸时,绝对不允许操作隔离开关,以防止出现拉弧现象,确保操作人员和设备的安全。
合闸闭锁:将变频器“合闸允许”信号与旁路柜“工频投入”信号并联后,串联于高压开关合闸回路。在变频投入状态下,变频器故障或不就绪时,上级高压开关(断路器QF)合闸不允许;旁路投入状态时,合闸闭锁无效。
故障分闸:将变频器“高压分断”信号与旁路柜“变频投入”信号串联后,并联于高压开关分闸回路。在变频投入状态下,当变频器出现故障时,分断变频器高压输入;旁路投入状态下,变频器故障分闸无效。
六、运行情况及节能统计
变频调速系统是国家推广的十大节能工程之一,对于异步电动机而言,它的转速n与电源频率f,转差滤s,电机极对数p有关,n=60f(1-s)/p,由流体力学理论可知,流体流量与转速的一次方成正比,其转矩与二次方成正比,其功率与三次方成正比,转速降低时,电机的能耗将以三次方的速率下降,然而从一般调节风量的方法来看,是通过改变挡板的开度来实现的,但是在此情况下电机仍然全速运行,于是有很大一部分能力被损耗在挡板上。
变频装置是通过改变电源频率f来调节电动机转速的,可以看出n与f的线性关系,转速调节范围宽,因此装置所带的风机都使挡板全开的,且随炼钢工艺中不同时段所需的风量大小都不一样,装置节约的能量就是浪费在挡板上的这一部分能量。
以下为加装变频调速装置前后的运行参数:

年节电量统计:
1、直接经济效益
根据除尘风机实际运行情况,参照风机的额定值统计,使用变频器后,少消耗功率800KW/小时,我厂实际节电如下:
全年节电(按10个月统计):
800kW x10月x30天x24小时x0.55元=316.8万元。
2、间接经济效益
(1)工频启动时,电机承受6-8倍的冲击电流,而采用变频启动后,电动机由于软启动,启动电流小,启动过程平稳,对电网或电机没有冲击,对风机也不产生大的启动转矩冲击,可延长设备使用寿命,降低维修费用,减少维修改造量。
(2)采用变频运行后,由于电机轴功率下降,除尘风机转速降低,减轻了机械振动和噪声,可延长设备使用寿命,改善了劳动环境;
七、结束语
实践证明,风机采用变频器调速后,取得了显著的节电效果,是一种理想的调速控制方式,并且机械的转速降低后,机械的磨损减少,使用寿命延长,同时设备运行可靠性提高,延长了设备检修周期,减少了维护量及维修费用,直接和间接经济效益都很可观。公司看到高压变频器调速的前景,正拟对转炉一次除尘进行改造,为响应国家环保、节约型社会而谋略。
(转载)



