一、引言
2011年是“十二五”的开局之年,国家对钢铁业的宏观调控政策接连不断出台,其中最重要的当属节能减排,钢铁工业是节能减排潜力最大的行业,统计数据显示,钢铁行业的能耗占全国工业总能耗的15%以上,在节能减排工作中具有举足轻重的意义。可见钢铁业是工业领域众多高耗能产业中节能减排的“重中之重”。
二、项目概况
天津某钢厂是以钢铁为主的大型联合企业,在中国企业500强中名列125位,中国制造业500强第58位,中国黑色冶金及压延企业排名第21位,连续多年列天津市百强民营企业第1位。
天津某钢厂拥有大型烧结机各四台,已形成了年生产烧结矿476万吨,其中200平米烧结机系统中烧结风机和冷却风机功率较大,分别为5000KW高压同步机和3500KW高压同步机,最初设计电机启动依靠水电阻启动,而风量调节则是采用风门挡板调节,经过一段时间的运行,发现采用风门挡板调节风量存在着很大的局限性,主要表现在:
1.风门挡板调节风量改变了风道的阻力特性,而驱动源电机的输出功率并没有改变,节流损失相当大,电能浪费大。
2.风门挡板调节风量是把风量消耗在挡风板上,造成挡风板前后压差大,风门易磨损。
3.风机电机全速运行,震动大、噪声大、损耗大、轴承磨损严重。
4.调节精度低、线性度差,动态响应慢。
5.水电阻只是在电机启动时起作用,对风机调节风量来说还是依靠风门调节,电机能耗依然较高,而且水电阻维护量较大。
针对上述问题,同时为响应国家的节能减排的政策方针,全面提高公司的运营水平与核心竞争力,天津某钢厂经过多方调研、比较,最后决定采用深圳市英威腾电气股份有限公司生产的同步机专用高压变频器,对其烧结系统5000KW高压同步机和3500KW高压同步机进行了变频改造。
三、现场数据
本次变频改造项目为天津某钢厂烧结厂200平米烧结炉系统中的5000KW烧结风机和3500KW冷却风机,电机均为上海电机厂有限公司生产的高压同步电机,参数如下:

四、变频器配置
根据现场设备参数及工艺为客户选配的两台高压变频器,技术参数如下:

五、用户负载情况
用户两台高压同步电机功率分别为5000KW和3500KW,且电机与风机的转轴并不是刚性连接,而是通过蛇形弹簧连接,类似于柔性连接,即通过一个联轴器,该联轴器的两端是一个独立的部分,中间用蛇形弹簧把它拉紧。从控制系统上看,整个电机的负载就变为了一个二阶惯性环节,并且该二阶惯性环节的阻尼非常小。在控制理论上看,其为一个很容易震荡的系统。
这对变频器的启动控制,提出很高的要求。如果控制不好,负载机械产生抖动,而机械的抖动会造成力矩的抖动,同步电机的力矩抖动最终则变成励磁磁场与转子磁场夹角的震荡,反应到变频器上则为电流的震荡。变频器电流的震荡则很容易造成变频器跳过压、过流的故障,从而无法正常启动负载。
负载图示如下:

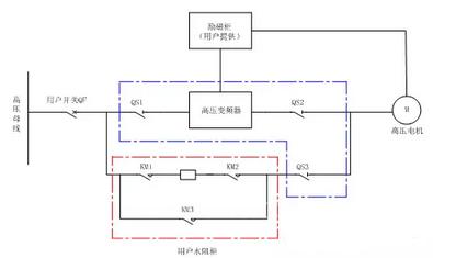
六、变频系统一次回路改造方案
同步电机变频调速系统主要由用户开关、变频器、旁路柜、同步电机和励磁柜组成。变频器通过信号来控制励磁柜励磁电流的投切实现同步电机的启停控制,实现同步电机变频调速。系统控制示意图如下所示:

变频调速系统由用户开关、手动旁路柜、水阻柜、高压变频器、高压电机组成。手动旁路柜是由三个高压隔离开关QS1、QS2、QS3组成。电机以变频方式运行时, QS1、QS2闭合,QS3断开;电机以工频方式运行时,QS3闭合, QS1、QS2断开。手动旁路柜严格按照“五防”联锁要求设计,变频输出开关QS2和工频开关QS3互锁,完全能够保证变频调速系统安全运行。
在启动方式的选择上,采用同步启动(即变频器启动前即投入励磁电流,使得其直接按照同步机的方式启动),而不是行业内常用的异步启动(即变频器启动前控制励磁柜先不投入励磁电流,依靠阻尼绕组的作用,首先按照异步机的方式启动电机,在电机启动后,变频器再缓缓的增加励磁电流,当励磁电流达到一定程度后,则同步机才可以按照同步速运行)。
对于同步启动,启动环节简单,但是对启动的控制过程要求很高。而异步启动恰恰相反。依靠在电机控制领域的丰富经验,英威腾高压变频器完全支持在如此复杂的负载连接方式的直接同步启动。
七、高压变频器调试运行情况
英威腾技术人员首先根据负载的特性,采用励磁电流与输出电压同步调节的方式,选择了适合本电机运行的最优励磁电流、电压变化曲线,并把该最优的励磁电流曲线直接固化到同步机的励磁柜上,把电压曲线采用多点V/F的方式,固化到变频器的参数中;然后又采用英威腾高压变频器所独有的同步机抑制震荡技术,有效的解决了负载启动不平稳,容易抖动,造成电流震荡的问题,出色的完成了两台高压同步电机的启动和稳定运行,该两台高压变频器于2011年11月13日投入生产连续无故障稳定运行。
调试完成后,客户对变频器的启停、运行阶段的控制,只是调节一下输出频率,启停一下而已,并且整个启停、运行过程都可以在中控室完成,整个过程中也不用关心励磁柜的调节问题,大大降低了启动阶段的工作强度,以及降低了工作的复杂性,提高了生产效率,同时也减少了出错的可能。

两台高压变频器稳定运行中

变频器室出风和采取防尘、防水处理
八、节电分析
1)高压变频运行界面:
2)5000KW冷却风机运行数据分析:

根据上表数据计算得知,5000KW烧结风机节电率达到39%。该套设备平均每年运行300天以上,每天以24小时计算,电费以0.4元/度计算,年节约费用高达:300*24*(4111-2508)*0.4=461.7万元。
3)3500KW冷却风机运行数据分析:

根据上表数据计算得知,3500KW冷却风机节电率达到24.8%,该套设备平均每年运行300天以上,每天以24小时计算,电费以0.4元/度计算,年节约费用高达:300*24*(2150.9-2054.1)*0.4=153.6万元。
总体节能效果显著,而且性能稳定,运行可靠,英威腾产品得到用户的一致好评。
九、总结
变频器改造,不仅提高设备的安全可靠性,提高了工艺流程的自动化水平,减少事故率,更为企业节约降耗提高经济效益作出贡献,在国家大力倡导节能减排,减少环境污染政策的指引下,推广和使用变频器必将是降低能源消耗的有力措施。
深圳市英威腾电气股份有限公司生产的高压变频器在大功率同步电机上的成功投运,标志着英威腾已完全掌握了大功率高压同步电机的高压变频拖动过程的启停、还有柔性连接时低频振荡等行业难题。
(转载)



