| 一、概述:
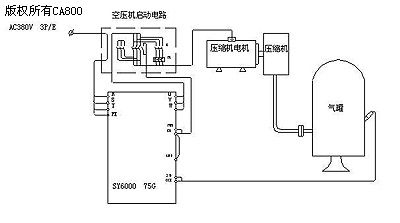
常见大中型空压机为螺杆式或活塞式压缩机。工作时由一台电动机带动螺杆或活塞向气罐充气,当气罐压力升至设定的最高压力时离合片动作,电机自动卸载,电机空转,螺杆或活塞停止压缩空气。压缩机的这种工作方式带来了下列问题: 1、气压最高时电机自动卸载空转造成电能的大量的浪费。 2、出口压力随着用气量的大小而出现正弦波式的变化,影响气动设备的性能及工作效率。 3、工作时,压缩机频繁的加卸载使设备的检修时间加长,使用寿命缩短。 4、大功率压缩机电机的频繁加卸载造成对电网的冲击。 根据以上空压机的工作特点,我们可用空压机恒压变频拖动系统对改造。 二、系统配置及性能: 本系统选用SY6000 -75G型变频器,该型变频器性能优良,可靠性高,内置PID调节器,各项参数可灵活设置,能很好地满足控制要求。压力传感器选用hxyb131-8型,该型传感器安装简便,线性好,信号变送精度高。控制原理图如下: 三、系统功能描述 该系统以压力为控制对象,压力值由变频器数字设定,可根据用气设备的实际需要,在空压机的最高允许工作压力内自由设定,调整便捷。压力传感器对供气管网压力实时检测,并通过变送器转换,输出标准的4-20mA的信号,送至变频器反馈,在变频器内进行PID闭环控制,根据系统用气量的要求实时调整变频器的输出,从而实时调整压缩机电机的转速,保证管网压力的恒定。 四、用户受益 采用该系统改造后,压缩机组的供气量与系统所需量动态匹配,压缩机电机转速会随着系统用气量的不同而进行调节,避免了电机空转以及频繁的加卸载所带来的能量损耗,电机的输入功率大大降低,节电效果显著。对于对空气机来说,供气量Q与转速N成正比,气压F与转速N的二次方成正比,而轴功率与转速N的三次方成正比,见下表: 一般来说,对于连续用气的空压机系统,随用气量的变化,电动机运行频率在25-50HZ之间动态调节,系统的节电率可达20%-40%。 另外系统改造所带来的间接效益也不可低估。首先,压缩机电动机实现了软启停,软加减速,对电网的冲击大大减少;其次压缩机气缸内气阀片不再反复地开启和关闭,增加了设备的寿命,减少了系统维护时间;再次系统管网气压稳定,提高了气动设备的效率。 五、变频器主要参数设定: 六、注意事项: 1、各品牌的空压机润滑及冷却方式的不尽相同,故空压机工作的下限频率应根据实际情况进行设定。 2、由于空压机连续工作时本身会散发大量的热量,因此应注意变频器箱体的温度不要超限,确保变频器工作场所的通风。 3、当储气罐内气压较高时,启动变频器时会引起堵转过流,因此不要在储气罐内压力较高时启动变频器,应卸放储气罐内的空气后启动。也可在空压机出气口加装单向阀。 |
(转载)






