| 摘 要:本文通过案例详尽论述台达DeviceNet现场总线产品在中央空调系统的工程设计技术,展示出台达DeviceNet现场总线产品的系统集成优势。 关键词:DVPNET主站模块 DNA02模块 人机界面 1 引言 商场营业厅等大型公众室内建筑空调新风系统为人群提供舒适健康购物环境,但同时也会消耗着大量的能源。如何有效地解决这个问题,就需将环境对人的影响进行分析。资料显示,室内空调计算温度与耗能量有直接的关系,因此通过合理的设定室内空调的运行参数,既可以满足人体对环境健康性要求的同时,又可以达到节能的目的,降低空调系统运行时间,节约费用。其中二氧化碳CO2是衡量空气质量的重要指标,为了在节能的同时提供适宜空气环境,需对CO2进行监测与调节。本文以某3层商场中央空调系统作为设计案例。 商场中央空调系统主要负责卖场楼层的冷暖供给,其中下层主要为商铺和车库,其它楼层为卖场区域。因卖场商品分区摆放,各区域功能不同,造成人流密度分布不均,导致各区域温度与CO2 浓度差异,同时考虑到超市空调为悬挂式安装,冷(暖)风分区供给、就地回风,所以本系统采用通过DeviceNet现场总线网络进行区域控制、局部微调、集中管理的控制策略。商场的特点是不同时间、不同时段人流量差异较大,温度以及CO2 浓度也伴随人流量的变化而变化,如人流量在周末、节假日增多,温度、CO2 浓度也相对较高,平时相对较少。项目设计要求控制系统根据现场环境对温度、CO2 浓度自动调节。 2 商场中央空调自动化系统 2.1总体结构设计 项目选用台达机电自动化技术平台集成实现。根据空调机组分布特点,对于CO2浓度和室内温度采用区域控制。冷(热)水和风机采用VWV(变水量空调系统)、VAV(变风量空调系统)混合控制模式,由此达到舒适和节能目的。整个大楼共分为三层,一层3台AHU(空调机组),二层3台AHU,三层2台AHU、1台PAH,每层都由不同的功能区域组成。所有AHU和PAH(柜式空气处理机组)由1台总控制器来负责整体控制。每台AHU、PAH都有1台各自独立的控制箱。整体架构如图1所示。 ![]() 图1 空调自动化系统整体结构 2. 2 总控制器结构 总控制器主要由台达触摸屏、以及DVPDNET主站模块构成。总控制器通过台达的DeviceNet总线与现场控制器通讯,进行数据交换。触摸屏通过RS485总线以MODBUS协议与总控制器通讯,监视各台AHU的运行状态。现场控制器的温度与CO2浓度可以通过总控制器的触摸屏来设定,设定好的数据通过DeviceNet通讯分发给各现场控制器。通过台达DVPDNET主站模块对整个网络进行管理,并通过人机界面显示各网络节点的状态。当网络上的节点发生异常时,相应的指示灯点亮。实时显示主站模块的状态,当主站模块发生错误时,显示主站模块的错误代码。 2.3 现场控制器 现场控制器主要由台达MODBUS/DeviceNet转换模块DNA02、、、接触器等部件构成。现场控制器接受总控制器的温度、CO2浓度设定指令。现场控制器之间还可以通过总控制器实现数据共享,将采集到的温度、CO2浓度等信号传送给与该区域相关的其他现场控制器。现场控制器控制AHU、PAH空调机的风机转速、冷(热)水阀门开度和新风阀开度来调节室内温度和CO2浓度。 2. 4 AHU的控制流程 空调机组AHU操作箱可以选择自动控制或手动控制。自动控制时,现场温度及CO2浓度由台达智能控制在允许的设定范围内;当操作箱出现故障时(如传感器损坏、出现通讯故障等),可以选择将以固定频率运行或者工频运行,以便检修。 2. 5 对于CO2的浓度和人流量的处理 在卖场中,根据空间区域布置CO2传感器位置,主要在人员集中密集处采集CO2浓度值。CO2传感器就近接线于现场控制箱的,此信号经过集中控制器发送给本区域相关的空气处理机组的控制器,然后由各台AHU通过调整新风阀门开度来引进新风量,调节室内CO2浓度。新风阀门的开度的大小是通过CO2浓度、室外温度的目标值依据其权重的大小来进行PID控制的。 2. 6 火警连锁 系统与安防系统连动,当发生火警时,总控制器上人机出现报警画面,同时空调机停止工作,水阀、风阀关闭,排烟系统启动,排出烟雾。本系统提供一个干接点与安防系统连动。 3 DeviceNet网络配置设计 按照表1分别对网络上的节点进行设置。使用DeviceNet网络配置工具配置网络。 表1 网络节点设置
3.1 DeviceNet从站配置 (1)打开DeviceNetBuilder软件,软件界面如下所示。 (2)选择『设置(S)』功能点『通讯设置』,选择『系统通道』指令。 (3)在此对计算机与 SV 主机的通讯参数进行设置。如”通讯端口”、”通讯地址”、”通讯速率”、”通讯格式”。设置正确后,点击『确定』按钮,返回主界面。 (4)选择『网络(N)』菜单点『在线』指令。 (5)弹出下所示窗口: (6)按『确定』对DeviceNet网络进行扫描,正常情况下弹出扫描进度条,如下图所示。按『取消』返回主画面: (7)如果上述对话框的进度条一直没有动作,则说明 PC 和 SV 通讯连接不正常或PC上有其他程序使用串口。扫描结束后,会提示”扫描网络已完成”。此时,网络中被扫描到的所有节点的图标和设备名称都会显示在软件界面上,在此例中DVPDNET的节点地址为01,如下所示: (8)用鼠标双击VFD-F Drives节点,弹出下图所示窗口: (9)在此对 VFD-F的识别参数以及IO信息进行确认。确认配置无误后,点击『确定』按钮。返回主界面。 其它从站(如等)的配置与节点1操作步骤类似,这里不再赘述。 3.2 DVPDNET主站模块(主站)的配置 (1)双击DNET Scanner(节点0)的图标,弹出” 主站模块配置…”对话框,可以看到左边的列表里有当前可用节点VFD-F Drives 230V 50HP,DVP-SS/SA/EH ,VFD-F Drives 230V 20HP,DVP-SS/SA/EH ,VFD-M Drives 230V 5HP,DVP-SS/SA/EH … …。右边有一个空的”扫描列表”: (2)将上图中左边列表中的 DeviceNet 从站设备移入主站模块的扫描列表中。具体步骤为:选中 DeviceNet 从站节点,然后点击" >",如下图所示。按照此步骤,即可将 DeviceNet 从站节点依次移入到主站模块的扫描列表内: (5)点击『是』按钮,将配置下载至主站模块,确认处于RUN模式。 3.3 DVPDNET-SL主站模块和从站的IO数据映射 DVPDNET-SL主站模块→DeviceNet从站
DeviceNet从站→DVPDNET-SL主站模块
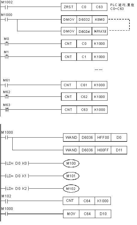
3.4保存配置数据 选择『文件(F)』菜单中『保存(S)』命令,将当前的网络配置保存。b 4 DeviceNet网络监视 4.1 实现原理 主站模块对扫描列表中的节点进行实时监控,并将扫描列表中的每个节点的状态映射到一个位,使用者可以通过监控D6032~D6035的内容获取各网络节点的状态信息。装置与网络节点的对应关系如表2所示。 表2 装置与网络节点的对应关系
当扫描列表中的节点正常时,相应的位为OFF状态,当扫描列表中的节点发生异常时,相应的位为ON状态。用户通过监控D6036的内容实时获取主站模块的状态信息。当主站模块正常工作时,D6036的内容为0;当主站模块处于初始化时,D6036高字节内容为1,低字节内容为0;当主站模块发生错误时,D6036高字节内容为2,错误的详细信息参考D6036低字节的错误代码 :
4.2 元件说明
4.3 程序(DeviceNet网络监控部分)设计
| |||||||||||||||||||||||||||||||||||||||||||||||||||||||||||||||||||||||||||||||||||||||||||||||||||||||||||||||||||||||||||||||||||||||||||||||||||||||||||||||||||||||||||||||||||||||||||||||||||||||||||||
(转载)




