了解LOGO!
第一次接触LOGO!是在一个热电项目的化学水处理控制系统中,它小巧的外观、灵活的配置给人留下了深刻的印象。接下来在西门子自动化与驱动事业集团组织的各种巡展及相关行业自动化展会中频频与其相遇。特别是在2005年参加西门子自动化专家会议上聆听了部分专家讲述的LOGO!在相关行业领域中的应用之后,为此后我们的项目应用开拓了思路。先后围绕电力企业的发电领域及发电机组废弃物综合利用领域积极开展了LOGO!的应用,为企业节能降耗,走绿色环保之路奠定了良好基础。
选择LOGO!
发电机组辅助系统主要为整个机组的安全稳定运行提供可靠保障,是机组的重要组成部分。其中,空气压缩系统主要应用于机组的物料输送、锅炉吹灰、设备冷却、树脂颗粒混合清洗及气动元件控制等领域。复合式干燥器主要为空气压缩系统进行空气干燥。根据发电机组所处工业环境的要求,对空气压缩系统的干燥过程控制须具有安全、稳定、可靠、便捷等特性。
当前可编程控制器(PLC)是专为工业环境下应用而设计的工业控制设备,已成为电气控制系统中应用最为广泛的核心,本项目选择采用SIEMENS LOGO!作为控制系统,对复合式干燥器的工艺过程进行控制,具有抗干扰能力强、结构简单、经济可靠、小巧灵活、使用方便、通用性强等优点, 可轻松简便的实现对空气压缩系统干燥过程的控制。同时,LOGO!功能强,易于操作,且编程简单,维护方便,并配有通讯接口,可方便各级连接,在应用过程中具有较高的性价比,可实现对整个系统低成本运行的自动控制与监测。
应用LOGO!
(1)应用简述
华电青岛发电有限公司#1、#2发电机组空压机房冷干机主要由冷冻干燥器、过滤器、吸附干燥器及其控制系统组成。
潮湿的热空气首先进入冷冻干燥器部分的预冷器,在此被外流的冷空气预冷,预冷器的作用一方面是冷量的回收利用,另一方面则是保证有效供气量,降低回流空气的相对湿度,预冷后的空气在蒸发器中被进一步冷却至1.7℃,压缩空气的冷却使水蒸气进一步冷凝下来,含有液态水的压缩空气进而进入高效离心式液气分离器,在离心力和重力作用下,水分被分离并从自动排放装置排放。
经过冷冻干燥处理后的压缩空气接着进入吸附干燥部分,然后成为达到露点指标要求的干燥空气,并再次流经预冷器,使自身温度升高,基本恢复为原先的体积流量供用户使用。复合式干燥器中的吸附干燥部分采用双塔结构,利用变压吸附的机理,实现再生以及连续工作的目的。
该系统的核心控制部分采用了SIEMENS LOGO!智能逻辑控制器及触摸显示屏。控制对象包括一台冷冻式干燥器,一台无热再生干燥器,为了使制冷系统安全运行,控制系统采取了多重保护措施,对各关键参数进行监控,一旦发生异常,立即报警并保护停机。在系统正常运行时,可监视制冷系统各监测点温度、无热再生干燥塔工作状态等。另外,干燥机组为DCS提供:干燥器的运行信号,停止信号,故障信号,远程状态信号。干燥器机组接收DCS信号:远程启动信号,远程停止信号,联锁空压机运行信号。
利用SIEMENS LOGO!实现对复合式干燥器的控制,实践使用结果表明:该系统运行平稳可靠,效率高,空气压缩系统中的水分大幅度降低,其应用为发电机组的安全稳定经济运行奠定了基础,为企业节能降耗发挥了重要作用。
(2)工艺流程介绍
无热再生空气干燥器是根据变压吸附的原理,采用逆流无热再生的方法,双塔切换,一塔吸附,另一塔再生,相互交替工作。利用压力越高,吸附剂吸附的水蒸气量越多的特性,使吸附剂在压力下吸附,并利用吸附的热反应,使吸附剂获得吸附热。然后,将已干燥空气的一部分,通过节流、减压引接到待再生的干燥塔内,有效地利用该塔吸附剂床层中仍保留的吸附热,对吸附剂所吸收的水分进行脱附干燥而完成再生,达到无热再生的目的。
工艺流程如下图:

干燥器上的干燥塔成对配置,交替工作。标准工作周期为10分钟。一个工作周期的工作状况如下:
表1

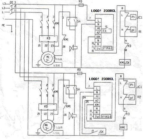
(3)系统硬件配置
系统主要硬件配置为SIEMENS LOGO!230RCL,如下图:

(4)软件开发
SIEMENS LOGO!编写程序简单方便,可以用PC 机专用的LOGO!编程软件编程下载,也可在现场用LOGO!一体的操作面板(带按键和液晶显示)输入。可采用现场手动输入的方法实现LOGO!的编程。LOGO!的编程语句是用功能块和逻辑图来表达的。
控制模块的控制时序图如下图:

(5)使用LOGO! 的体会
本文讨论了基于SIEMENS LOGO!智能逻辑控制器的发电机组辅控系统的设计与实现,充分发挥了该系列控制器性能优异、配置灵活、控制可靠、编程方便以及便于现场调试的优点。在实际应用中,该系统运行效果良好,具有较高的自动化水平,实现了设计目标与要求,为机组的安全稳定运行提供了可靠保障。同时,该项目也获得了业内专家及用户的一致好评,具有一定的推广价值。
如需了解更多信息,请访问
(转载)



